GM Service Manual Online
For 1990-2009 cars only
Makes
🢒
Chevrolet
🢒
1999
🢒
Chevy C Silverado - 2WD
🢒
Restraints
🢒
SIR
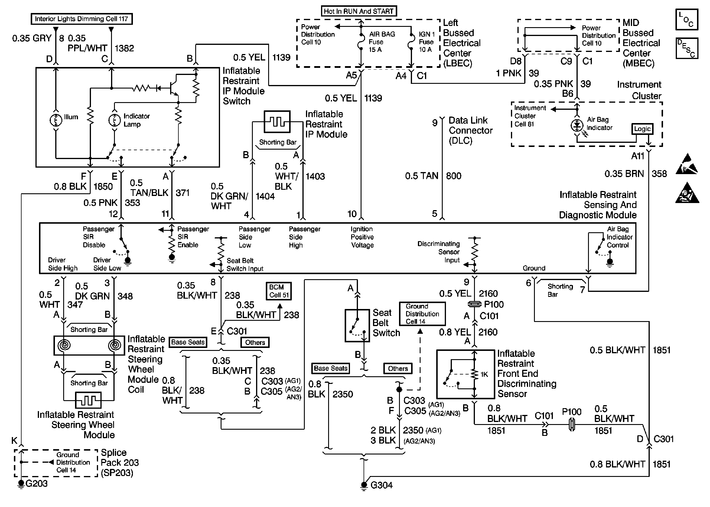
🢒 SIR Schematics
Cell 47
SIR Components
SIR System Component Description and Definitions
Handling ESD Sensitive Parts Notice
SIR Caution
Interior Lights Dimming Schematics
Cell 10: Underhood Bussed Electrical Center, Electronic Brake Control ModuLe
Cell 10: A/C Compressor Relay, Auxiliary Power Outlet
Cell 81: Left Bussed Electrical Center, Splice Pack SP205, Splice PackSP203
Cell 14: Passenger Seat Bolster Switch, Passenger Power Seat Switch
Cell 14: Full Feature Seat Heated/Memory Seat Switch, Light Bar Switch