GM Service Manual Online
For 1990-2009 cars only
Makes
🢒
Chevrolet
🢒
1999
🢒
Chevy C Silverado - 2WD
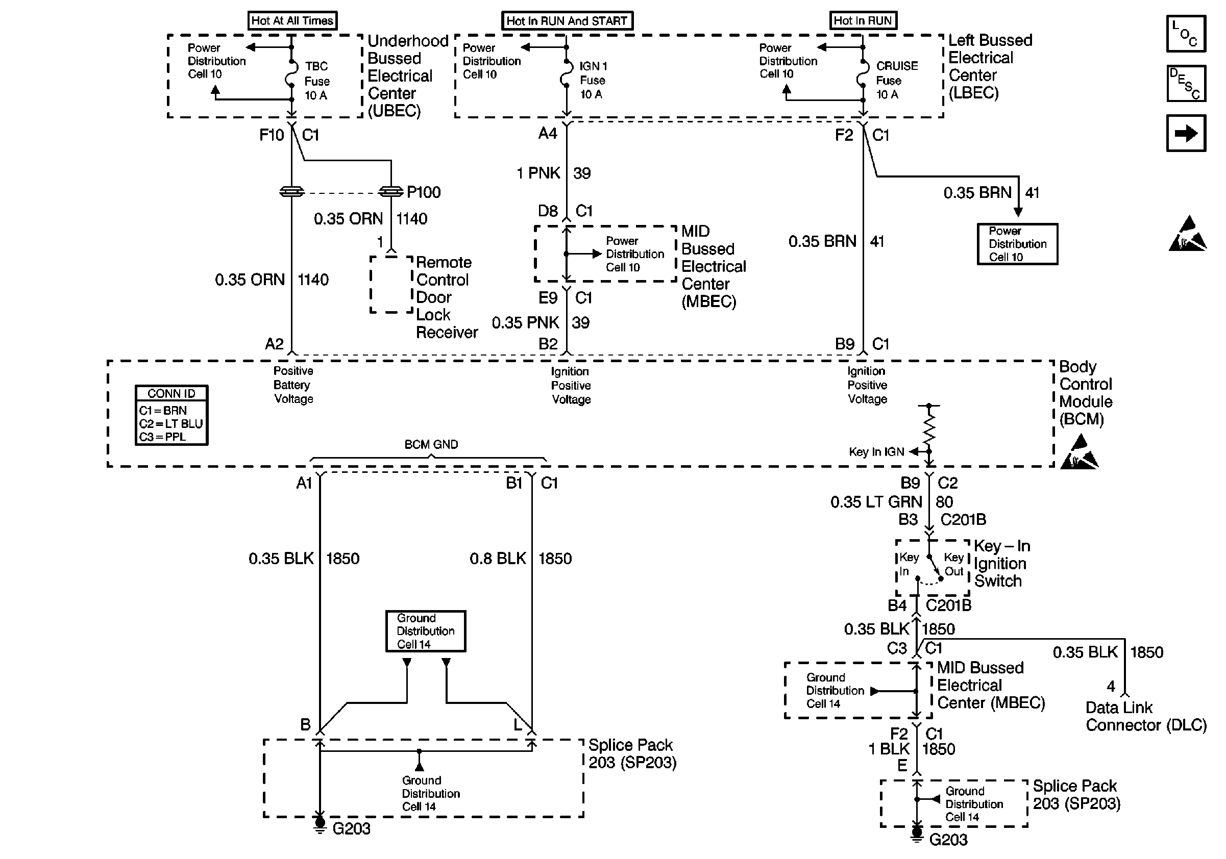
🢒 Cell 51: Power, Grounds Key-In Ignition Switch
Cell 51: Power, Grounds Key-In Ignition Switch
Cell 51: Power, Grounds Key-In Ignition Switch
Body Control Module Components
Body Control System Circuit Description
Cell 51: Serial Data, DRL
Handling ESD Sensitive Parts Notice
Handling ESD Sensitive Parts Notice
Power Distribution Schematics
Power Distribution Schematics
Power Distribution Schematics
Power Distribution Schematics
Power Distribution Schematics
Ground Distribution Schematics
Ground Distribution Schematics
Ground Distribution Schematics
Ground Distribution Schematics