GM Service Manual Online
For 1990-2009 cars only

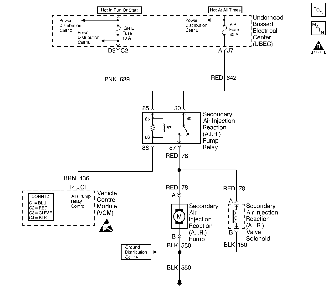
Object Number: 368120  Size: LF
Handling ESD Sensitive Parts Notice
Engine Controls Components
Cell 20: G104, Secondary Air Injection Pump Relay
OBD II Symbol Description Notice

Circuit Description

An AIR Pump is used on this vehicle to lower tail pipe emissions on start-up. The VCM supplies a ground to the AIR Pump Relay which energizes the AIR Pump and the AIR Solenoid.

The VCM will run a test using the HO2S voltages to diagnose the AIR System.

During this test the VCM will activate the AIR Pump during closed loop operation. When the AIR System is activated, the VCM will monitor the HO2S voltages and short term fuel trim values for both banks of the engine. If the AIR System is operating properly, the HO2S voltages should go low and the short term fuel trim should go high.

The VCM checks that the HO2S voltages return to above a rich threshold when the AIR Pump is disabled.

This DTC will set when the VCM determines that the HO2S voltages for both banks did not respond as expected during the tests. If only one sensor responded, the VCM will set either a DTC P1415 or P1416 to indicate which bank of the AIR System is inoperative.

Conditions for Running the DTC

    • No active ECT sensor DTCs
    • No active IAC sensor DTCs
    • No active HO2S DTCs
    • No active misfire DTCs
    • No active MAP DTCs.
    • No active Fuel Trim DTCs
    • No active EVAP DTCs
    •  No active TP Sensor DTCs
    • No active IAT DTCs
    • No active MAF DTCs
    • The MAF is less than 25 g/s
    • The commanded air/fuel ratio is 14.7:1
    • The engine load is less than 34 percent
    • Power enrichment mode is not active
    • DFCO (Decel Fuel Cutoff Mode) is not active
    • Catalyst overtemp protection is not active
    • The system has been in closed loop mode for more than 20 seconds
    • The short term fuel trim is between 124-132 counts
    • The engine speed is more than 550 RPM
    • The ECT is between 80-110°C (176-230° F)
    • The system voltage is 11.7 V or more

Conditions for Setting the DTC

    • The O2 sensor voltage is less than 222 mv for more than 1.3 seconds, or
    • The short term fuel trim value changes more than 20 percent when the secondary air injection pump is turned on and the system is in closed loop operation.

Action Taken When the DTC Sets

    • The VCM illuminates the MIL during the second consecutive drive cycle in which the diagnostic reports a fail.
    • The VCM will set the DTC and records the operating conditions at the time the diagnostic fails. The VCM stores the failure information in the scan tools Freeze Frame and Failure Records.

Conditions for Clearing the MIL or DTC

    • The control module turns OFF the MIL after 3 consecutive drive trips when the test has run and passed.
    • A history DTC will clear if no fault conditions have been detected for 40 warm-up cycles. A warm-up cycle occurs when the coolant temperature has risen 22°C (40°F) from the startup coolant temperature and the engine coolant reaches a temperature that is more than 70°C (158°F) during the same ignition cycle.
    • Use a scan tool in order to clear the DTCs.

Diagnostic Aids

Low AIR System volume may cause a DTC P1415, P1416 or an intermittent complaint. Also check for the following conditions:

    • Pinched, kinked or restricted AIR pipes, hoses or fittings
    • Leaks, holes, loose fittings or hoses
    • Restricted or obstructed AIR pump inlet
    • Leaks or restrictions in the vacuum hoses for the AIR Shut Off Valve.

An AIR supply hose that is melted before the check valve could indicate exhaust gas back-flow past the check valve.

An intermittent may be caused by any of the following conditions:

    • A poor connection
    • Rubbed through wire insulation
    • A broken wire inside the insulation

Thoroughly check any circuitry that is suspected of causing the intermittent complaint. Refer to Intermittents and Poor Connections Diagnosis in Wiring Systems.

If a repair is necessary, refer to Wiring Repairs or Connector Repairs in Wiring Systems.

Test Description

Number(s) below refer to the step number(s) on the Diagnostic Table.

  1. This step will determine if the AIR System is functioning correctly.

  2. This step will determine if the VCM is capable of controlling the AIR Pump Relay.

  3. This step is to check for a short to voltage on the control circuit.

  4. The engine must be running for this test to ensure a vacuum supply to the system.

  5. This step will determine if the AIR Pump is capable of producing airflow.

  6. An open fuse for the battery feed circuit could be caused by a short to ground in the components operated by the relay. Also check the wiring in the circuits on the switched side of the relay. Refer to Diagnostic Aids.

Step

Action

Value(s)

Yes

No

1

Important: Before clearing the DTCs, use the scan tool Capture Info to save the Freeze Frame and Failure Records for reference. The control module's data is deleted once the Clear Info function is used.

Did you perform the Powertrain On-Board Diagnostic (OBD) System Check?

--

Go to Step 2

Go to the Powertrain On Board Diagnostic (OBD) System Check

2

  1. Install the scan tool.
  2. Start the engine and allow it to run for 2 minutes.
  3. Verify the engine is running at normal operating temperature and is in Closed Loop.
  4. Command ON the AIR Pump with the scan tool.

Does the Short Term Fuel Trim indicate a change of more than the specified value within 30 seconds?

16%

Go to Step 3

Go to Step 4

3

The DTC is intermittent.

Are any additional DTCs stored?

--

Go to the applicable DTC table

Go to Diagnostic Aids

4

  1. Turn ON the ignition leaving the engine OFF.
  2. Command ON the AIR Pump with the scan tool.

Is the AIR Pump running?

--

Go to Step 16

Go to Step 5

5

  1. Turn OFF the ignition.
  2. Disconnect the AIR Pump harness connector.
  3. Check for a poor connection at the AIR Pump. Refer to Connector Repairs in Wiring Systems.

Did you find a problem?

--

Go to Step 27

Go to Step 6

6

  1. Turn ON the ignition leaving the engine OFF.
  2. Probe the terminal for the AIR Pump battery positive voltage circuit on the engine harness side of the AIR Pump harness connector with a test lamp connected to ground.
  3. Command ON the AIR Pump with the scan tool.

Is the test lamp ON?

--

Go to Step 7

Go to Step 8

7

Probe the terminal for the AIR Pump ground circuit on the engine harness side of the AIR Pump harness connector with a test lamp connected to B+.

Is the test lamp ON?

--

Go to Step 38

Go to Step 28

8

  1. Turn OFF the ignition.
  2. Disconnect the AIR Pump Relay.
  3. Check for a poor connection at the AIR Pump Relay. Refer to Diagnostic Aids.

Did you find a problem?

--

Go to Step 27

Go to Step 9

9

Check for an open in the AIR Pump battery positive voltage circuit between the AIR Relay and the AIR Pump.

Did you find a problem?

--

Go to Step 27

Go to Step 10

10

Probe the terminal for the battery positive voltage circuit at the AIR Pump Relay connector with a test lamp connected to a ground.

Is the test lamp ON?

--

Go to Step 11

Go to Step 29

11

  1. Turn ON the ignition leaving the engine OFF.
  2. Probe the terminal for the ignition positive voltage circuit at the AIR Pump Relay connector with a test lamp connected to a ground.

Is the test lamp ON?

--

Go to Step 12

Go to Step 30

12

  1. Probe the terminal for the AIR Pump Relay Control circuit at the relay connector with a test lamp connected to B+.
  2. Command ON the AIR Pump with the scan tool.

Is the test lamp ON?

--

Go to Step 35

Go to Step 13

13

  1. Turn OFF the ignition.
  2. Disconnect the VCM C1 connector.
  3. Check for a poor connection at the VCM. Refer to Diagnostic Aids.

Did you find a problem?

--

Go to Step 27

Go to Step 14

14

Check for an open in the AIR Pump Relay Control circuit between the relay and the VCM.

Did you find a problem?

--

Go to Step 27

Go to Step 15

15

  1. Turn ON the ignition leaving the engine OFF.
  2. Probe the terminal for the AIR Pump Relay Control circuit at the relay connector with a test lamp connected to a ground.

Is the test lamp ON?

--

Go to Step 31

Go to Step 39

16

  1. Disconnect the AIR Shut Off Valve output hose at the AIR Shut Off Valve.
  2. Start the engine.
  3. Command ON the AIR Pump with the scan tool.

Does air flow from the AIR Shut Off Valve?

--

Go to Step 24

Go to Step 17

17

  1. Turn OFF the ignition.
  2. Disconnect the AIR Pump output hose at the AIR Shut Off Valve.
  3. Turn ON the ignition leaving the engine OFF.
  4. Command ON the AIR Pump with the scan tool.

Does air flow from the hose?

--

Go to Step 18

Go to Step 25

18

  1. Start the engine.
  2. Disconnect the vacuum hose at the AIR Shut Off Valve.
  3. Install a vacuum gauge on the AIR Shut Off Valve vacuum hose.
  4. Command ON the AIR Pump with the scan tool.

Is the vacuum above the specified value while the AIR Pump is running?

10 in Hg

Go to Step 36

Go to Step 19

19

Check for a leak or restriction in the vacuum hose between the AIR Solenoid and the AIR Shut Off Valve.

Did you find a problem?

--

Go to Step 34

Go to Step 20

20

  1. Remove the vacuum connector at the AIR Solenoid.
  2. Install the vacuum gauge on the source hose coming from the engine.
  3. Measure the vacuum with the engine running.

Is the vacuum above the specified value?

10 in Hg

Go to Step 21

Go to Step 26

21

  1. Turn OFF the ignition.
  2. Disconnect the AIR Solenoid harness connector.
  3. Check for a poor connection at the AIR Solenoid. Refer to Diagnostic Aids.

Did you find a problem?

--

Go to Step 27

Go to Step 22

22

  1. Turn ON the ignition leaving the engine OFF.
  2. Probe the terminal for the solenoid battery positive voltage circuit at the AIR solenoid harness connector with a test lamp connected to a ground.
  3. Command ON the AIR pump with the scan tool.

Is the test lamp ON?

--

Go to Step 23

Go to Step 33

23

  1. Turn OFF the ignition.
  2. Probe the terminal for the solenoid ground circuit at the connector with a test lamp connected to B+.

Is the test lamp ON?

--

Go to Step 37

Go to Step 32

24

Check for leaks or restrictions on the following components:

    • AIR Shut Off Valve
    • Hoses
    • Check valves
    • Fittings
    • AIR pipes
    • Exhaust manifolds

Did you find a problem?

--

Go to Step 34

Go to Diagnostic Aids

25

Check for a restriction or an obstruction in the inlet hose of the AIR Pump.

Did you find a problem?

--

Go to Step 34

Go to Step 38

26

Repair the leak or restriction in the vacuum source hose to the AIR Solenoid.

Is the action complete?

--

Go to Step 40

--

27

Repair the circuit as necessary. Refer to Wiring Repairs or Connector Repairs in Wiring Systems.

Is the action complete?

--

Go to Step 40

--

28

Repair the open in the AIR Pump ground circuit. Refer to Wiring Repairs in Wiring Systems.

Is the action complete?

--

Go to Step 40

--

29

Repair the open or short to ground in the battery positive voltage circuit for the AIR Pump Relay. Refer to Wiring Repairs in Wiring Systems.

Is the action complete?

--

Go to Step 40

--

30

Repair the open or short to ground in the ignition positive voltage circuit to the AIR Pump Relay. Refer to Wiring Repairs in Wiring Systems.

Is the action complete?

--

Go to Step 40

--

31

Repair the short to voltage on the AIR Pump Relay Control circuit. Refer to Wiring Repairs in Wiring Systems.

Is the action complete?

--

Go to Step 40

--

32

Repair the open in the AIR Solenoid ground circuit. Refer to Wiring Repairs in Wiring Systems.

Is action complete?

--

Go to Step 40

--

33

Repair the open in the AIR Solenoid battery positive voltage circuit. Refer to Wiring Repairs in Wiring Systems.

Is action complete?

--

Go to Step 40

--

34

Repair as necessary. Refer to Secondary Air Injection Check Valve and Check Valve Pipe Replacement - Bank 1 or Secondary Air Injection Check Valve and Check Valve Pipe Replacement - Bank 2 .

Is the action complete?

--

Go to Step 40

--

35

Replace the AIR Pump Relay.

Is the action complete?

--

Go to Step 40

--

36

Replace the AIR Shut Off Valve. Refer to AIR Shut-Off Valve Replacement .

Is the action complete?

--

Go to Step 40

--

37

Replace the AIR Solenoid. Refer to AIR Solenoid Valve Replacement .

Is the action complete?

--

Go to Step 40

--

38

Replace the AIR Pump. Refer to Secondary AIR Injection Pump Replacement .

Is the action complete?

--

Go to Step 40

--

39

  1. Replace the VCM.
  2. Program the new VCM. Refer to VCM Replacement/Programming .
  3. Perform the Passlock Reprogramming Procedure. Refer to PASSLOCK Reprogramming Seed and Key .
  4. Perform the CKP System Variation Learn Procedure. Refer to Crankshaft Position System Variation Learn .

Is the action complete?

--

Go to Step 40

--

40

  1. Using the scan tool, clear the DTCs.
  2. Start the engine.
  3. Allow the engine to idle until the engine reaches normal operating temperature.
  4. Select DTC and the Specific DTC function.
  5. Enter the DTC number that was set.
  6. Operate the vehicle, within the Conditions for Setting this DTC, until the scan tool indicates the diagnostic Ran.

Does the scan tool indicate the diagnostic Passed?

--

Go to Step 41

Go to Step 2

41

Does the scan tool display any additional undiagnosed DTCs?

--

Go to the applicable DTC table

System OK