GM Service Manual Online
For 1990-2009 cars only

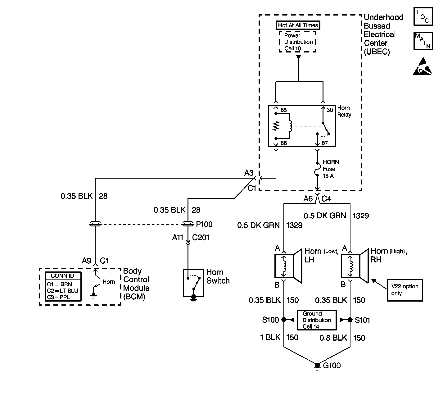
Object Number: 363267  Size: LF
Body Control Module Components
Body Control System Schematics
Handling ESD Sensitive Parts Notice

Circuit Description

CKT 28 is an input to the body control module (BCM). The BCM monitors CKT 28 in order to determine if the horn circuit is open or shorted to ground.

Conditions for Setting the DTC

    • When CKT 28 is open or shorted to ground for approximately 3 minutes the BCM will set B2752.
    • The system voltage must be between 9.0-16.0 volts.

Action Taken When the DTC Sets

    • If CKT 28 is shorted to ground the horns will remain ON at all times.
    • If CKT 28 is open the horn will only work with the horn button on the steering wheel.

Conditions for Clearing the MIL/DTC

    • A current DTC will clear immediately after the condition for setting the fault is corrected.
    • A history DTC will clear after 100 consecutive ignition cycles without a fault present.
    • Use a scan tool in order to clear history and current DTCs.

Diagnostic Aids

    • If the customers complaint is that the horns are always on, remove the HORN fuse located in the underhood bussed electrical center (UBEC) so the system can be diagnosed without the horns on.
    • Always diagnose the first DTC listed on the scan tool.
    • The scan tool must display DTC B2752 as a current code before performing diagnostics.
    • Inspect for a sticking horn pad and or switch.
    • Perform a visual inspection for loose or poor connections at all related components.
    • Refer to Clearing DTCs in Wiring Systems for intermittent and poor connections.

Test Description

Step number(s) below refer to the same step number(s) in the Diagnostic Table

  1. This step tests CKT 28 for a short to ground.

  1. This step determines if CKT 28 is shorted to ground or the BCM is faulty.

  1. This step determines if the horn system works with the horn button.

  1. This step tests CKT 28 for an open between the BCM and the horn relay.

  1. This step determines if the UBEC has an open CKT to the horn relay.

Step

Action

Value(s)

Yes

No

1

Was the BCM Diagnostic System Check performed?

--

Go to Step 2

Go to Diagnostic System Check - Body Control System

2

  1. With the HORN fuse and horn relay installed.
  2. The horns connected.

Are the horns on at all times?

--

Go to Step 3

Go to Step 4

3

  1. Remove the HORN fuse, located in the underhood bussed electrical center (UBEC).
  2. Turn the ignition switch to the OFF position.
  3. Disconnect the brown BCM (C1) connector.
  4. Remove the combs from the connector.
  5. Remove the horn relay, located in the underhood bussed electrical center (UBEC).
  6. Connect a test lamp to B+ and backprobe, in order to prevent damage to the terminal to CKT 28 (BLK) cavity A9.

Does the test lamp light?

--

Go to Step 8

Go to Step 12

4

Push the horn button on the steering wheel.

Does the horn sound with the horn button?

--

Go to Step 5

Go to Step 6

5

  1. Disconnect the brown BCM (C1) connector.
  2. Remove the combs from the connector.
  3. Backprobe in order to prevent damage to terminal, with a DMM measure the voltage between CKT 28 (BLK) cavity A9 to ground.

Does the DMM display battery voltage?

--

Go to Step 12

Go to Step 9

6

  1. Remove the horn relay.
  2. Use the appropriate probe from the J35616-A connector test adapter kit for the next test.
  3. With a DMM, measure the voltage between cavity 85 of the horn relay connector, located at the underhood bussed electrical center (UBEC), and ground.

Does the DMM display battery voltage?

--

Go to Step 7

Go to Step 10

7

With a DMM, measure the resistance between terminals 85 and 86 of the horn relay.

Is the resistance at or above the specified value?

65ohms

Go to Step 10

Go to Step 11

8

Locate and repair the short to ground in CKT 28 (BLK).

Is the repair complete?

--

Go to Step 13

--

9

Locate and repair the open in CKT 28 (BLK) between the BCM and the horn relay.

Is the repair complete?

--

Go to Step 13

--

10

Replace the Underhood Bussed Electrical Center (UBEC).

Is the repair complete?

--

Go to Step 13

--

11

Replace the horn relay.

Is the repair complete?

--

Go to Step 13

--

12

  1. Replace the BCM. Refer to Body Control Module Replacement .
  2. Program the BCM with the proper calibrations. Refer to Body Control Module (BCM) Programming/RPO Configuration .
  3. Perform the learn procedure.

Is the repair complete?

--

System OK

--

13

Clear the DTCs. Refer to Clearing DTCs .

Is the action complete?

--

System OK

--