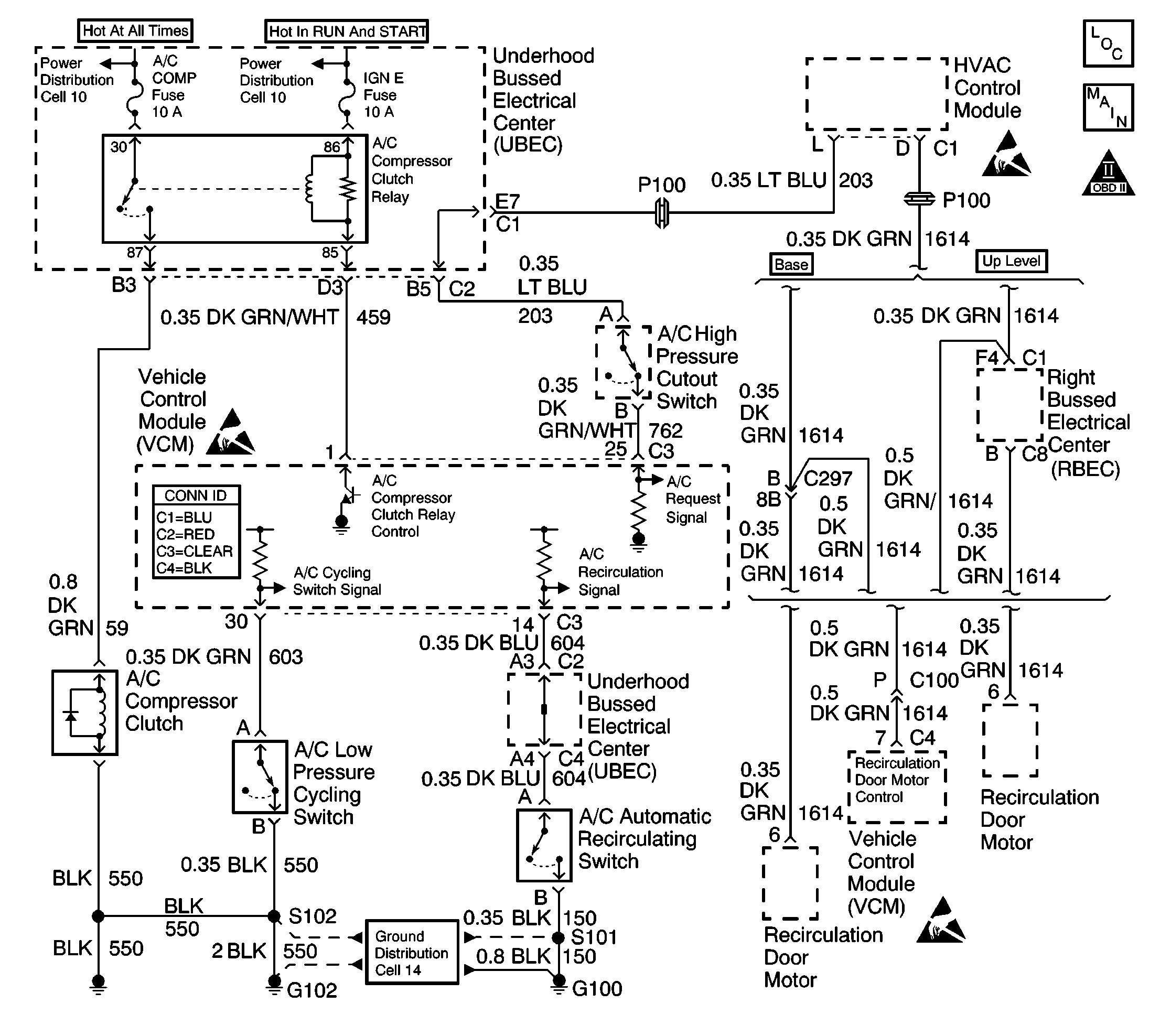
The VCM control of the A/C clutch improves idle quality and performance by performing the following procedures:
| • | Delaying clutch engagement until the idle speed is increased |
| • | Releasing the clutch when the idle speed is too low |
| • | Providing additional fuel at the instant the clutch is applied |
The additional fuel smooths the cycling of the compressor.
Turning ON the air conditioning supplies battery voltage through the pressure switches to the VCM. When the VCM receives the voltage on the A/C request signal, the A/C enable relay circuit is grounded. The A/C compressor clutch then engages.
An intermittent may be caused by any of the following conditions:
| • | A poor connection |
| • | Rubbed through wire insulation |
| • | A broken wire inside the insulation |
Thoroughly inspect any circuitry that is suspected of causing the intermittent complaint. Refer to Testing for Intermittent Conditions and Poor Connections in Wiring Systems.
If a repair is necessary, refer to Wiring Repairs or Connector Repairs in Wiring Systems.
The numbers below refer to the step numbers on the diagnostic table.
Step | Action | Values | Yes | No | ||||||||||
|---|---|---|---|---|---|---|---|---|---|---|---|---|---|---|
1 | Did you perform the Powertrain On-Board Diagnostic (OBD) System Check? | -- | ||||||||||||
2 |
Important:: This diagnostic table assumes the following:
Is the A/C compressor clutch engaged? | -- | ||||||||||||
3 |
Does the A/C clutch engage within the specified time? | 60 sec | Go to Diagnostic Aids | |||||||||||
4 | Disconnect the A/C clutch relay from the underhood electrical center. Does the A/C compressor clutch stay engaged? | -- | ||||||||||||
5 | Check for a short to voltage between the A/C clutch relay and the A/C compressor clutch. Is the action complete? | -- | ||||||||||||
6 | Probe the A/C clutch relay control circuit at the underhood electrical center using the test lamp connected to B+. Does the test lamp illuminate? | -- | ||||||||||||
7 |
Does the scan tool indicate a YES? | -- | ||||||||||||
8 |
Does the scan tool indicate a CLOSED switch? | -- | ||||||||||||
9 |
Does the scan tool indicate a CLOSED switch? | -- | ||||||||||||
10 | Probe pin B of the harness connector with a test lamp connected to B+. Is the test lamp ON? | -- | ||||||||||||
11 | Replace the A/C high pressure cutoff switch. Refer to Heating, Ventilation, and Air Conditioning. Is the action complete? | -- | -- | |||||||||||
12 |
Caution: Avoid contact with moving parts and hot surfaces while working around a running engine in order to prevent physical injury. Is the test lamp ON? | -- | ||||||||||||
13 | Probe the A/C clutch ground circuit at the A/C clutch harness connector with a test lamp connected to B+. Is the test lamp ON? | -- | ||||||||||||
14 | Repair the A/C clutch ground circuit. Refer to Wiring Repairs in Wiring Systems. Is the action complete? | -- | -- | |||||||||||
15 | Inspect for a faulty connection at the compressor clutch harness connector. Did you find a problem? | -- | ||||||||||||
16 | Repair the A/C compressor clutch harness connector. Refer to Wiring Repairs in Wiring Systems. Is the action complete? | -- | -- | |||||||||||
17 | Replace the A/C compressor clutch. Refer to Compressor Clutch Plate/Hub Assembly Install in HVAC Systems. Is the action complete? | -- | -- | |||||||||||
18 |
Is the test lamp ON? | -- | ||||||||||||
Inspect for an open in the A/C request signal circuit between the HVAC control module and the VCM. Did you find a problem? | -- | Go to CCOT Air Conditioning (A/C) System Diagnosis in HVAC | ||||||||||||
20 |
Does the A/C relay click? | -- | ||||||||||||
21 |
Is the test lamp on? | -- | ||||||||||||
22 |
Is the action complete? | -- | -- | |||||||||||
23 |
Is the test lamp ON? | -- | ||||||||||||
24 | Inspect for an open, a short to voltage or short to ground in the circuit between the UBEC A/C relay control terminal cavity and the VCM C3 connector pin 1. Did you find a problem? | -- | ||||||||||||
25 | Repair the circuit between the UBEC A/C relay control terminal cavity and the VCM C3 connector pin 1. Refer to Wiring Repairs in Wiring Systems. Is the action complete? | -- | -- | |||||||||||
26 |
Is the test lamp ON? | -- | ||||||||||||
27 |
Is the action complete? | -- | -- | |||||||||||
28 |
Does the A/C clutch engage? | -- | ||||||||||||
29 | Replace the A/C relay. Is the action complete? | -- | -- | |||||||||||
30 | Repair the open or short to ground in the compressor clutch control circuit. Refer to Wiring Repairs in Wiring Systems. Is the action complete? | -- | -- | |||||||||||
31 | Inspect for an open in the A/C cycling signal circuit. Did you find a problem? | -- | ||||||||||||
32 | Inspect for a poor connection at the VCM. Did you find a problem? | -- | ||||||||||||
33 | Repair the circuit as necessary. Refer to Wiring Repairs in Wiring Systems. Is the action complete? | -- | -- | |||||||||||
34 |
Important: The replacement VCM must be programmed. Replace the VCM. Refer to VCM Replacement/Programming . Is the action complete? | -- | -- | |||||||||||
35 |
Does the A/C clutch engage within the specified time? | 60 sec | ||||||||||||
36 | Using the scan tool, select the Capture Info and the Review Info. Are any DTCs displayed that have not been diagnosed? | -- | Go to the applicable DTC table | System OK |