GM Service Manual Online
For 1990-2009 cars only

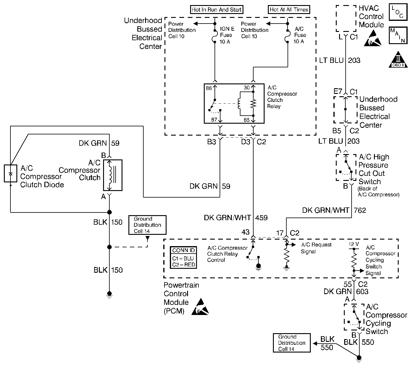
Object Number: 342039  Size: LF
Engine Controls Component Views
Cell 21: G102, G100, HVAC Control Module
OBD II Symbol Description Notice
Handling ESD Sensitive Parts Notice
Handling ESD Sensitive Parts Notice

Circuit Description

The powertrain control module (PCM) controls the operation of the A/C clutch through the A/C clutch relay. When the operator selects an A/C mode on the heating, ventilation, and air conditioning (HVAC) control module, the HVAC module sends a B+ signal A/C request through the A/C high pressure switch to the PCM. The A/C high pressure switch is normally closed unless a high pressure condition exists. This signal is displayed on the scan tool as A/C REQUEST. The PCM supplies a B+ signal to the A/C compressor cycling switch which is normally closed when A/C pressure is between 18-49 psi, to ground. When these two inputs are received by the PCM, the PCM then supplies a ground on the A/C relay control circuit closing the relay contacts.

The PCM controlled HVAC system consist of the following:

    • The A/C high pressure cutout switch
    • The A/C compressor cycling switch
    • The A/C compressor clutch relay
    • The PCM

The PCM will engage the A/C clutch any time the engine speed is below 5000 RPM and the A/C is requested unless any of the following conditions exist:

    • Throttle angle is at 100 percent.
    • The A/C compressor cycling switch pressure is less than 18 psi or more than 49 psi.
    • The A/C high pressure cutout switch pressure is more than 420 psi.
    • Engine speed is more than 5500 RPM.
    • Engine coolant temperature (ECT) is more than 121°C (250°F).

Any of the conditions described above will inhibit A/C compressor relay operation.

Diagnostic Aids

Important: Remove any debris from the PCM connector surfaces before servicing the PCM. Inspect the PCM connector gaskets when diagnosing or replacing the PCM. Ensure that the gaskets are installed correctly. The gaskets prevent water intrusion into the PCM.

    • The following may cause an intermittent:
       - Mis-routed harness
       - Rubbed through wire insulation
       - Broken wire inside the insulation
       - Check the HVAC and PCM connectors for corroded or backed out terminals.
    • For an intermittent, refer to Symptoms .

Test Description

The numbers below refer to the steps on the diagnostic table.

  1. This step tests if the A/C compressor clutch is engaged when there is no command to be engaged.

  2. This step tests if the A/C compressor clutch is functioning. If the A/C clutch operates, inspect for poor connections throughout the system.

  3. The A/C clutch relay is located in the underhood electrical center. This step tests the PCM and the A/C clutch relay control circuit.

  4. There should be no A/C request when the HVAC control module is in the OFF position.

  5. The A/C request circuit is shorted to a voltage between the A/C high pressure switch and the PCM if the scan tool indicates an A/C request when the switch is disconnected.

  6. This step tests for a short to ground on the A/C relay control circuit.

  7. This step tests for a short between the A/C relay control circuit and any other circuit in the PCM harness connector.

Step

Action

Value(s)

Yes

No

1

Did you perform the Powertrain On-Board Diagnostic (OBD) System Check?

--

Go to Step 2

Go to Powertrain On Board Diagnostic (OBD) System Check

2

Important: This diagnostic table assumes the following:

    • The A/C system is adequately charged. Refer to System Performance Test in HVAC Systems with AC Manual for refrigerant pressure check procedures.
    • This table only diagnoses the control of the A/C compressor clutch. Refer to System Performance Test HVAC Systems with AC Manual for performance concerns.
    • The A/C compressor has no mechanical failures.
    • The engine coolant temperature is more than 60°C (140°F), but less than 121°C (250°F).
    • The HVAC control module is functioning.
  1. Start the engine.
  2. Turn OFF the HVAC controls at the HVAC control module.

Is the A/C compressor clutch engaged?

--

Go to Step 12

Go to Step 3

3

  1. Select an A/C position on the HVAC control module.
  2. Set the HVAC blower speed to high.

Does the A/C compressor clutch engage?

--

System OK

Go to Step 4

4

Important: Refer to schematic for circuit details

Are both fuses for the A/C clutch relay OK?

--

Go to Step 5

Go to Step 28

5

Monitor the A/C request using a scan tool.

Does the scan tool display A/C request as YES?

--

Go to Step 6

Go to Step 20

6

Monitor the A/C compressor cycling switch using a scan tool.

Does the scan tool display A/C compressor cycling switch as Closed?

--

Go to Step 7

Go to Step 24

7

  1. Turn OFF the ignition.
  2. Disconnect the A/C clutch relay.
  3. Turn ON the ignition, leaving the engine OFF.
  4. Probe the A/C clutch relay control circuit at the underhood electrical center using the J 35616-200 test lamp connected to B+.
  5. Command the A/C clutch relay ON and OFF using the scan tool in output controls.

Does the test lamp turn ON and OFF when commanded?

--

Go to Step 8

Go to Step 31

8

Probe both A/C clutch relay B+ supply circuits at the underhood electrical center using the J 35616-200 test lamp connected to ground.

Does the test lamp illuminate for both B+ circuits?

--

Go to Step 9

Go to Step 32

9

Jumper the A/C clutch circuit to the B+ circuit using a fuse jumper wire. Refer to Using Fused Jumper Wires in Wiring Systems.

Does the A/C clutch engage?

--

Go to Step 34

Go to Step 10

10

  1. Leave the jumper in for the remaining steps.
  2. Raise the vehicle. Refer to Lifting and Jacking the Vehicle in General Information.
  3. Disconnect the A/C compressor clutch harness connector.
  4. Probe the A/C clutch circuit feed from relay using the J 35616-200 test lamp connected to ground.

Does the test lamp illuminate?

--

Go to Step 11

Go to Step 33

11

Connect the J 35616-200 test lamp across the A/C clutch harness connector.

Does the test lamp illuminate?

--

Go to Step 35

Go to Step 36

12

Monitor the A/C request using a scan tool.

Does the scan tool display A/C request as YES?

--

Go to Step 13

Go to Step 16

13

Disconnect the A/C high pressure cutout switch located in the rear of the A/C compressor.

Does the scan tool display A/C request as YES?

--

Go to Step 14

Go to HVAC control module

14

  1. Turn OFF the ignition.
  2. Disconnect the PCM connector C2. Refer to Powertrain Control Module Replacement .
  3. Turn ON the ignition leaving, with the engine OFF.
  4. Probe the A/C request circuit at the PCM harness connector using the DMM connected to ground. Refer to Probing Electrical Connectors in Wiring Systems.

Does the DMM display a voltage?

--

Go to Step 37

Go to Step 15

15

  1. Turn OFF the ignition
  2. Test continuity from the A/C request circuit to all other circuits in the PCM harness connector using the DMM on the lowest range. Refer to Testing for Continuity in Wiring Systems.

Do any of the circuits display a resistance within the specified range?

0-2 ohms

Go to Step 38

Go to Step 55

16

Disconnect the A/C clutch relay from the underhood electrical center.

Does the A/C clutch disengage?

--

Go to Step 17

Go to Step 39

17

Probe the A/C clutch relay control circuit at the underhood electrical center using the J 35616-200 test lamp connected to B+. Refer to Probing Electrical Connectors in Wiring Systems.

Does the test lamp illuminate?

--

Go to Step 18

Go to Step 40

18

  1. Turn OFF the ignition.
  2. Disconnect the PCM connector C2. Refer to Powertrain Control Module Replacement .
  3. Probe the A/C clutch control circuit at the PCM harness connector using the J 35616-200 test lamp connected to B+. Refer to Probing Electrical Connectors in Wiring Systems.

Does the test lamp illuminate?

--

Go to Step 41

Go to Step 19

19

Test continuity from the A/C clutch control circuit to all other circuits in the PCM harness connector using the DMM. Refer to Testing for Continuity in Wiring Systems.

Do any of the circuits display a resistance within the specified range?

0-2 ohms

Go to Step 42

Go to Step 55

20

  1. Turn OFF the engine.
  2. Disconnect the A/C high pressure cutout switch located in the rear of the A/C compressor.
  3. Turn ON the ignition leaving the engine OFF.
  4. Probe the A/C request circuit (HVAC control module side) with the DMM J 39200 connected to battery ground. Refer to Probing Electrical Connectors in Wiring Systems.

Does the DMM display near the specified value?

B+

Go to Step 21

Go to HVAC control module

21

  1. Jumper the A/C high pressure cutout switch harness connector using a fused jumper wire. Refer to Using Fused Jumper Wires in Wiring Systems.
  2. Start the engine.

Does the scan tool display A/C request as YES?

--

Go to Step 43

Go to Step 22

22

  1. Turn OFF the ignition.
  2. Disconnect the PCM connector C2. Refer to Powertrain Control Module Replacement .
  3. Test continuity of the A/C request circuit from the A/C high pressure cutout switch to the PCM using the DMM. Refer to Testing for Continuity in Wiring Systems.

Does the DMM display continuity?

--

Go to Step 23

Go to Step 45

23

Test continuity from the A/C request circuit to battery ground using the DMM. Refer to Testing for Continuity in Wiring Systems.

Does the DMM display continuity?

--

Go to Step 46

Go to Step 54

24

  1. Turn OFF the engine.
  2. Disconnect the A/C compressor cycling switch connected to the accumulator.
  3. Turn ON the ignition, with leaving the engine OFF.
  4. Probe the A/C compressor cycling switch signal circuit with the DMM connected to battery ground. Refer to Probing Electrical Connectors in Wiring Systems.

Does the DMM display near the specified value?

B+

Go to Step 25

Go to Step 26

25

Jumper the A/C compressor cycling switch connectors using a fused jumper wire. Refer to Using Fused Jumper Wires in Wiring Systems.

Does the scan tool display A/C compressor cycling switch as closed?

--

Go to Step 47

Go to Step 49

26

  1. Turn OFF the ignition.
  2. Disconnect the PCM connector C2. Refer to Powertrain Control Module Replacement .
  3. Test continuity of the A/C compressor cycling switch signal circuit from the A/C compressor cycling switch to the PCM using the DMM. Refer to Testing for Continuity in Wiring Systems.

Does the DMM display continuity?

--

Go to Step 27

Go to Step 50

27

Test continuity from the A/C compressor cycling switch signal circuit to battery ground using the DMM. Refer to Testing for Continuity in Wiring Systems.

Does the DMM display continuity?

--

Go to Step 51

Go to Step 54

28

Is the A/C fuse open?

--

Go to Step 52

Go to Step 29

29

  1. Remove the A/C clutch relay from the underhood electrical center.
  2. Probe the A/C clutch relay ignition supply circuit fuse side of the relay at the underhood electrical center with J 35616-200 a test lamp connected to B+. Refer to Probing Electrical Connectors in Wiring Systems.

Does the test lamp illuminate?

--

Go to Step 52

Go to Step 30

30

  1. Disconnect the A/C compressor clutch harness connector.
  2. Probe the A/C compressor clutch supply circuit at the underhood electrical center with a J 35616-200 test lamp connected to B+. Refer to Probing Electrical Connectors in Wiring Systems.

Does the test lamp illuminate?

--

Go to Step 53

Go to Air Conditioning Clutch Coil Removal in HVAC Systems

31

  1. Turn OFF the ignition.
  2. Disconnect the PCM connector C2. Refer to Powertrain Control Module Replacement .
  3. Test the continuity of the A/C relay control circuit from the PCM harness connector to the underhood electrical center using the DMM. Refer to Testing for Continuity in Wiring Systems.

Does the DMM display continuity?

--

Go to Step 54

Go to Step 56

32

Repair the open circuit for the circuit that did not illuminate the test lamp. Refer to Wiring Repairs in Wiring Systems.

Is the action complete?

--

System OK

--

33

Repair the open A/C clutch circuit between the relay and the clutch. Refer to Wiring Repairs in Wiring Systems.

Is the action complete?

--

System OK

--

34

Replace the A/C clutch relay.

Is the action complete?

--

System OK

--

35

  1. Inspect for proper terminal tension at the A/C clutch harness connector. Refer to Testing for Intermittent Conditions and Poor Connections in Wiring Systems.
  2. If you find a poor connection, repair the terminal as necessary. Refer to Connector Repairs in Wiring Systems.

Did you find and correct the condition?

--

System OK

Go to Air Conditioning Clutch Coil Removal in HVAC Systems

36

Repair the open A/C clutch ground circuit. Refer to Wiring Repairs in Wiring Systems.

Is the action complete?

--

System OK

--

37

Repair the A/C request circuit for a short to voltage between the PCM and the A/C high pressure cutout switch. Refer to Wiring Repairs in Wiring Systems.

Is the action complete?

--

System OK

--

38

Repair the A/C request circuit for a short to voltage to the circuit that had continuity. Refer to Wiring Repairs in Wiring Systems.

Is the action complete?

--

System OK

39

Repair the short to voltage between the A/C clutch relay and the A/C compressor clutch. Refer to Wiring Repairs in Wiring Systems.

Is the action complete?

--

System OK

--

40

Replace the A/C clutch relay.

Is the action complete?

--

System OK

--

41

Repair the grounded A/C clutch relay control circuit between the PCM and the A/C clutch relay. Refer to Wiring Repairs in Wiring Systems.

Is the action complete?

--

System OK

--

42

Repair the short between the A/C clutch relay control circuit and the circuit that had continuity. Refer to Wiring Repairs in Wiring Systems.

Is the action complete?

--

System OK

--

43

  1. Inspect for proper terminal tension at the A/C high pressure cutout switch harness connector. Refer to Testing for Intermittent Conditions and Poor Connections in Wiring Systems.
  2. If you find a poor connection, repair the terminal as necessary. Refer to Connector Repairs in Wiring Systems.

Did you find and correct the condition?

--

System OK

Go to Step 44

44

Replace the A/C high pressure cutout switch. Refer to Compressor Control Switches Removal in HVAC Systems with-A/C Manual.

Is the action complete?

--

System OK

--

45

Repair the open A/C request circuit between the PCM and the A/C high pressure cutout switch. Refer to Wiring Repairs in Wiring Systems.

Is the action complete?

--

System OK

--

46

Repair the A/C request circuit for a short to ground. Refer to Wiring Repairs in Wiring Systems.

Is the action complete?

--

System OK

--

47

  1. Inspect for proper terminal tension at the A/C compressor cycling switch harness connector. Refer to Testing for Intermittent Conditions and Poor Connections in Wiring Systems.
  2. If you find a poor connection, repair the terminal as necessary. Refer to Connector Repairs in Wiring Systems.

Did you find and correct the condition?

--

System OK

Go to Step 48

48

Replace the A/C compressor cycling switch. Refer to Pressure Cycling Switch Replacement in HVAC Systems with-AC Manual.

Is the action complete?

--

System OK

--

49

Repair the open A/C compressor cycling switch ground circuit. Refer to Wiring Repairs in Wiring Systems.

Is the action complete?

--

System OK

--

50

Repair the open A/C compressor cycling switch signal circuit between the PCM and the switch. Refer to Wiring Repairs in Wiring Systems.

Is the action complete?

--

System OK

--

51

Repair the grounded A/C compressor cycling switch signal circuit between the PCM and the switch. Refer to Wiring Repairs in Wiring Systems.

Is the action complete?

--

System OK

--

52

Replace the underhood electrical center. Refer to Underhood Fuse Block Replacement in Engine Electrical.

Is the action complete?

--

System OK

--

53

Repair the grounded circuit between the A/C clutch and the IGN E fuse or replace the shorted A/C clutch diode. Refer to Wiring Repairs in Wiring Systems.

Is the action complete?

--

System OK

--

54

  1. Inspect the PCM harness connector for proper terminal tension. Refer to Testing for Intermittent Conditions and Poor Connections in Wiring Systems.
  2. If you find a poor connection, repair the connection as necessary. Refer to Connector Repairs in Wiring Systems.

Did you find and correct the condition?

--

System OK

Go to Step 55

55

Important:: Program the replacement PCM.

Replace the PCM. Refer to Powertrain Control Module Replacement .

Is the replacement complete?

--

System OK

--

56

Repair the open A/C clutch relay control circuit between the underhood electrical center and the PCM.

Is the action complete?

--

System OK

--