GM Service Manual Online
For 1990-2009 cars only

Object Number: 366340  Size: LF
Engine Controls Component Views
Cell 21: G104, Heated Oxygen Sensors
OBD II Symbol Description Notice
Handling ESD Sensitive Parts Notice

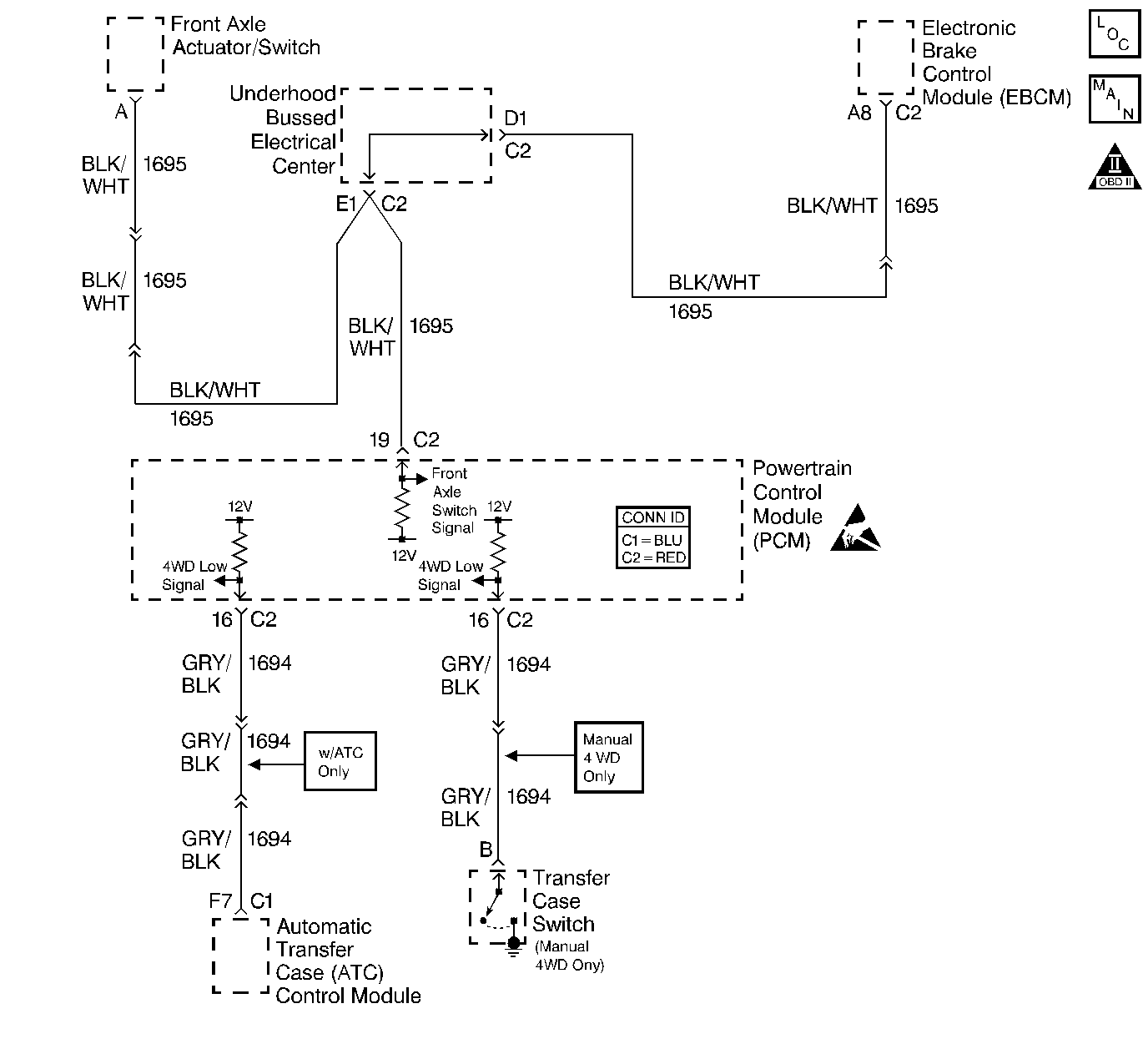
Circuit Description

When the four wheel drive selector is placed into a four wheel drive position, the transfer case switch closes and applies a ground to the front axle actuator/switch. The front axle actuator or switch is then engaged and a voltage is supplied to the powertrain control module (PCM) front axle switch input to indicate the vehicle is four wheel drive. The PCM then modifies transmission shift patterns based on this input. The PCM also sends a Class 2 message to the instrument panel cluster (IPC) to illuminate the 4WD indicator.

Diagnostic Aids

Important: Remove any debris from the PCM connector surfaces before servicing the PCM. Inspect the PCM connector gaskets when diagnosing or replacing the PCM. Ensure that the gaskets are installed correctly. The gaskets prevent water intrusion into the PCM.

    • The following may cause an intermittent:
       - Mis-routed harness
       - Rubbed through wire insulation
       - Broken wire inside the insulation
    • For an intermittent, refer to Symptoms .

Step

Action

Value(s)

Yes

No

1

Did you perform the Powertrain On-Board Diagnostic (OBD) System Check?

--

Go to Step 2

Go to Powertrain On Board Diagnostic (OBD) System Check

2

Is the customer concern that the four wheel drive does not engage?

--

Go to Front Axle Will Not Engage in Transfer Case

Go to Step 3

3

Is the customer concern that the four wheel drive indicator is ON at all times or OFF at all times?

--

Go to Step 4

Go to Step 10

4

  1. Install a scan tool.
  2. Command the 4WD indicator ON and OFF using a scan tool in instrument cluster.

Does the 4WD indicator go ON and OFF when commanded?

--

Go to Step 5

Go to Diagnostic System Check - Instrument Cluster Instrument Panel, Gauges and Console

5

Inspect the 4WD fuse in the left instrument panel (I/P) electrical center.

Is the fuse open?

--

Go to Step 14

Go to Step 6

6

  1. Turn ON the ignition, leaving the engine OFF.
  2. Raise the vehicle.
  3. Disconnect the front axle actuator\switch electrical connector.
  4. Probe the front axel actuator swithc B+ supply circuit with a J 35616-200 test lamp connected to ground. Refer to Probing Electrical Connectors in Wiring Systems.

Does the test lamp illuminate?

--

Go to Step 7

Go to Step 15

7

  1. Jumper the front axle actuator\switch signal circuit, circuit from PCM to B+ using a fuse jumper wire. Refer to Using Fused Jumper Wires in Wiring Systems.
  2. Monitor the 4WD parameter on the scan tool.

Does the 4WD parameter display engaged when the front axle actuator\switch is connected to B+?

--

Go to Step 16

Go to Step 8

8

  1. Turn OFF the ignition.
  2. Disconnect the PCM connector C2 located on the opposite side of the manufacturers logo. Refer to Powertrain Control Module Replacement .
  3. Check continuity of the front axle actuator\switch signal circuit using the DMM. Refer to Testing for Continuity in Wiring Systems.

Is continuity indicated on the DMM?

--

Go to Step 9

Go to Step 17

9

Check continuity of the front axle actuator\switch signal circuit to ground using the DMM. Refer to Testing for Continuity in Wiring Systems.

Is continuity indicated on the DMM?

--

Go to Step 18

Go to Step 22

10

  1. Turn ON the ignition.
  2. Move the transfer case selector from 2WD to 4WD low.
  3. Monitor the 4WD low parameter using the scan tool.

Does the scan tool display 4WD low changing from Engaged to Disengaged with movement of the transfer case selector?

--

Go to Diagnostic Aids

Go to Step 11

11

  1. Turn OFF the ignition.
  2. Move the transfer case selector from 2WD to 4WD low.
  3. Disconnect the transfer case switch electrical connector. Refer to Transfer Case Control Component Views in Transfer Case.
  4. Jumper the transfer case signal wire to battery ground.
  5. Turn ON the ignition.
  6. Monitor the 4WD low parameter using the scan tool.

Does the scan tool display 4WD Low as Engaged?

--

Go to Step 19

Go to Step 12

12

  1. Turn OFF the ignition.
  2. Disconnect the PCM connector C2 located on the opposite side of the manufacturers logo. Refer to Powertrain Control Module Replacement .
  3. Check continuity from the transfer case switch input circuit to the PCM using the DMM. Refer to Testing for Continuity in Wiring Systems.

Does the DMM display a resistance within the specified range?

0-5 ohms

Go to Step 13

Go to Step 20

13

Check continuity from the transfer case switch input circuit to ground using a DMM. Refer to Testing for Continuity in Wiring Systems.

Does the DMM display a resistance within the specified range?

0-5 ohms

Go to Step 21

Go to Step 22

14

Repair the short to ground between the left IP electrical center and the front axle actuator\switch. Refer to Body and Accessories/ Wiring Repairs in Wiring Systems.

Is the action complete?

--

System OK

--

15

Repair the front axle actuator\switch B+ supply circuit for an open between the left IP electrical center and the front axle actuator\switch. Refer to Wiring Repairs in Wiring Systems.

Is the action complete?

--

System OK

--

16

Replace the front axle actuator\switch. Refer to Electric Motor Actuator Replacement in front drive axle.

Is the action complete?

--

System OK

--

17

Repair the open front axle actuator\switch signal circuit between the PCM and the front axle actuator\switch. Refer to Wiring Repairs in Wiring Systems.

Is the action complete?

--

System OK

--

18

Repair the grounded front axle actuator\switch signal circuit between the PCM and the front axle actuator\switch. Refer to Wiring Repairs in Wiring Systems.

Is the action complete?

--

System OK

--

19

Replace the transfer case switch. Refer to Four-Wheel Drive Indicator Switch Replacement in Front Drive Axle.

Is the action complete?

--

System OK

--

20

Repair the open transfer case switch input signal circuit between the PCM and the transfer case switch. Refer to Wiring Repairs in Wiring Systems.

Is the action complete?

--

System OK

--

21

Repair the grounded transfer case switch input signal circuit between the PCM and the transfer case switch. Refer to Wiring Repairs in Wiring Systems.

Is the action complete?

--

System OK

--

22

  1. Inspect the PCM harness connector for poor connections. Refer to Testing for Intermittent Conditions and Poor Connections in Wiring Systems.
  2. If you find a poor connection, repair the condition as necessary. Refer to Connector Repairs in Wiring Systems.

Did you find and repair the condition?

--

System OK

Go to Step 23

23

Important:: Program the replacement PCM. Refer to Powertrain Control Module Replacement .

Replace the PCM.

Is the replacement complete?

--

System OK

--