GM Service Manual Online
For 1990-2009 cars only
Makes
🢒
Chevrolet
🢒
2000
🢒
Chevy C Silverado - 2WD
🢒
Suspension
🢒
Selectable Ride
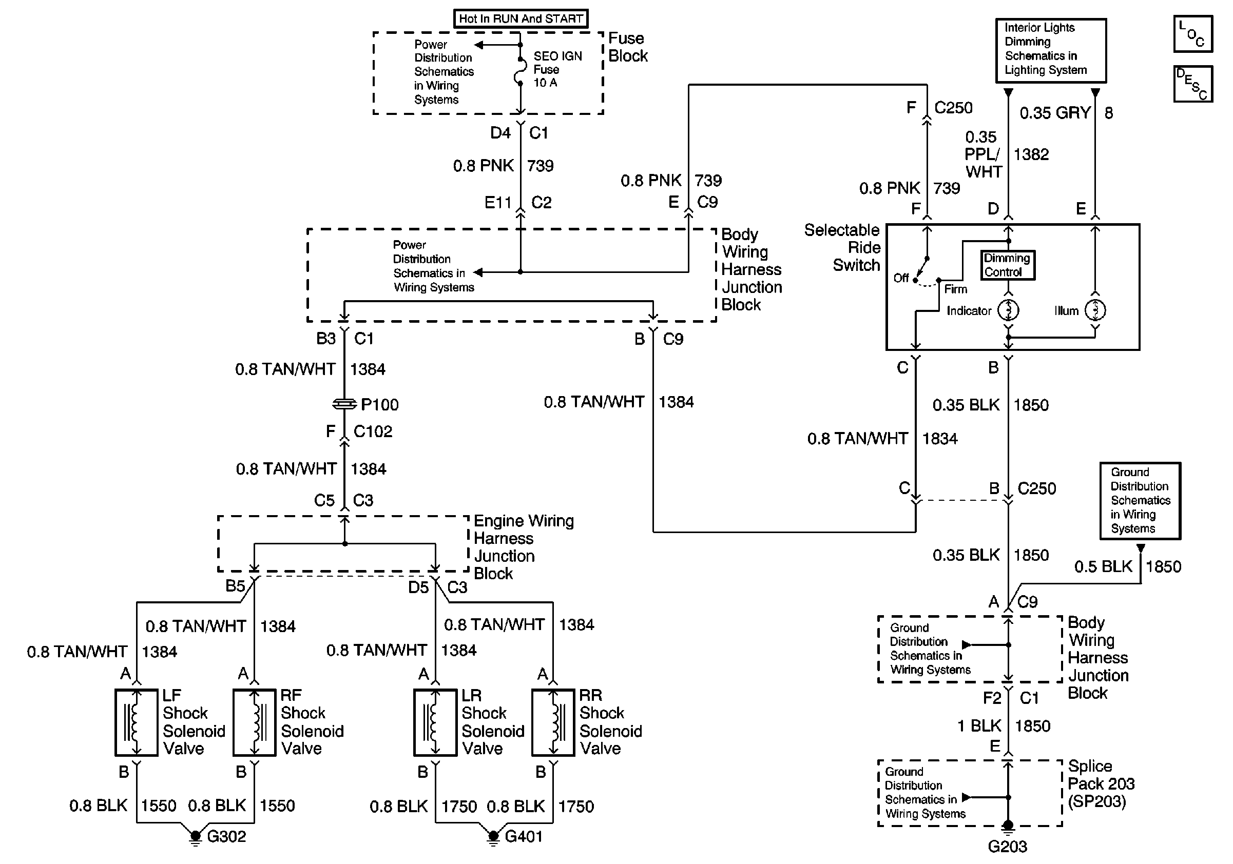
🢒 Selectable Ride Schematics
Cell 43
Selectable Ride Components
Power Distribution Schematics
Power Distribution Schematics
Interior Lights Schematics Base Pickup
Ground Distribution Schematics
Ground Distribution Schematics
Ground Distribution Schematics