GM Service Manual Online
For 1990-2009 cars only

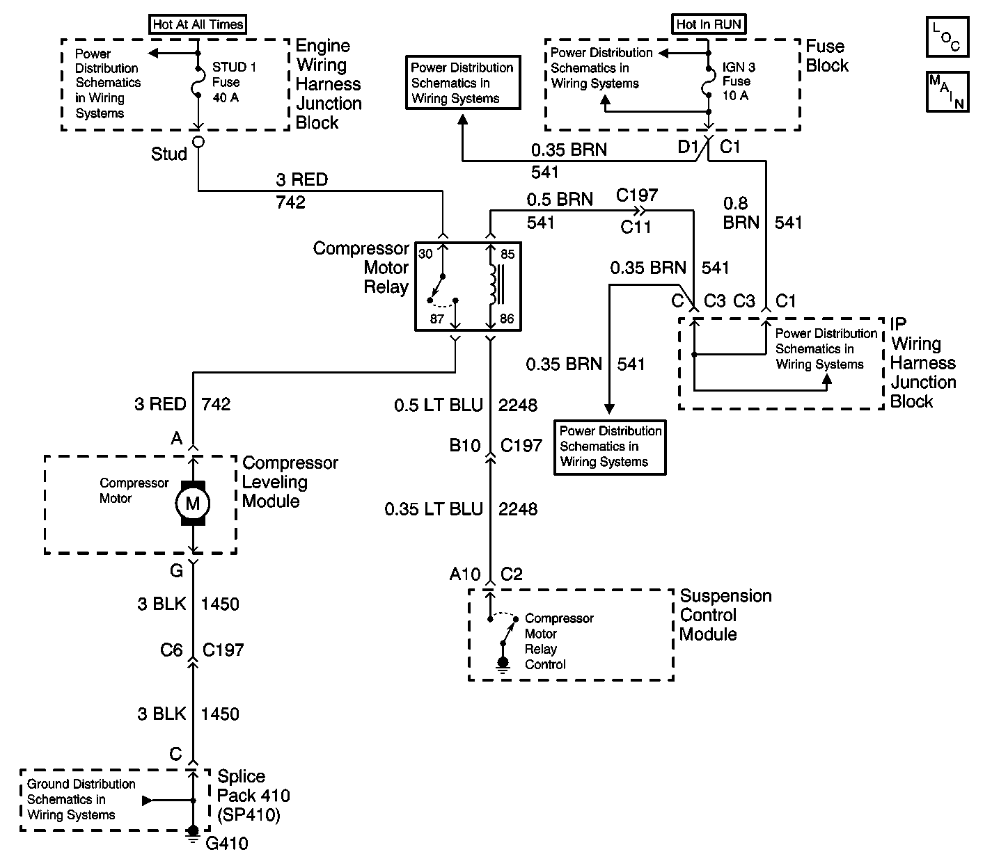
Object Number: 590546  Size: LF
Suspension Controls Schematics
Suspension Controls Components
Power Distribution Schematics
Power Distribution Schematics
Power Distribution Schematics
Power Distribution Schematics
Power Distribution Schematics
Ground Distribution Schematics

Circuit Description

The vehicle's rear leveling compressor motor is switched on and off via a compressor motor relay which is controlled by the suspension control module. The control module provides a switched path to ground whenever compressor activity is required. The control module continually monitors the compressor motor relay circuitry to determine if the voltage level agrees with the commanded state.

Conditions for Running the DTC

Whenever compressor activity is required.

Conditions for Setting the DTC

    • Open in the control circuit of the compressor motor relay.
    • Short to ground in the control circuit of the compressor motor relay.
    • Short to battery in the control circuit of the compressor motor relay.
    • Open in the ignition 3 voltage circuit of the compressor motor relay.
    • Open IGN 3 Fuse.
    • A malfunctioning compressor motor relay.

Action Taken When the DTC Sets

    • The compressor motor relay is disabled for the remainder of the ignition cycle.
    • DTC C0655 will be stored in memory.

Conditions for Clearing the MIL/DTC

    • The suspension control module no longer detects a open, short to ground, or a short to battery in the control circuit of the compressor motor relay.
    • A history DTC will clear after not seeing the malfunction for 100 consecutive ignition cycles.
    • Using a scan tool.

Diagnostic Aids

    • The following conditions may cause a malfunction to occur:
       - A short to ground in the control circuit of the compressor motor relay.
       - A open in the control circuit of the compressor motor relay.
       - A short to ground in the control circuit of the compressor motor relay.
       - A short to battery in the control circuit of the compressor motor relay.
       - A open in the ignition 3 voltage circuit of the compressor motor relay.
    • A malfunction in the compressor motor relay.

Important: A leak in the air tube between the rear shocks and compressor will cause excessive running of the compressor motor. After approximately 5 minutes of continuous running without a change in body--to--wheel height or system pressure, the control module will command the compressor motor relay to the off state for the remainder of the ignition cycle.

Test Description

The number(s) below refer to the step number(s) on the diagnostic table.

  1. Command both the ON and OFF states. Repeat the commands as necessary.

  2. Tests the coil of the relay for continuity.

  3. Tests for voltage at the coil side of the compressor motor relay. The IGN 3 Fuse supplies power to the coil side of the compressor motor relay.

  4. Verifies that the suspension control module is providing ground to the compressor motor relay.

  5. Tests if ground is constantly being applied to the compressor motor relay.

  6. Test for a short to voltage or an open in the control circuit of the compressor motor relay.

  7. The replacement control module must calibrated.

Step

Action

Value(s)

Yes

No

1

Did you perform the RTD Diagnostic System Check?

--

Go to Step 2

Go to Diagnostic System Check

2

  1. Install a scan tool.
  2. Turn ON the ignition, with the engine OFF.
  3. With a scan tool, command the compressor ON and OFF.

Does the compressor turn ON and OFF with each command?

--

Go to Diagnostic Aids

Go to Step 3

3

  1. Turn OFF the ignition.
  2. Disconnect the compressor motor relay.
  3. Measure the resistance of the relay coil, (across terminals 85 and 86).

Does the resistance measure within the specified value?

30 to 90 ohms

Go to Step 4

Go to Step 12

4

  1. Turn ON the ignition, with the engine OFF.
  2. Probe the coil side feed circuit of the compressor motor relay with a test lamp that is connected to a good ground. Refer to Circuit Testing in Wiring Systems.

Does the test lamp illuminate?

--

Go to Step 5

Go to Step 11

5

  1. Connect a test lamp between the control circuit of the compressor motor relay and the coil side feed circuit of the compressor motor relay. Refer to Circuit Testing in Wiring Systems.
  2. With a scan tool, command the compressor ON and OFF .

Does the test lamp turn ON and OFF with each command?

--

Go to Step 9

Go to Step 6

6

Does the test lamp remain illuminated with each command?

--

Go to Step 8

Go to Step 7

7

Test the control circuit of the compressor motor relay for a short to voltage and an open. Refer to Circuit Testing and Wiring Repairs in Wiring Systems.

Did you find and correct the condition?

--

Go to Step 14

Go to Step 10

8

Test the control circuit of the compressor motor relay for a short to ground. Refer to Circuit Testing and Wiring Repairs in Wiring Systems.

Did you find and correct the condition?

--

Go to Step 14

Go to Step 10

9

Inspect for poor connections at the compressor motor relay. Refer to Testing for Intermittent Conditions and Poor Connections and Connector Repairs in Wiring Systems.

Did you find and correct the condition?

--

Go to Step 14

Go to Step 12

10

Inspect for poor connections at the harness connector of the suspension control module. Refer to Testing for Intermittent Conditions and Poor Connections and Connector Repairs in Wiring Systems.

Did you find and correct the condition?

--

Go to Step 14

Go to Step 13

11

Repair the coil side feed circuit of the compressor motor relay. Refer to Wiring Repairs in Wiring Systems.

Did you complete the repair?

--

Go to Step 14

--

12

Replace the compressor motor relay.

Did you complete the replacement?

--

Go to Step 14

--

13

Replace the suspension control module. Refer to Electronic Suspension Control Module Replacement .

Did you complete the replacement?

--

Go to Step 14

--

14

  1. Use the scan tool in order to clear the DTCs .
  2. Operate the vehicle (road test) within the Conditions for Running the DTC as specified in the supporting text.

Does the DTC reset?

--

Go to Step 2

System OK