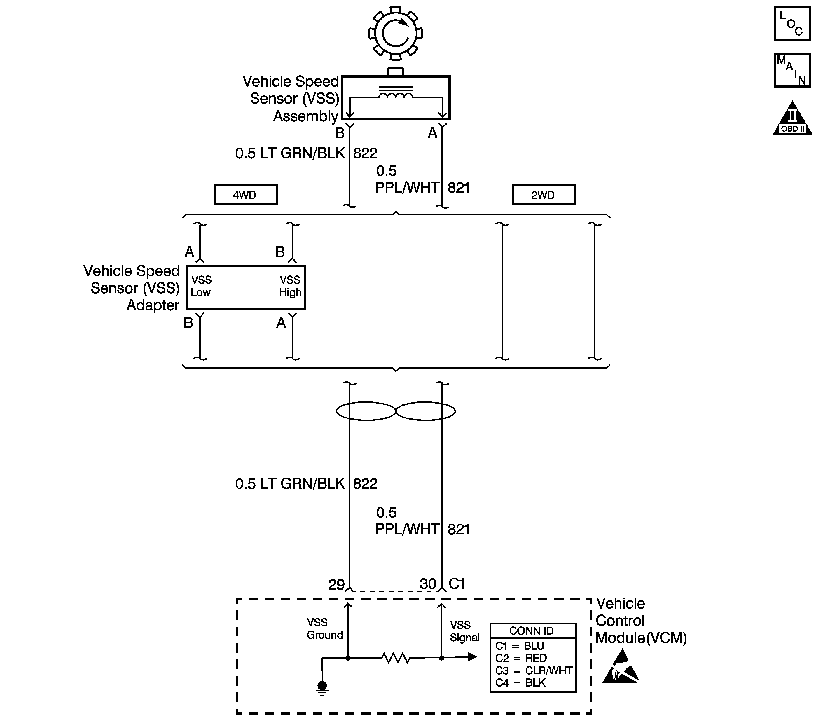
The vehicle speed sensor (VSS) assembly provides vehicle speed information to the vehicle control module (VCM). The VSS assembly is a permanent magnet (PM) generator. The PM generator produces a pulsing AC voltage as rotor teeth on the transmission output shaft pass through the sensor's magnetic field. The AC voltage level and the number of pulses increase as the speed of the vehicle increases. The VCM converts the pulsing voltage to vehicle speed. The VCM uses the vehicle speed signal to determine shift timing and torque converter clutch (TCC) scheduling.
When the VCM detects an unrealistically large drop in vehicle speed, then DTC P0503 sets. DTC P0503 is a type B DTC.
| • | No TFP manual valve position switch DTC P1810. |
| • | The engine speed is greater than 450 RPM for 5 seconds. |
| • | The engine is not in fuel cutoff. |
| • | The time since the last gear range change is greater than 6 seconds. |
| • | The transmission output speed rise does not exceed 600 RPM within 6 seconds. |
The transmission output speed drops by greater than 1300 RPM for 3 seconds when the transmission is not in PARK or NEUTRAL.
| • | The VCM illuminates the malfunction indicator lamp (MIL) during the second consecutive trip in which the Conditions for Setting the DTC are met. |
| • | The VCM commands a soft landing to second gear, below 2500 RPM. |
| • | The VCM commands maximum line pressure. |
| • | The VCM inhibits TCC engagement. |
| • | The VCM inhibits fourth gear if the transmission is in hot mode. |
| • | The VCM freezes shift adapts from being updated. |
| • | The VCM records the operating conditions when the Conditions for Setting the DTC are met. The VCM stores this information as Freeze Frame and Failure Records. |
| • | The VCM stores DTC P0503 in VCM history during the second consecutive trip in which the Conditions for Setting the DTC are met. |
| • | The VCM turns OFF the MIL during the third consecutive trip in which the diagnostic test runs and passes. |
| • | A scan tool can clear the MIL/DTC. |
| • | The VCM clears the DTC from VCM history if the vehicle completes 40 warm-up cycles without an emission-related diagnostic fault occurring. |
| • | The VCM cancels the DTC default actions when the fault no longer exists and/or the ignition switch is OFF long enough in order to power down the VCM. |
| • | Inspect the connectors at the VCM, the VSS assembly and all other circuit connecting points for an intermittent condition. Refer to Testing for Intermittent Conditions and Poor Connections in Wiring Systems. |
| • | Inspect the circuit wiring for an intermittent condition. Refer to Testing for Electrical Intermittents in Wiring Systems. |
| • | Inspect for ABS DTCs. A faulty ABS condition may contribute to setting DTC P0503. |
The numbers below refer to the step numbers on the diagnostic table.
This step tests the VSS assembly circuit.
This step tests the integrity of the VSS assembly.
This step tests the 5-volt and ground circuits of the VCM.
Step | Action | Value(s) | Yes | No |
|---|---|---|---|---|
1 | Did you perform the Powertrain Diagnostic System Check? | -- | Go to Powertrain On Board Diagnostic (OBD) System Check (4.3L) in Engine Controls | |
2 |
Important: Before clearing the DTC, use the Scan Tool in order to record the Freeze Frame and Failure Records. Using the Clear Info function erases the Freeze Frame and Failure Records from the VCM. Does the Scan Tool Transmission OSS drop or fluctuate more than the specified value? | 1300 RPM | Go to Diagnostic Aids | |
Does the resistance measure within the specified range? | 1377-3355 ohms (2WD) 976-2354 ohms (4WD) | |||
Does the voltage measure greater than the specified value? | 0.5 volts | |||
5 | Measure the resistance from terminal C1-30 to ground. Does the resistance measure greater than the specified value? | 50 K ohms | ||
Does the voltage measure within the specified range? | 4.0-5.1 volts | |||
7 | Was the voltage measured in Step 6 less than the voltage in the value column? | 4.0 volts | ||
8 |
Refer to Circuit Testing and Wiring Repairs in Wiring Systems. Did you find and correct the condition? | -- | ||
9 | Test the signal circuit (CKT 821) of the VSS assembly for a short to ground. Refer to Circuit Testing and Vehicle Speed Sensor Replacement . Did you find and correct the condition? | -- | Go to Diagnostic Aids | |
10 | Test the signal circuit (CKT 821) of the VSS assembly for a short to voltage. Refer to Circuit Testing and Wiring Repairs in Wiring Systems. Did you find and correct the condition? | -- | ||
11 |
Did you find and correct the condition? | -- | ||
12 |
Important: For vehicles equipped with an active transfer case, identify the VSS assembly before replacing. There are two transfer case speed sensors located near the VSS assembly. Refer to the wire colors on the schematic to identify the VSS assembly. Replace the VSS assembly. Refer to Vehicle Speed Sensor Replacement . Did you complete the replacement? | -- | -- | |
13 | Replace the VCM. Refer to VCM Replacement/Programming in Engine Controls. Did you complete the replacement? | -- | -- | |
14 | Perform the following procedure in order to verify the repair:
Has the test run and passed? | -- | System OK |
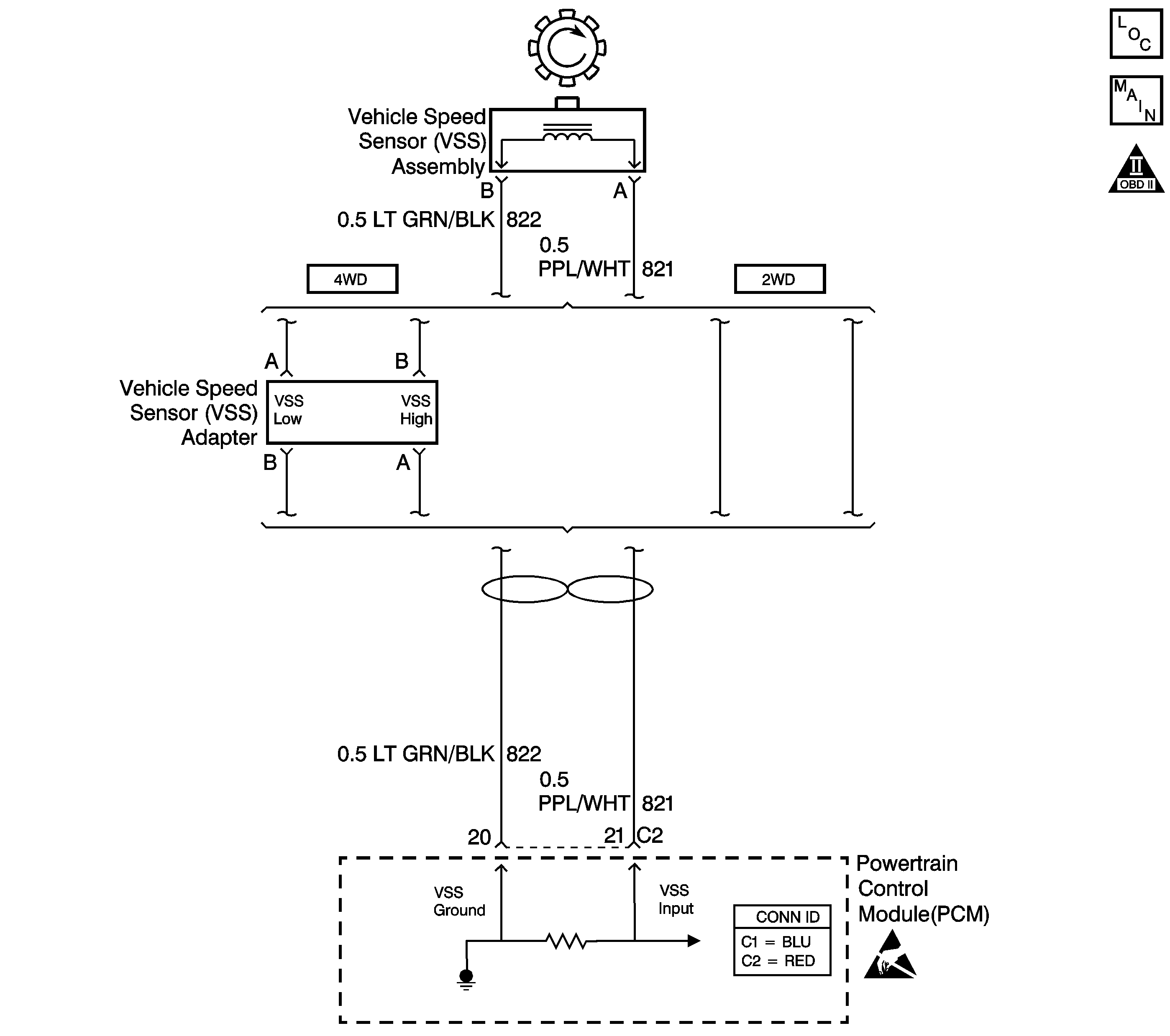
The vehicle speed sensor (VSS) assembly provides vehicle speed information to the powertrain control module (PCM). The VSS assembly is a permanent magnet (PM) generator. The PM generator produces a pulsing AC voltage as rotor teeth on the output shaft of the transmission (2WD) or transfer case (4WD) pass through the sensor's magnetic field. The AC voltage level and the number of pulses increase as the speed of the vehicle increases. The PCM converts the pulsing voltage to vehicle speed. The PCM uses the vehicle speed signal to determine shift timing and torque converter clutch (TCC) scheduling.
When the PCM detects an unrealistically large drop in vehicle speed, then DTC P0503 sets. DTC P0503 is a type B DTC.
| • | No TFP manual valve position switch DTC P1810. |
| • | The engine speed is greater than 450 RPM for 5 seconds. |
| • | The engine is not in fuel cutoff. |
| • | The time since the last gear range change is greater than 6 seconds. |
| • | The time since the last 4WD low state change is greater than 6 seconds. |
| • | The transmission output speed rise does not exceed 600 RPM within 6 seconds. |
The transmission output speed drops by greater than 1300 RPM for 3 seconds when the transmission is not in PARK or NEUTRAL.
| • | The PCM illuminates the malfunction indicator lamp (MIL) during the second consecutive trip in which the Conditions for Setting the DTC are met. |
| • | The PCM commands a soft landing to second gear. |
| • | The PCM commands maximum line pressure. |
| • | The PCM inhibits TCC engagement. |
| • | The PCM inhibits fourth gear if the transmission is in hot mode. |
| • | The PCM freezes shift adapts from being updated. |
| • | The PCM records the operating conditions when the Conditions for Setting the DTC are met. The PCM stores this information as Freeze Frame and Failure Records. |
| • | The PCM stores DTC P0503 in PCM history during the second consecutive trip in which the Conditions for Setting the DTC are met. |
| • | The PCM turns OFF the MIL during the third consecutive trip in which the diagnostic test runs and passes. |
| • | A scan tool can clear the MIL/DTC. |
| • | The PCM clears the DTC from PCM history if the vehicle completes 40 warm-up cycles without an emission-related diagnostic fault occurring. |
| • | The PCM cancels the DTC default actions when the fault no longer exists and/or the ignition switch is OFF long enough in order to power down the PCM. |
| • | Inspect the connectors at the PCM, the VSS assembly and all other circuit connecting points for an intermittent condition. Refer to Testing for Intermittent Conditions and Poor Connections in Wiring Systems. |
| • | Inspect the circuit wiring for an intermittent condition. Refer to Testing for Electrical Intermittents in Wiring Systems. |
| • | Inspect for ABS DTCs. A faulty ABS condition may contribute to setting DTC P0503. |
The numbers below refer to the step numbers on the diagnostic table.
Step | Action | Value(s) | Yes | No |
|---|---|---|---|---|
1 | Did you perform the Powertrain Diagnostic System Check? | -- | Go to Powertrain On Board Diagnostic (OBD) System Check (4.8L/5.3L) in Engine Controls | |
2 |
Important: Before clearing the DTC, use the Scan Tool in order to record the Freeze Frame and Failure Records. Using the Clear Info function erases the Freeze Frame and Failure Records from the PCM. Does the Scan Tool Transmission OSS drop or fluctuate more than the specified value? | 1300 RPM | Go to Diagnostic Aids | |
Does the resistance measure within the specified range? | 1377-3355 ohms (2WD) 976-2354 ohms (4WD) | |||
Does the voltage measure greater than the specified value? | 0.5 volts | |||
5 | Measure the resistance from terminal C2-21 to ground. Does the resistance measure greater than the specified value? | 50 K ohms | ||
6 |
Refer to Circuit Testing and Wiring Repairs in Wiring Systems. Did you find and correct the condition? | -- | ||
7 |
Does the resistance measure within the specified range? | 1377-3355 ohms (2WD) 976-2354 ohms (4WD) | ||
8 | Was the resistance measured in Step 3 greater than the specified value? | 3355 ohms (2WD) 2354 ohms (4WD) | ||
9 |
Refer to Circuit Testing and Wiring Repairs in Wiring Systems. Did you find and correct the condition? | -- | -- | |
10 |
Refer to Circuit Testing and Wiring Repairs in Wiring Systems. Did you find and correct the condition? | -- | -- | |
11 | Test the input circuit (CKT 821) and the ground circuit (CKT 822) of the VSS assembly for a short together. Refer to Circuit Testing and Wiring Repairs in Wiring Systems. Did you find and correct the condition? | -- | -- | |
12 |
Did you find and correct the condition? | -- | ||
13 |
Important: For vehicles equipped with an active transfer case, identify the VSS assembly before replacing. There are two transfer case speed sensors located near the VSS assembly. Refer to the wire colors on the schematic to identify the VSS assembly. Replace the VSS assembly. Refer to Vehicle Speed Sensor Replacement . Did you complete the replacement? | -- | -- | |
14 | Replace the PCM. Refer to Powertrain Control Module Replacement in Engine Controls. Did you complete the replacement? | -- | -- | |
15 | Perform the following procedure in order to verify the repair:
Enter DTC P0503. Has the test run and passed? | -- | System OK |