GM Service Manual Online
For 1990-2009 cars only

The secondary air injection (AIR) system helps reduce hydrocarbon (HC), carbon monoxide (CO), and oxides of nitrogen (NOx) exhaust emissions. It also helps to warm up the 3-way catalytic converters quickly on engine start-up so conversion of exhaust gases may occur sooner.

AIR Pump Components


Object Number: 349261  Size: MH
(1)Air Pump Electrical Connector
(2)AIR Pump
(3)AIR Pump Outlet Hose
(4)Vacuum Line Adaptor To Intake Manifold
(5)Vacuum Line To Shutoff Valve
(6)AIR Solenoid And Mounting Bracket
(7)AIR Pump/Solenoid Relay
(8)AIR Pump Base
(9)AIR Pump Mounting Posts
(10)Shutoff Valve Outlet Hose
(11)Shutoff Valve Outlet Hose To AIR Pump Base Retaining Clamp
(12)Shutoff Valve Outlet Hose Clamp
(13)AIR Shutoff Valve
(14)Fresh AIR Inlet Hose

The system includes the following components:

    • The AIR pump--The AIR pump assembly is mounted in the right rear corner of the engine compartment and supplies the air to the AIR system. The electric air pump sends air to the check valves near the exhaust manifolds. The AIR pump is controlled by the powertrain control module (PCM) through the AIR pump solenoid relay. Battery voltage to the AIR pump is controlled by the AIR pump solenoid relay. A vacuum operated shut off valve prevents air flow during OFF periods. When the PCM provides a ground circuit for the secondary AIR pump solenoid relay, battery voltage applies power to the AIR pump and the solenoid. Intake manifold vacuum is then applied through the solenoid to the vacuum operated shut off valve. The vacuum operated shut-off valve then opens up and allows air to be delivered to the check valves.
    • The AIR solenoid--The AIR solenoid is activated by the AIR pump solenoid relay. The activated AIR solenoid allows intake manifold vacuum to the shut off valve. The shut-off valve then opens allowing air flow.
    • The shut-off valve--The AIR shut-off valve allows air to be delivered to the AIR system. The shut-off valve is vacuum operated through the solenoid. The shut-off valve is normally closed. When the AIR pump solenoid relay is activated by the PCM, vacuum is applied through the solenoid and to the shut-off valve.
    • The AIR pump solenoid relay--The PCM controls the operation of the AIR system through the AIR pump solenoid relay. When the PCM provides a ground circuit for the secondary AIR pump solenoid relay, battery voltage is allowed to power up the AIR pump and the solenoid.
    • The check valves--The check valves prevent the back flow of hot exhaust gases getting to the AIR pump.
    • The necessary plumbing:
       - Hoses
       - Vacuum lines
       - Pipes
       - Clamps

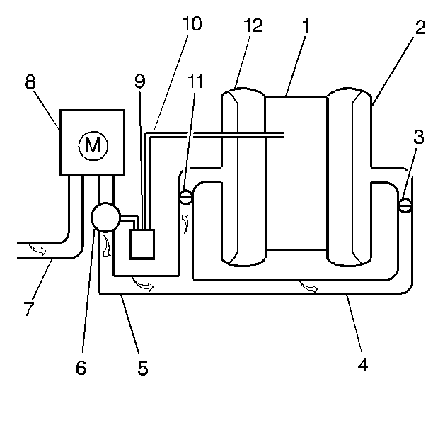
AIR System


Object Number: 388357  Size: SH
(1)Intake Manifold
(2)Exhaust Manifold
(3)Check valve
(4)AIR Piping
(5)Pressurized air from AIR Pump
(6)Vacuum operated Shut Off Valve
(7)Air inlet
(8)AIR Pump
(9)AIR solenoid
(10)Vacuum hose
(11)Check valve
(12)Exhaust Manifold

The AIR pump and solenoid is controlled by the PCM. The PCM turns ON the AIR pump by providing the ground to complete the circuit which energizes the AIR pump solenoid relay. When air to the exhaust ports is desired, the PCM energizes the relay in order to turn ON the solenoid and the AIR pump.

The PCM turns ON the AIR pump during startup any time the engine coolant temperature is above 0°C (32°F). The AIR pump operates for a maximum of 240 seconds, or until the system enters Closed Loop operation. When the PCM commands the AIR pump solenoid relay OFF, the AIR pump stops and the solenoid turns OFF, stopping vacuum to the shut off valve. The shut off valve closes in order to prevent any air getting to the exhaust ports.

The AIR system is disabled under the following conditions:

    • The PCM recognizes a problem and sets a diagnostic trouble code.
    • The AIR pump has been ON for 240 seconds.
    • The engine speed is more than 2,825 RPM.
    • The manifold absolute pressure (MAP) is more than 96 kPa with vehicle speed sensor (VSS) over 96.5 km/h (60 mph).
    • The manifold absolute pressure (MAP) is less than 20 kPa.
    • Warm up 3-way catalytic converters over temperature detected.
    • The short and long term fuel trim are not in their normal ranges.
    • Power enrichment is detected.

Results of Incorrect Operation

If no air, oxygen, flow enters the exhaust stream at the exhaust ports. The HC and CO emission levels are too high.

Air flowing to the exhaust ports at all times could increase temperature of the 3-way catalytic converter.

The diagnostic trouble codes P0410, P0418, P1415, and P1416 set if there is a malfunction in the following components:

    • The AIR pump
    • The AIR solenoid
    • The AIR pump solenoid relay
    • The hoses or pipes are leaking
    • The check valves are leaking
    • The circuits going to the AIR pump and the AIR pump solenoid relay

AIR Pump

The AIR pump is an electric type pump which requires no periodic maintenance.

The engine should be at normal operating temperature in neutral at idle. Using the scan tool enable the AIR pump system. Select heated oxygen sensors (HO2S) voltages for both bank 1 and bank 2 HO2S. The HO2S voltages for both sensors should remain under 350 mV because air is being directed to the exhaust ports. If the HO2S voltages remain low during the Output Test, the AIR pump, solenoid and shut off valve are operating satisfactorily. If the HO2S voltage does not remain low when the AIR pump is enabled, inspect for the following:

    • For voltage at the AIR pump when energized
    • A seized AIR pump
    • The hoses, vacuum lines, pipes, and all connections for leaks and proper routing
    • Air flow going to the exhaust ports
    • AIR pump for proper mounting
    • Hoses and pipes for deterioration or holes

Secondary AIR System Solenoid


Object Number: 390309  Size: SH
(1)AIR Solenoid Electrical Connector
(2)Mounting Bracket
(3)Vacuum Port
(4)Vacuum Port

The AIR solenoid is an electrically operated solenoid. The solenoid is activated in conjunction with the AIR pump by the AIR pump solenoid relay. Intake manifold vacuum is then allowed through the solenoid to the shut off valve. The solenoid mounting bracket has a locating tab to ensure proper alignment of the solenoid on the base.

Secondary AIR System Shutoff Valve


Object Number: 390304  Size: SH
(1)Air Inlet Port
(2)Shutoff Valve Assembly
(3)Air Outlet Port
(4)Vacuum Port
(5)Vacuum Line From AIR Solenoid

The shut-off valve is a vacuum operated valve. Vacuum is allowed to the vacuum port by the solenoid. The vacuum opens the valve and allows air from the air pump into the inlet port, through the valve and then through the outlet port to the hoses and pipes.

Hoses and Pipes

If a leak is suspected on the pressure side of the system, or if a hose or pipe has been disconnected on the pressure side, the connections should be checked for leaks with a soapy water solution. With the AIR pump running, bubbles form if a leak exists.

Caution: Allow the check valve to cool off before proceeding with the next check in order to avoid being burned. Tap on the check valve in order to remove any debris that may be inside the valve.

Check Valve

A check valve should be inspected whenever the hose is disconnected or whenever check valve failure is suspected. An AIR pump that had become inoperative and had shown indications of having exhaust gases in the outlet port would indicate check valve failure.

  1. Remove the check valve from the vehicle. Refer to Secondary Air Injection Check Valve and Check Valve Pipe Replacement - Bank 1 or Secondary Air Injection Check Valve and Check Valve Pipe Replacement - Bank 2  
  2. Install a vacuum pump to the nipple side of the check valve, AIR pump side.
  3. Pump the vacuum pump to 10 inches Hg and observe the gauge.
  4. Replace the check valve if the vacuum bleeds down to zero within 5 seconds.