GM Service Manual Online
For 1990-2009 cars only
Makes
🢒
Chevrolet
🢒
2001
🢒
Chevy C Silverado - 2WD
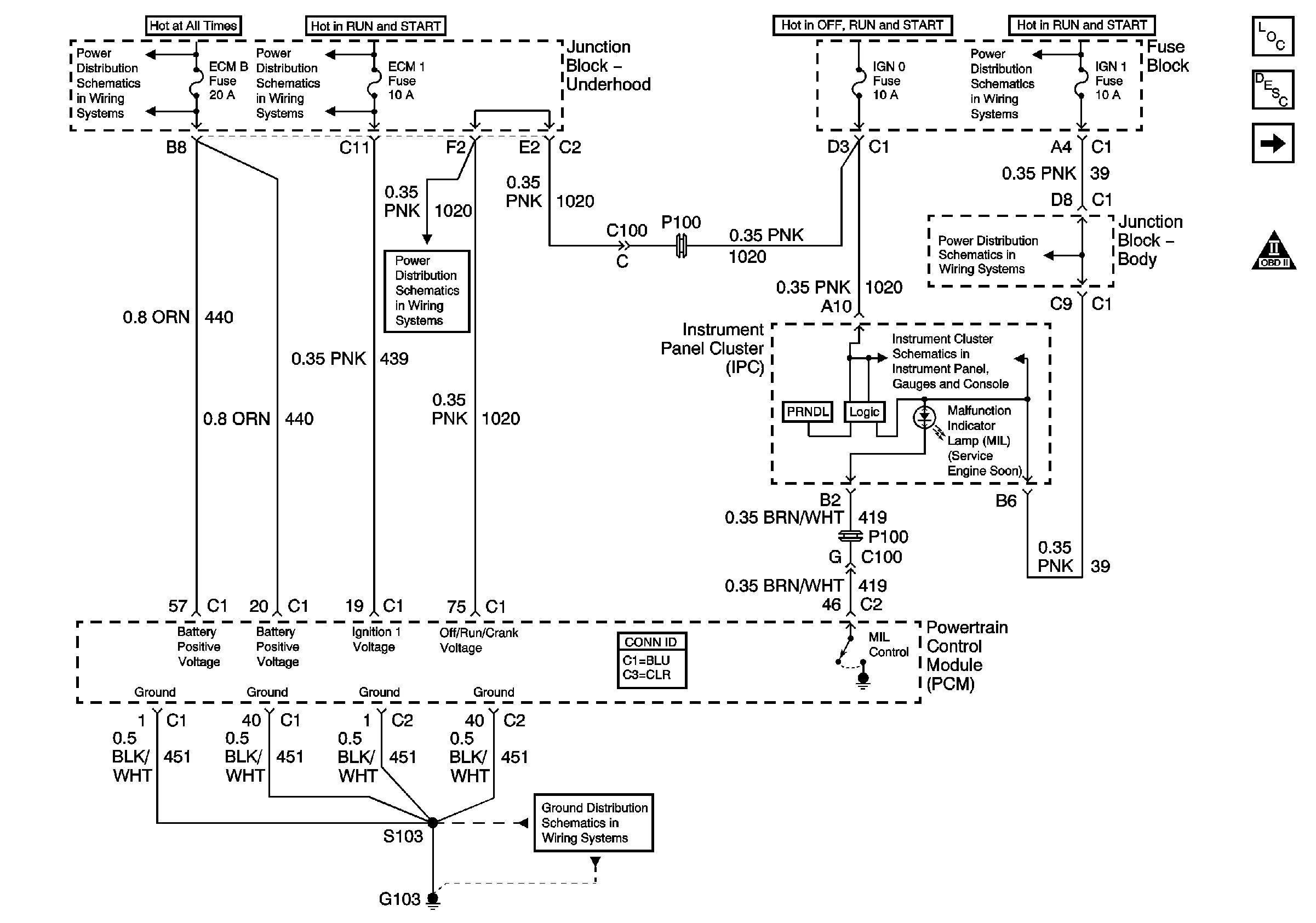
🢒 Power, Ground, and MIL Control
Power, Ground, and MIL Control
Power, Ground, and MIL Control
Engine Controls Component Views
Electronic Component Description
Knock Sensor and Shift Solenoids
OBD II Symbol Description Notice
B+ Bus Bar
IGNITION, RUN, and START Bus Bar
IGNITION, RUN, and START Bus Bar
RTD, RDO AMP, CRANK, and IGN 0 Fuses
IGN 1, AIR BAG, and SEO IGN Fuses
Power and Ground
G103 and G105 - Gas