GM Service Manual Online
For 1990-2009 cars only
Makes
🢒
Chevrolet
🢒
2002
🢒
Chevy C Silverado - 2WD
🢒
Restraints
🢒
SIR
🢒 SIR Schematics
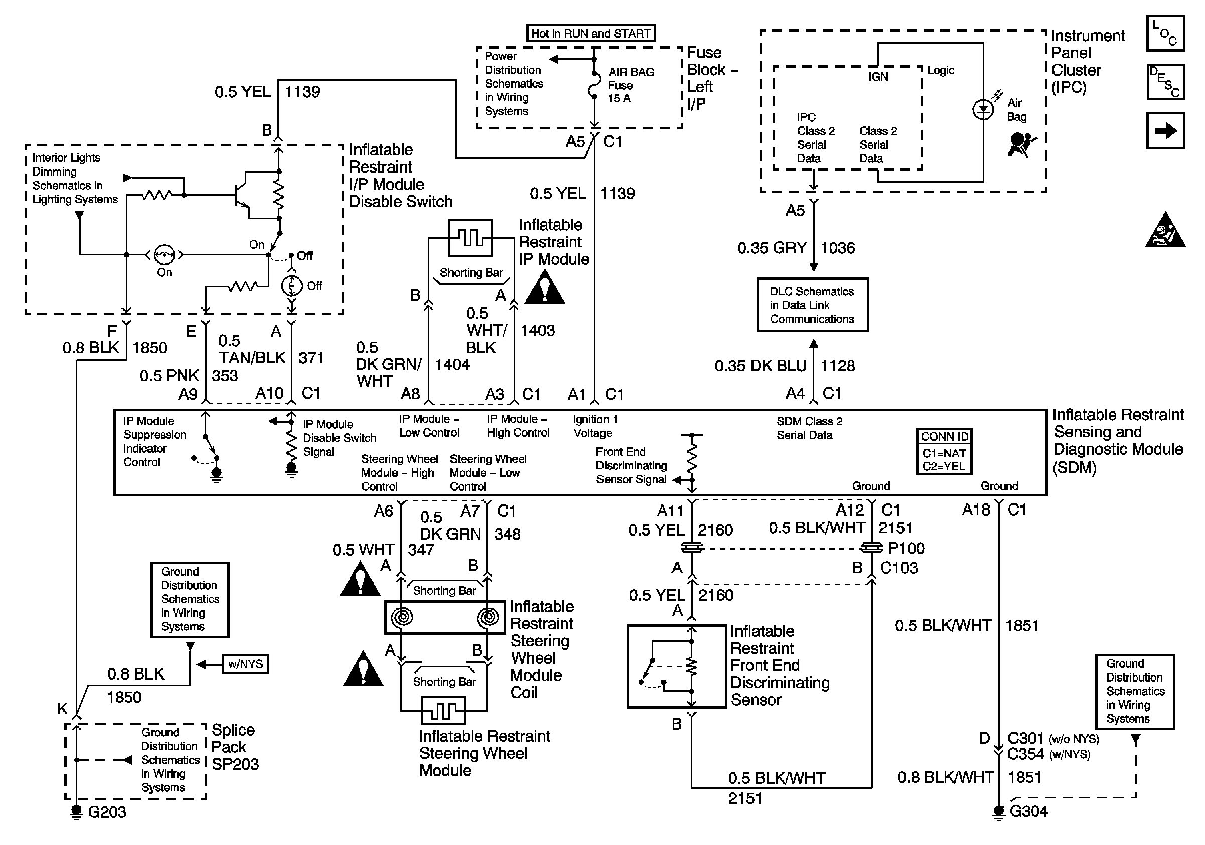
Figure
1:
10/20 Series Except HVY or Crew Cab
SIR Disable Switch, Radio, and CD Player
IGN 1, TURN, SEO IGN, AIR BAG, CRANK, and IGN 0 Fuses
AUX PWR and HORN Fuses
Master Electrical Component List
SIR System Description and Operation
20 Series w/HVY, Crew Cab, and 30 Series
Splice Pack SP205
SIR Schematic Icons
SIR Schematic Icons
SIR Schematic Icons
G203 - 1 of 3
G304
SIR Schematic Icons
Indicators
Figure
2:
20 Series w/HVY, Crew Cab, and 30 Series
SIR Disable Switch, Radio, and CD Player
IGN 1, TURN, SEO IGN, AIR BAG, CRANK, and IGN 0 Fuses
SIR Schematic Icons
Splice Pack SP205
Indicators
AUX PWR and HORN Fuses
Master Electrical Component List
SIR System Description and Operation
10/20 Series Except HVY or Crew Cab
SIR Schematic Icons
SIR Schematic Icons
SIR Schematic Icons
G304
G200