GM Service Manual Online
For 1990-2009 cars only
Makes
🢒
Chevrolet
🢒
2002
🢒
Chevy C Silverado - 2WD
🢒 Horns Schematics
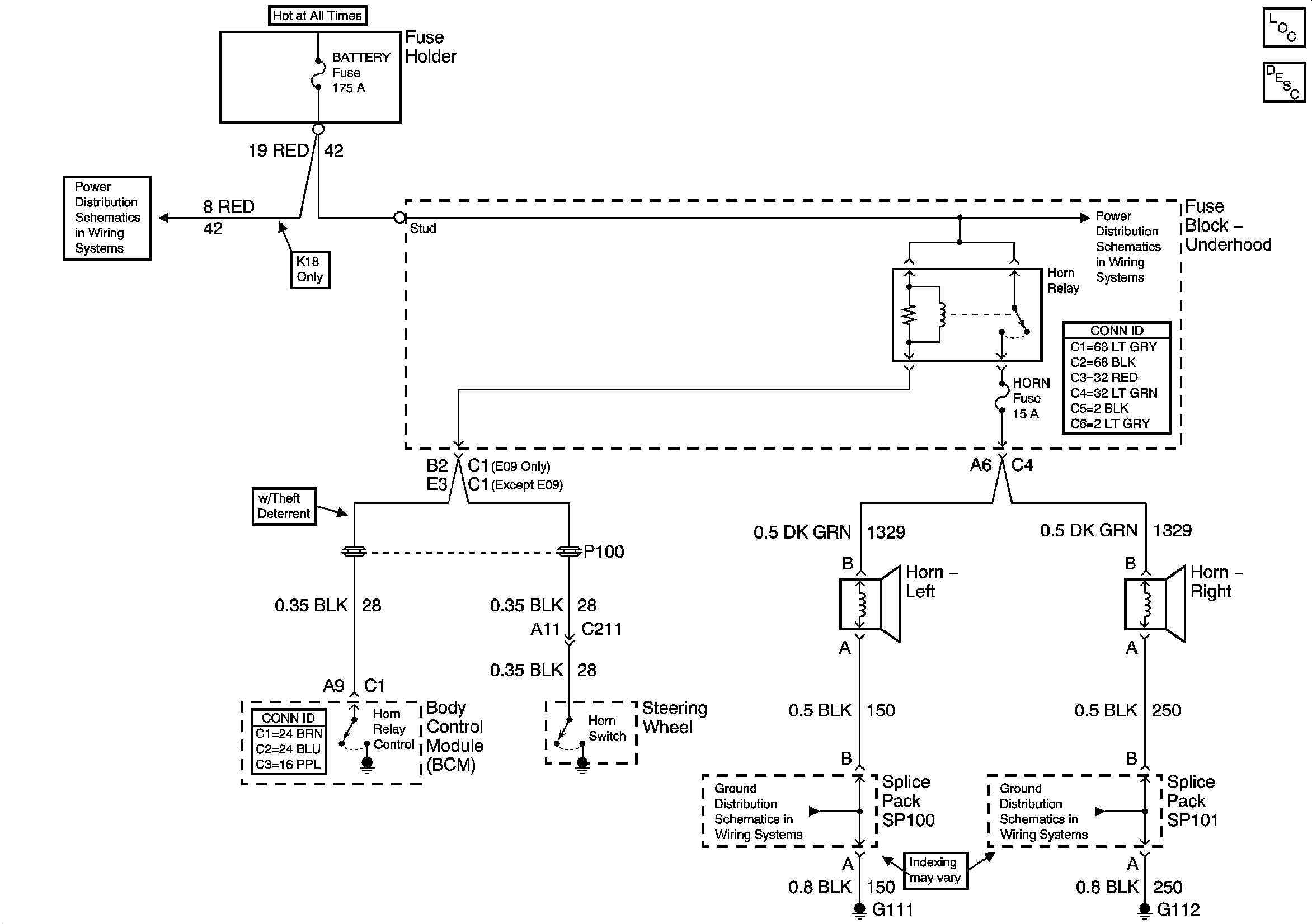
Horns Schematics
Master Electrical Component List
Horns System Description and Operation
B+ Bus Bar
B+ Bus Bar
G111 and G112 (Except Export)
G111 and G112 (Except Export)