GM Service Manual Online
For 1990-2009 cars only
Makes
🢒
Chevrolet
🢒
2002
🢒
Chevy C Silverado - 2WD
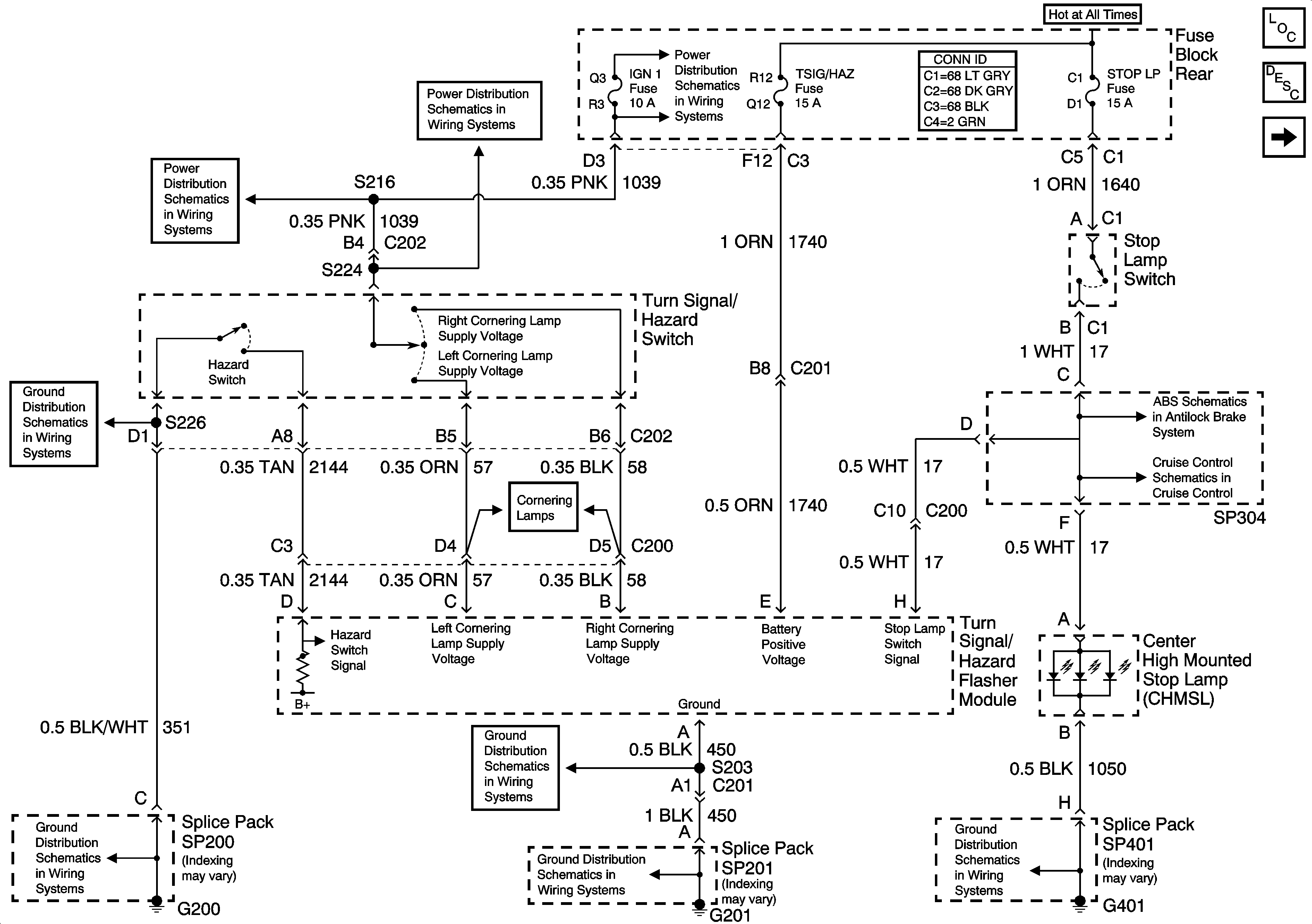
🢒 Turn Signal Switch and Hazard Flasher Module Inputs
Turn Signal Switch and Hazard Flasher Module Inputs
Turn Signal Switch and Hazard Flasher Module Inputs
Master Electrical Component List
Park Lamp Relay
G401 (1 of 2)
G201
G201
G200 (1 of 2)
G200 (1 of 2)
IGN-1, VENT SOL, and SIR Fuses (Fuse Block Rear)
IGN-1, VENT SOL, and SIR Fuses (Fuse Block Rear)
IGN-1, VENT SOL, and SIR Fuses (Fuse Block Rear)