GM Service Manual Online
For 1990-2009 cars only
Makes
🢒
Chevrolet
🢒
2002
🢒
Chevy C Silverado - 2WD
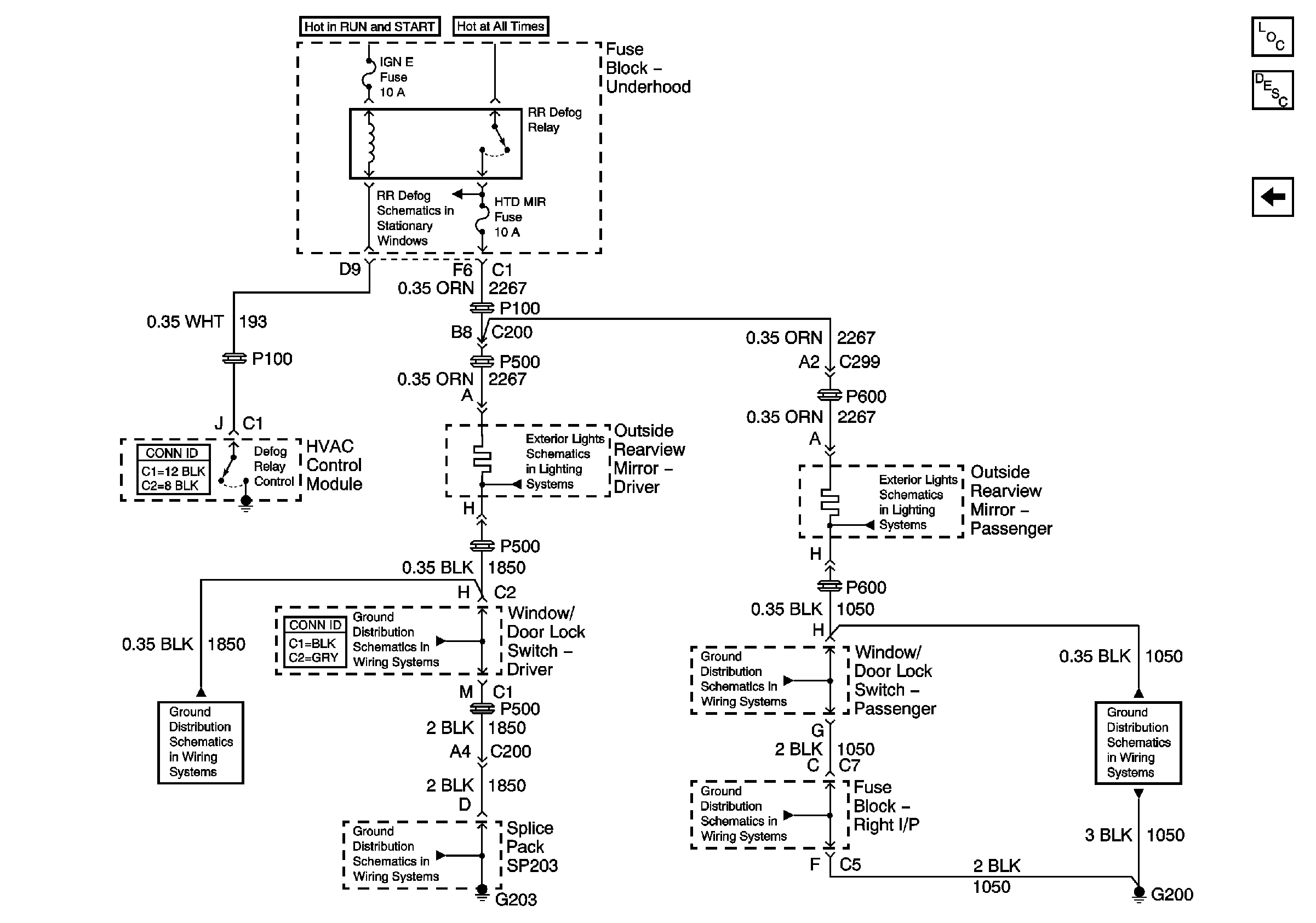
🢒 Heated Mirror Controls
Heated Mirror Controls
Heated Mirror Controls
Master Electrical Component List
Outside Mirror Description and Operation
w/o Electro Chromic
ABS, HAZ LP, STUD 1, HTD MIR, RR DEFOG, STUD 2, CTSY LP, and PARK LP Fuses
G203 - 1 of 3
G203 - 1 of 3
G203 - 1 of 3
G200
G200
G200