GM Service Manual Online
For 1990-2009 cars only
Makes
🢒
Chevrolet
🢒
2003
🢒
Chevy C Silverado - 2WD
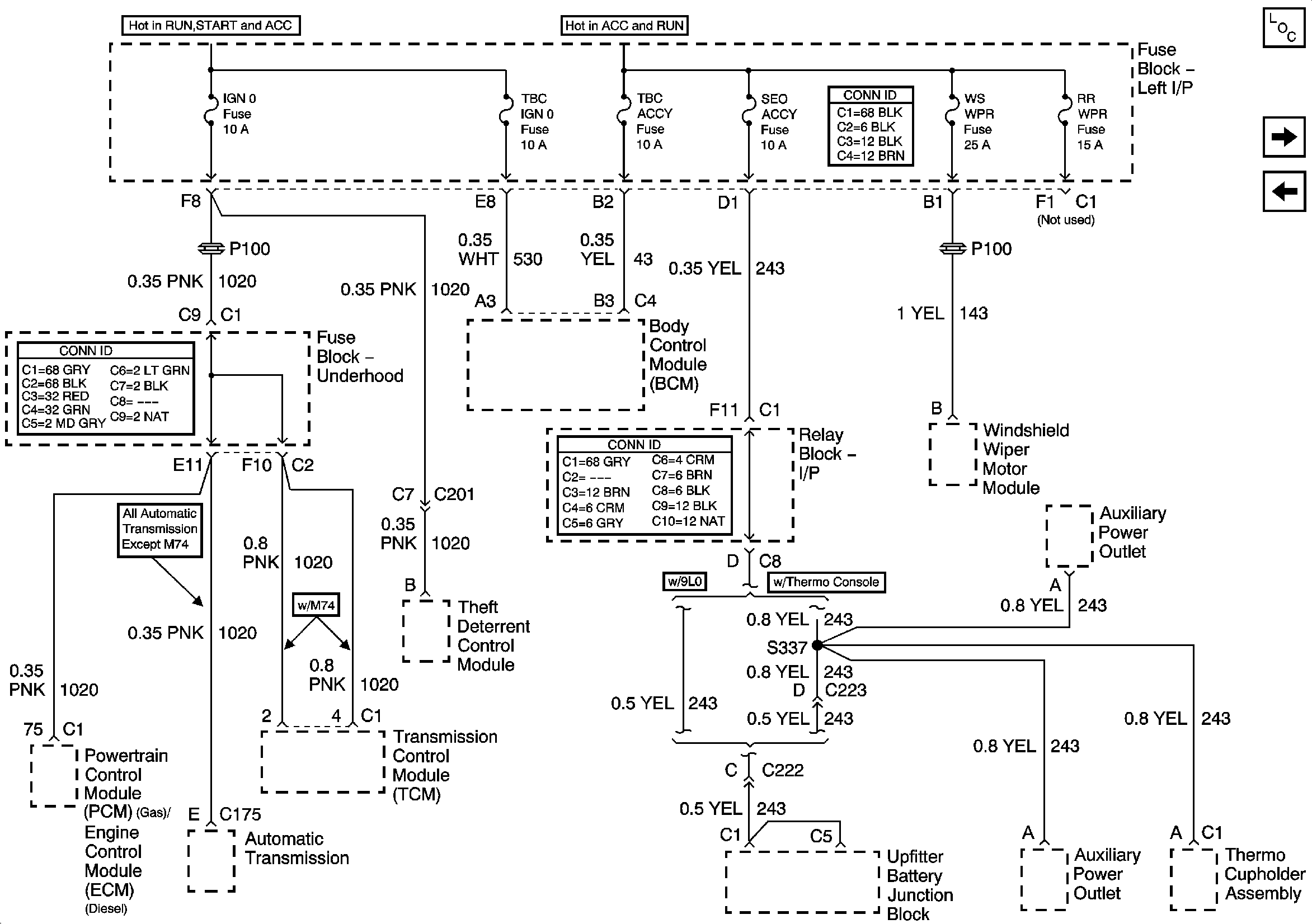
🢒 IGN 0 , TBC IGN 0, TBC ACCY, SEO ACCY, W/S WIPER, RR WIPER
IGN 0 , TBC IGN 0, TBC ACCY, SEO ACCY, W/S WIPER, RR WIPER
IGN 0, TBC IGN 0, TBC ACCY, SEO ACCY, WS WPR, RR WPR
Master Electrical Component List
O2A, O2B, TBC IGN 1, SEO IGN
LH HID, RH HID, PCM B, CRANK, HORN, SIR