GM Service Manual Online
For 1990-2009 cars only
Makes
🢒
Chevrolet
🢒
2003
🢒
Chevy C Silverado - 2WD
🢒 Over 8600 GVW - 2 of 2
Over 8600 GVW - 2 of 2
Over 8600 GVW - 2 of 2
Master Electrical Component List
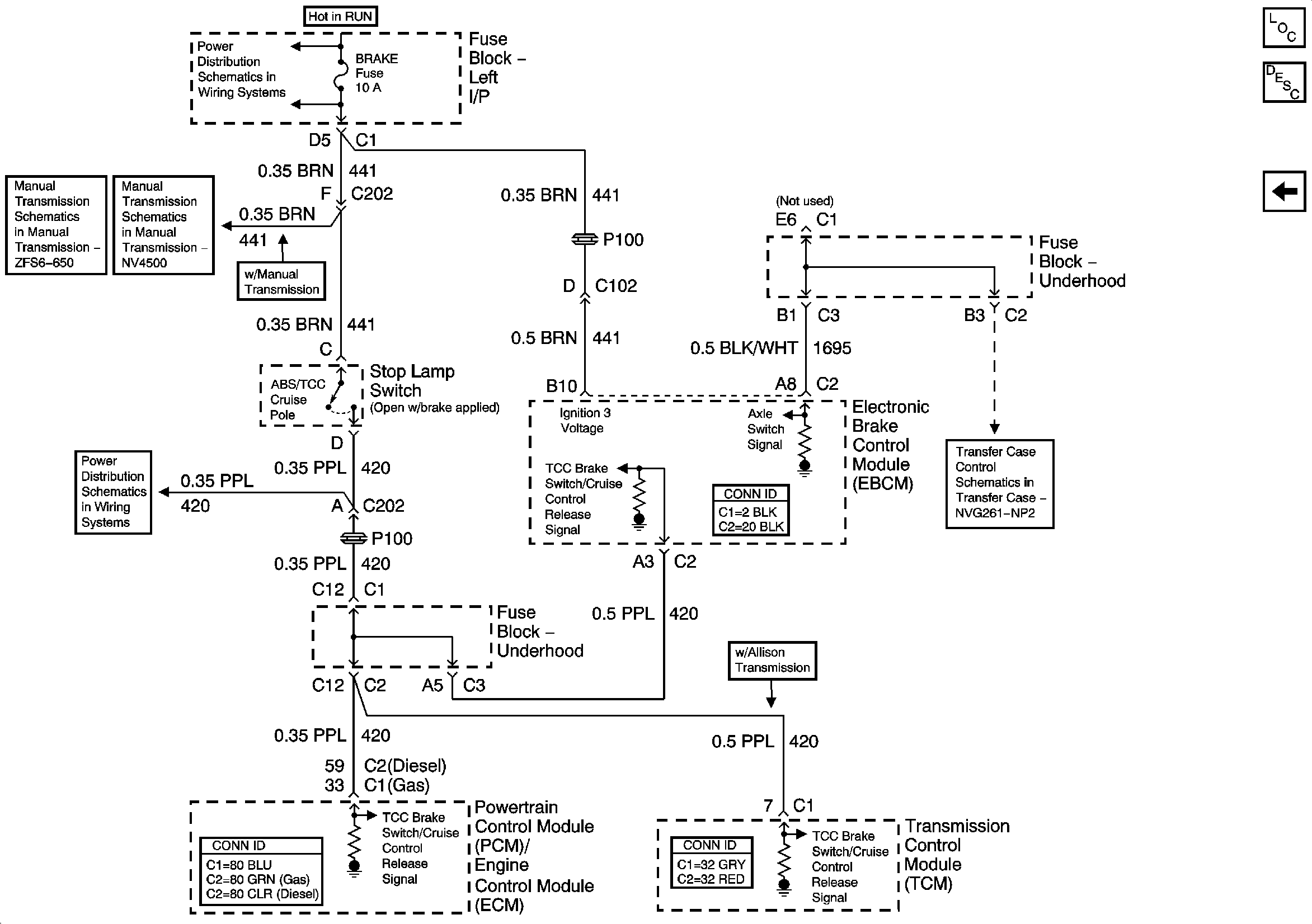
ABS Description and Operation Over 8600 GVW or PHT
Over 8600 GVW - 1 of 2
BRAKE, HTR A/C, HVAC I
Manual Transmission Schematics
Manual Transmission Schematics
Transfer Case Schematics - NP1
BRAKE, HTR A/C, HVAC I