GM Service Manual Online
For 1990-2009 cars only
Makes
🢒
Chevrolet
🢒
1996
🢒
Chevy G Van
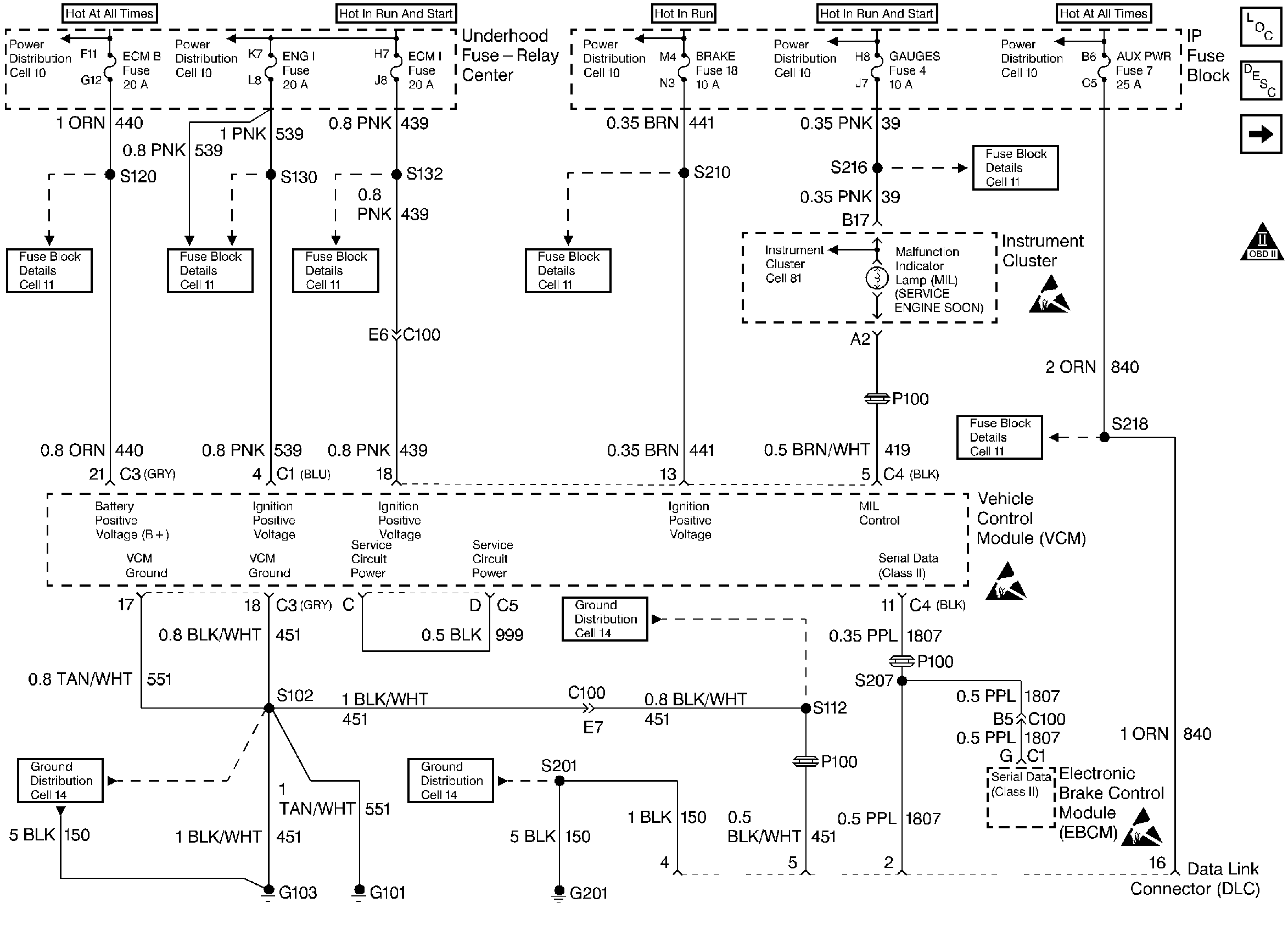
🢒 DLC, MIL, I/P
DLC, MIL, I/P
DLC, MIL,I/P
Engine Controls Components
Vehicle Control Module Serial Data Communication
OBD II Symbol Description Notice
Handling ESD Sensitive Parts Notice
Handling ESD Sensitive Parts Notice
Handling ESD Sensitive Parts Notice
CKP, CMP Sensors, ICM with Ignition Coil