GM Service Manual Online
For 1990-2009 cars only

SLOW OR NO ENGAGEMENT OF FRT. AXLE WHEN 4WD IS SELECTED

REVISION: 09/17/98 DIVS INVL 1 5 7

THIS BULLETIN IS BEING REVISED TO ADD INFORMATION TO THE SERVICE PROCEDURE, ADD A NEW PART NUMBER, AND INCLUDE SCHEMATICS. PLEASE DISCARD CORPORATE BULLETIN NUMBER 76-43-01 (SECTION 4 - DRIVE AXLE). ______________________________________________________________________

SUBJECT: SLOW OR NO ENGAGEMENT OF FRONT AXLE WHEN 4WD IS SELECTED (REPLACE FRONT AXLE ACTUATOR)

MODELS: 1988-97 CHEVROLET AND GMC K MODELS EXCLUDING 1988-93 MODELS OVER 8500# GVW

CONDITION:

SOME OWNERS MAY COMMENT THAT THE COLDER THE OUTSIDE TEMPERATURE IS, THE LONGER IT TAKES FOR THE FRONT AXLE TO ENGAGE WHEN 4 WHEEL DRIVE IS SELECTED, OR THE FRONT AXLE DOES NOT ENGAGE.

CAUSE:

THE FRONT AXLE ENGAGEMENT ACTUATOR IS A THERMALLY ACTIVATED COMPONENT. BECAUSE OF THIS CHARACTERISTIC, THE TIME REQUIRED FOR THE ACTUATOR TO COMPLETE 4 WHEEL DRIVE ENGAGEMENT IS EXTENDED AS THE TEMPERATURE DROPS.

CORRECTION:

REPLACE THE FRONT AXLE ACTUATOR AND INCLUDE THE APPLICABLE WIRING HARNESS KIT. REFER TO THE PARTS INFORMATION IN ORDER TO DETERMINE WHICH WIRING HARNESS KIT IS NEEDED.

1996 MODEL TRUCKS WITH A BUILD DATE ON OR AFTER JANUARY 2, 1996 ARE CONSIDERED AS "96I". IF THE BUILD DATE OF THE TRUCK IS UNKNOWN, VERIFY THE 3 CHARACTER "AXLE CODE" ON THE FRONT AXLE LABEL IN ORDER TO DETERMINE WHICH WIRE HARNESS TO ORDER.

THIS NEW ACTUATOR USES A MOTOR TO ENGAGE THE FRONT AXLE AND IS NOT AFFECTED BY TEMPERATURE. ON 1988-93 MODELS WITH A GVW RATING OVER 8500#, THE NEW ACTUATOR CANNOT BE INSTALLED AND THE THERMAL ACTUATOR WILL REMAIN THE SERVICE PART.

SERVICE PROCEDURE

1. REMOVE THE FRONT DIFFERENTIAL CARRIER SHIELD, IF EQUIPPED.

2. IF NECESSARY, CLEAN THE AXLE HOUSING IN THE AREA AROUND THE EXISTING ACTUATOR. DISCONNECT THE ACTUATOR'S ELECTRICAL CONNECTION AT THE FRONT AXLE HOUSING.

3. REMOVE THE FRONT AXLE ACTUATOR BY UNTHREADING THE ACTUATOR FROM THE AXLE HOUSING.

4. INSTALL THE SPACER FROM THE WIRING KIT INTO THE AXLE TUBE WITH THE FLAT SIDE SEATED AGAINST THE SHIFT FORK.

5. INSTALL THE ACTUATOR MOTOR AND TIGHTEN UNTIL THE SHOULDER OF THE ACTUATOR SEATS AGAINST THE AXLE TUBE.

IMPORTANT: IF BINDING OCCURS BEFORE THE ACTUATOR IS SEATED, REMOVE THE ACTUATOR AND RESEAT THE SPACER BY PUSHING ON THE SPACER WITH A SCREWDRIVER. THEN REINSTALL THE ACTUATOR.

ON K3 MODELS WITH THE CAST IRON AXLE TUBE, THERE MAY BE A CASTING BURR WHICH MAY CONTACT THE EDGE OF THE ACTUATOR. THIS SHOULD NOT CREATE A CONCERN AND THE ACTUATOR SHOULD SEAT AGAINST THE AXLE TUBE. IF THIS CONTACT REMAINS A CONCERN, USE A DIE GRINDER IN ORDER TO REMOVE THE BURR.

6. CONNECT THE SERVICE HARNESS CONNECTOR TO THE ACTUATOR AND CONNECT THE 2-PIN CONNECTOR TO THE MATING CONNECTOR AT THE AXLE. FOR 1994 TO CURRENT MODELS, IN THE CASE OF A COMPLETE AXLE REPLACEMENT, REFER TO FIGURE 1.

7. ROUTE THE WIRING HARNESS ALONG THE EXISTING HARNESS ON THE RIGHT SIDE OF THE VEHICLE. ROUTE CKT 241 (BRN) OVER THE TOP AND TO THE LEFT OF THE TRANSMISSION. SECURE THE HARNESS USING PLASTIC TIES.

8. FOR 1995-97 INTERIM VEHICLES, LOCATE THE 4-WIRE CONNECTOR (C120) ON THE LEFT SIDE OF THE TRANSMISSION. SPLICE THE BRN WIRE OF THE ACTUATOR HARNESS INTO CAVITY D OF CKT 241 (BRN) ON THE ENGINE SIDE OF CONNECTOR C120. FOLLOW THE SPLICING PROCEDURE DESCRIBED IN SECTION 8A (ELECTRICAL DIAGNOSIS REPAIR PROCEDURES) OF THE APPLICABLE SERVICE MANUAL.

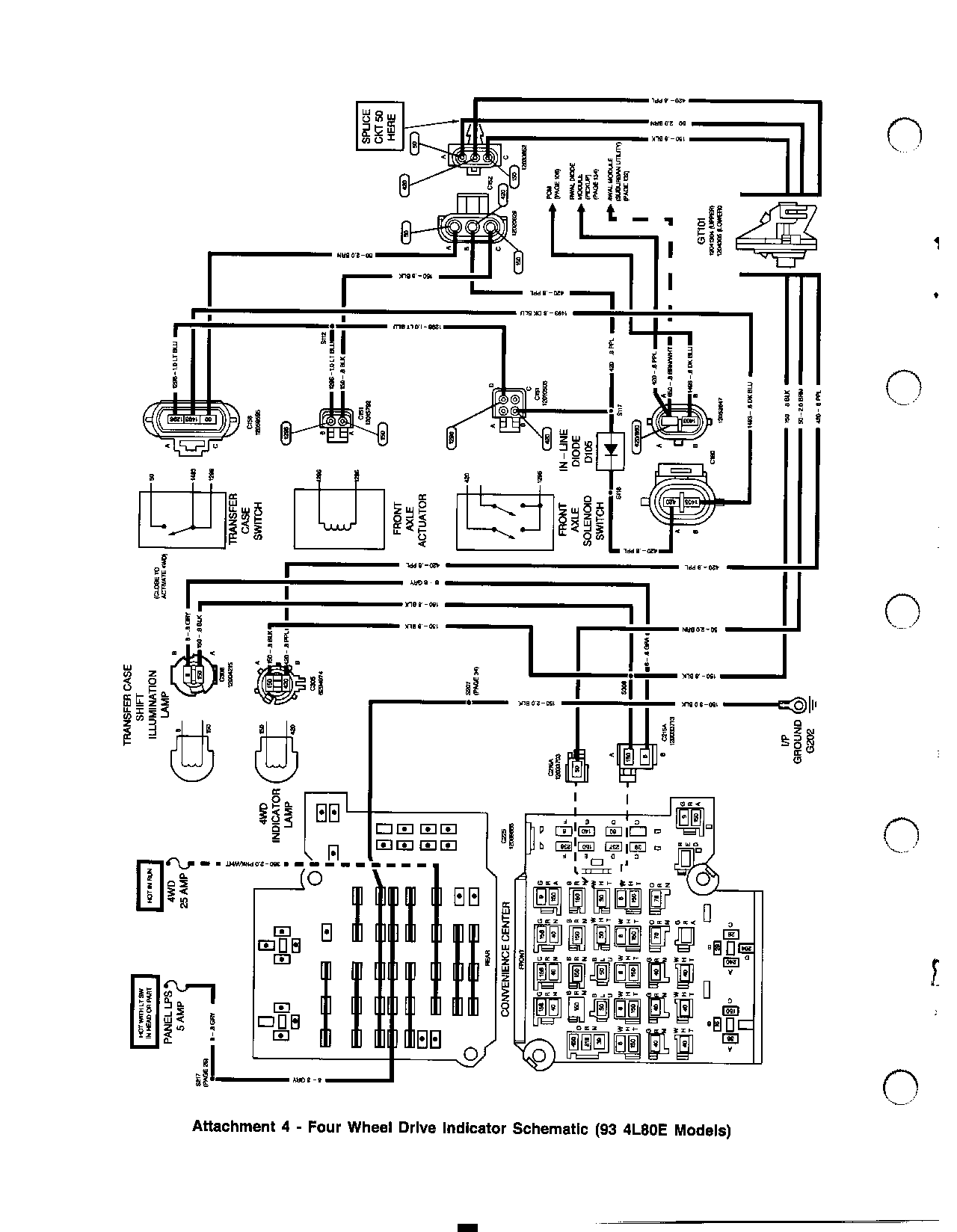
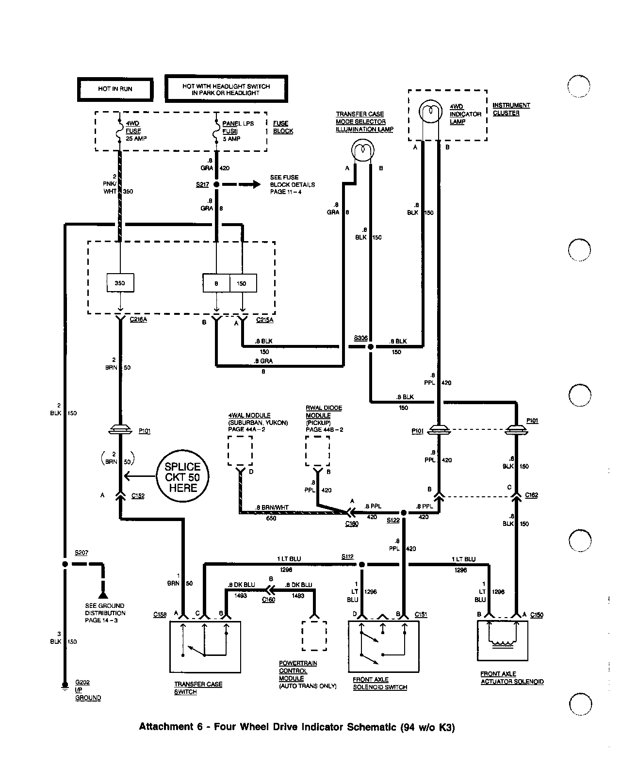
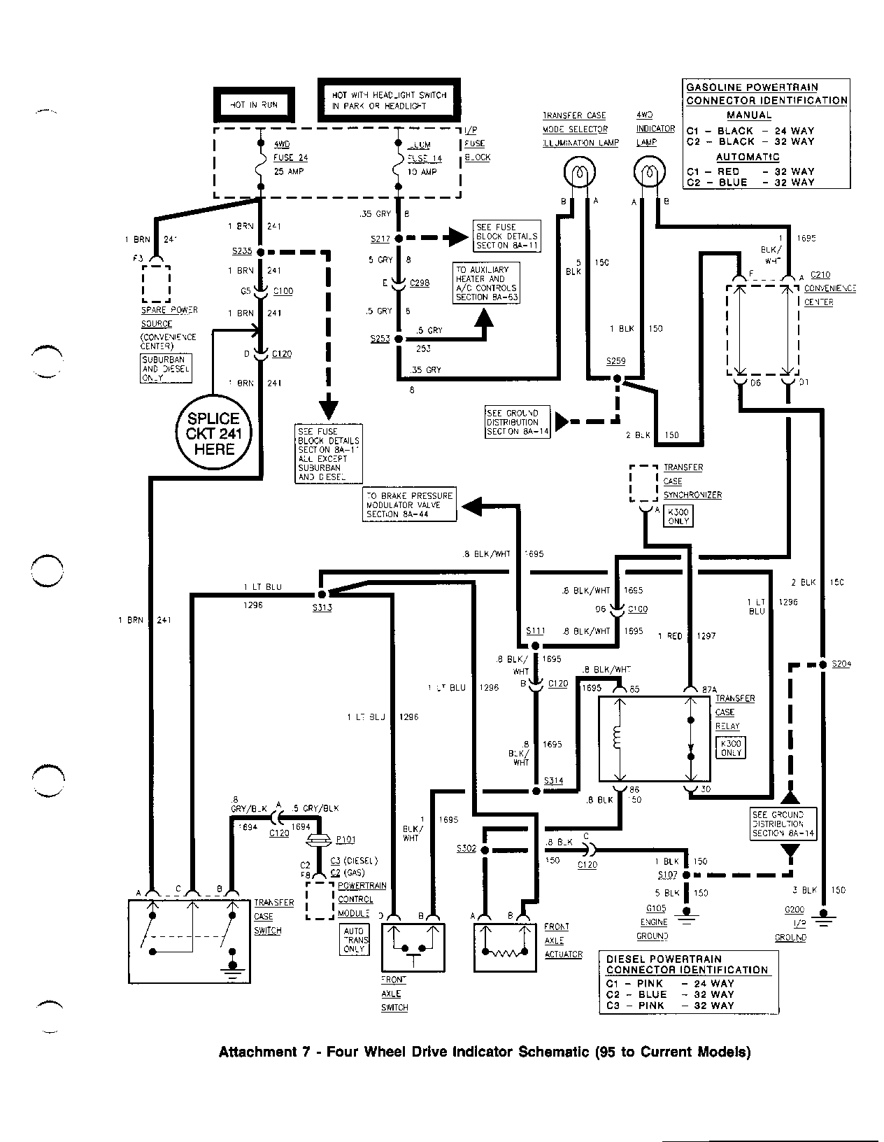
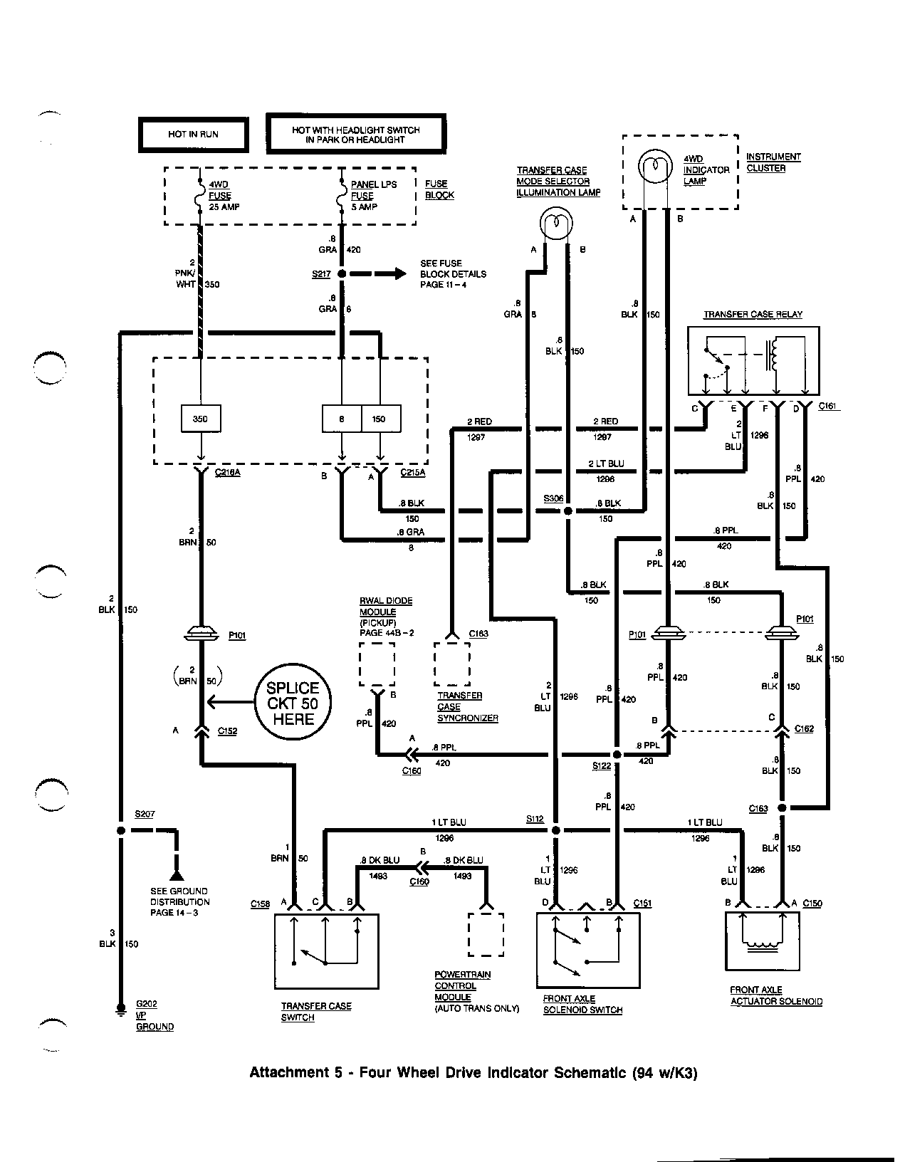
IMPORTANT: THE NEW FAST AXLE ACTUATOR REQUIRES ONLY 1 SPLICE. - FOR 1993 AND PRIOR VEHICLES, SPLICE INTO CKT 50 (BRN) BETWEEN CONNECTOR C152 AND GT101 (FIGURES 2,3,4). - FOR 1994 VEHICLES, SPLICE INTO CKT 50 (BRN) BETWEEN CONNECTOR C152 AND P101 (FIGURES 5,6). - FOR 1995-97 VEHICLES, SPLICE INTO CKT 241 (BRN) BETWEEN CONNECTORS C120 AND C100 (FIGURE 7).

NOTICE: CONNECTIONS MUST BE WATER TIGHT IN ORDER TO PREVENT WATER FROM ENTERING THE CIRCUIT AND CAUSING DAMAGE TO THE COMPONENTS.

9. ON K3 MODELS, INSTALL THE DELAY RELAY, INCLUDED AS PART OF THE WIRING HARNESS KIT, AT THE ENGINE SIDE OF THE BULKHEAD, ADJACENT TO THE EXISTING RELAY. MOUNT THE NEW RELAY WITH SELF-DRILLING FASTENER, P/N 22510339. ROUTE AND SECURE THE RELAY WIRE HARNESS BEHIND THE RIGHT OXYGEN SENSOR HEAT SHIELD.

10. VERIFY SYSTEM OPERATION. WHEN SHIFTING THE TRANSFER CASE, YOU SHOULD HEAR THE ACTUATOR MOTOR OPERATE.

IMPORTANT: THIS RELAY INCORPORATES A 5 SECOND DELAY FOR THE FRONT AXLE TO ENGAGE IN ORDER TO ALLOW THE TRANSFER CASE SYNCHRONIZER TO ENERGIZE.

FOR 88-93 VEHICLES, IF THE AXLE HAS TO BE REPLACED, USE JUMPER HARNESS P/N 15313272. CKT 1695 (BLK/WHT) FITS INTO CAVITY A OF THE FAST ACTUATOR. THE CIRCUIT INCLUDES THE CABLE SEAL AND THE TERMINAL PIN. THIS CIRCUIT PLUGS INTO THE 5-PIN AXLE ACTUATOR CONNECTOR.

11. DO THE FOLLOWING STEPS IN ORDER TO INSTALL JUMPER HARNESS P/N 15313272:

1. LOCATE THE AXLE ACTUATOR 5-PIN CONNECTOR ON THE SERVICE ACTUATOR WIRING HARNESS AND REMOVE THE TPA. 2. REMOVE AND DISCARD THE CAVITY PLUG FROM CAVITY A. 3. INSTALL CKT 1695 LEAD (BLK/WHT) FROM THE JUMPER HARNESS THAT HAS THE CABLE SEAL AND TERMINAL INTO AXLE ACTUATOR CONNECTOR CAVITY A. 4. REINSTALL THE TPA ON THE 5-PIN CONNECTOR. 5. INSTALL THE SERVICE ACTUATOR HARNESS 5-PIN CONNECTOR INTO THE AXLE ACTUATOR. 6. CONNECT JUMPER HARNESS 2X2 CONNECTOR INTO THE EXISTING VEHICLE 4WD MATING CONNECTOR. 7. STRAP THE JUMPER HARNESS AND THE SERVICE HARNESS TO THE TAB ON THE AXLE TUBE.

PARTS INFORMATION:

P/N DESCRIPTION QTY --- ----------- ---

26060073 ACTUATOR ASM, FRT DRIVE AXLE 1 22510339 FASTENER 1 15313272 HARNESS, JUMPER (Z SPLICE)(88-93 K1-3) 1

AXLE CODE 12376316 KIT, ACTUATOR WIRING HARNESS (88-96I K1,2) ZLS, ZLT, ZLW ZLX, ZLY 12376317 KIT, ACTUATOR WIRING HARNESS (96I-97 K1,2) ZWA, ZWB, ZWD ZWF, ZWG 12376318 KIT, ACTUATOR WIRING HARNESS (94-96I K3) ZLX, ZLY, ZLZ 12376319 KIT, ACTUATOR WIRING HARNESS (96I-97 K3) ZWF, ZWG, ZWH

PARTS, EXCEPT P/N 15313272, ARE CURRENTLY AVAILABLE FROM GMSPO. P/N 15313272 IS EXPECTED TO BE AVAILABLE 9-21-98.

WARRANTY INFORMATION:

SOME OWNERS WITH ACTUATORS THAT ARE OPERATING AS DESIGNED (5-30 SECONDS ENGAGEMENT TIME) MAY CHOOSE TO UPGRADE TO THE FAST ACTUATOR AT THEIR OWN EXPENSE. THE FAST ACTUATOR IS A NEW PRODUCT ENHANCEMENT AND SHOULD NOT BE USED TO REPLACE ACTUATORS THAT ARE OPERATING AS DESIGNED.

FOR VEHICLES REPAIRED UNDER WARRANTY, USE:

LABOR OPERATION DESCRIPTION LABOR TIME --------- ----------- ----------

F0025 ACTUATOR, FRONT DIFFERENTIAL USE PUBLISHED LABOR LOCKING, REPLACE OPERATION TIME

N6112 WIRING AND/OR CONNECTOR-REPAIR USE PUBLISHED LABOR OPERATION TIME

IMPORTANT: LABOR OPERATION IS CODED TO BASE VEHICLE COVERAGE IN THE WARRANTY SYSTEM.

FIGURES: 00 ATTACHMENTS: 07

ATTACHMENT 1 - FOUR WHEEL DRIVE INDICATOR SCHEMATIC (94 TO CURRENT) ATTACHMENT 2 - FOUR WHEEL DRIVE INDICATOR SCHEMATIC (88-93 MODELS) ATTACHMENT 3 - FOUR WHEEL DRIVE INDICATOR SCHEMATIC (93 4L60E MODELS) ATTACHMENT 4 - FOUR WHEEL DRIVE INDICATOR SCHEMATIC (93 4L80E MODELS) ATTACHMENT 5 - FOUR WHEEL DRIVE INDICATOR SCHEMATIC (94 W/K3) ATTACHMENT 6 - FOUR WHEEL DRIVE INDICATOR SCHEMATIC (94 W/O K3) ATTACHMENT 7 - FOUR WHEEL DRIVE INDICATOR SCHEMATIC (95 TO CURRENT MODELS)


Object Number: 484565  Size: FS


Object Number: 484567  Size: FS


Object Number: 484569  Size: FS


Object Number: 484571  Size: FS


Object Number: 484573  Size: FS


Object Number: 484575  Size: FS


Object Number: 484577  Size: FS

GENERAL MOTORS BULLETINS ARE INTENDED FOR USE BY PROFESSIONAL TECHNICIANS, NOT A "DO-IT-YOURSELFER". THEY ARE WRITTEN TO INFORM THOSE TECHNICIANS OF CONDITIONS THAT MAY OCCUR ON SOME VEHICLES, OR TO PROVIDE INFORMATION THAT COULD ASSIST IN THE PROPER SERVICE OF A VEHICLE. PROPERLY TRAINED TECHNICIANS HAVE THE EQUIPMENT, TOOLS, SAFETY INSTRUCTIONS AND KNOW-HOW TO DO A JOB PROPERLY AND SAFELY. IF A CONDITION IS DESCRIBED, DO NOT ASSUME THAT THE BULLETIN APPLIES TO YOUR VEHICLE, OR THAT YOUR VEHICLE WILL HAVE THAT CONDITION. SEE A GENERAL MOTORS DEALER SERVICING YOUR BRAND OF GENERAL MOTORS VEHICLE FOR INFORMATION ON WHETHER YOUR VEHICLE MAY BENEFIT FROM THE INFORMATION.

COPYRIGHT 1998 GENERAL MOTORS CORPORATION. ALL RIGHTS RESERVED.