GM Service Manual Online
For 1990-2009 cars only
Makes
🢒
Chevrolet
🢒
1999
🢒
Chevy K Silverado - 4WD
🢒
Body and Accessories
🢒
Instrument Panel, Gauges, and Console
🢒 Audible Warnings Schematics
Figure
1:
Cell 76: Underhood Bussed Electrical Center, Headlamp Dimmer Switch
Audible Warnings Components
Audible Warnings Circuit Description
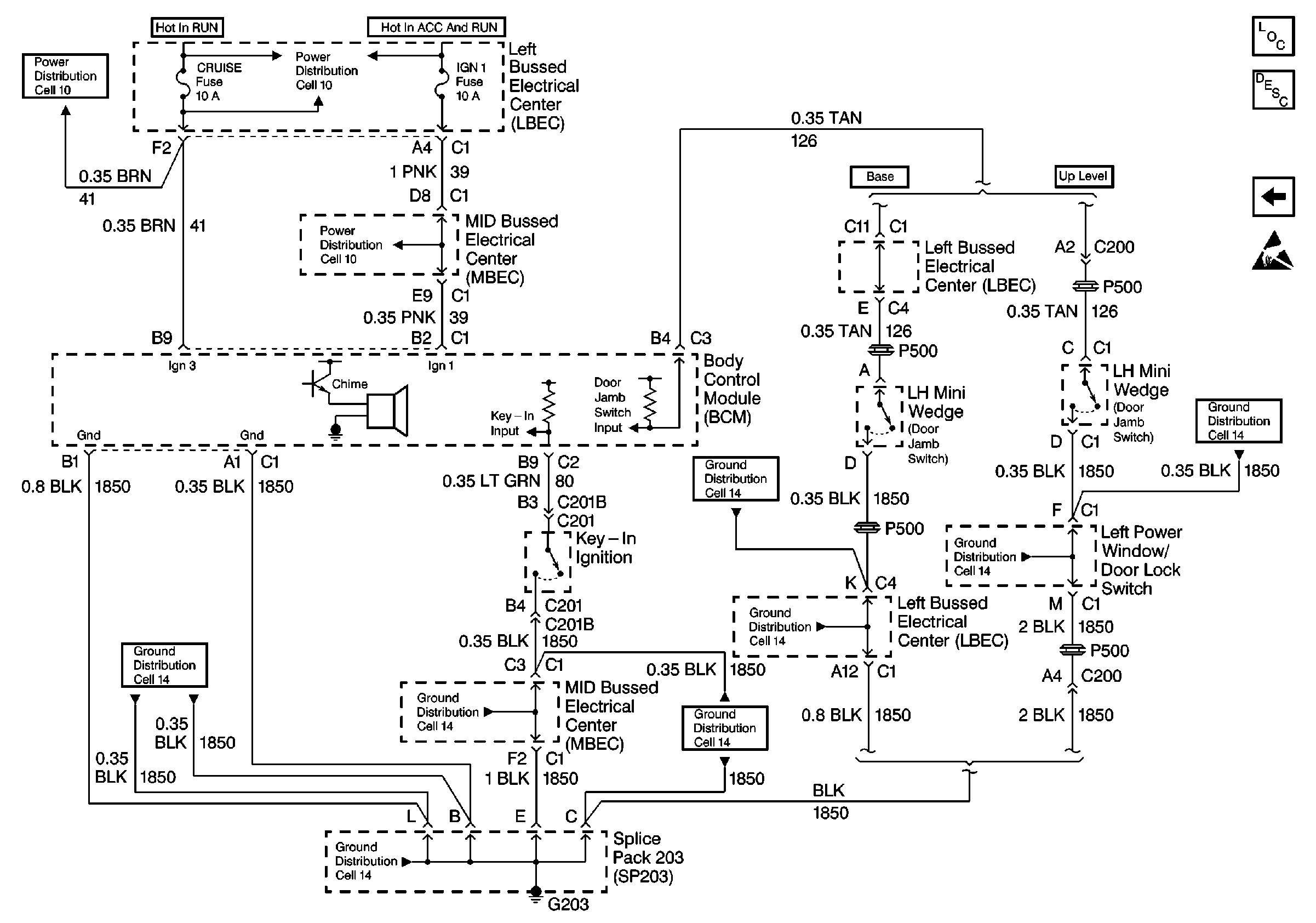
Cell 76: Left Bussed Electrical Center, Body Control Module, LH MiniWedge
Handling ESD Sensitive Parts Notice
SIR Caution
Cell 10: A/C Compressor Relay, Auxiliary Power Outlet
Cell 10: A/C Compressor Relay, Auxiliary Power Outlet
Cell 10: Underhood Bussed Electrical Center, Headlamp Dimmer Switch
Cell 81: Left Bussed Electrical Center, Splice Pack SP205, Splice PackSP203
Cell 10: Underhood Bussed Electrical Center, Headlamp Dimmer Switch
Cell 50
Cell 14: Passenger Seat Bolster Switch, Passenger Power Seat Switch
Figure
2:
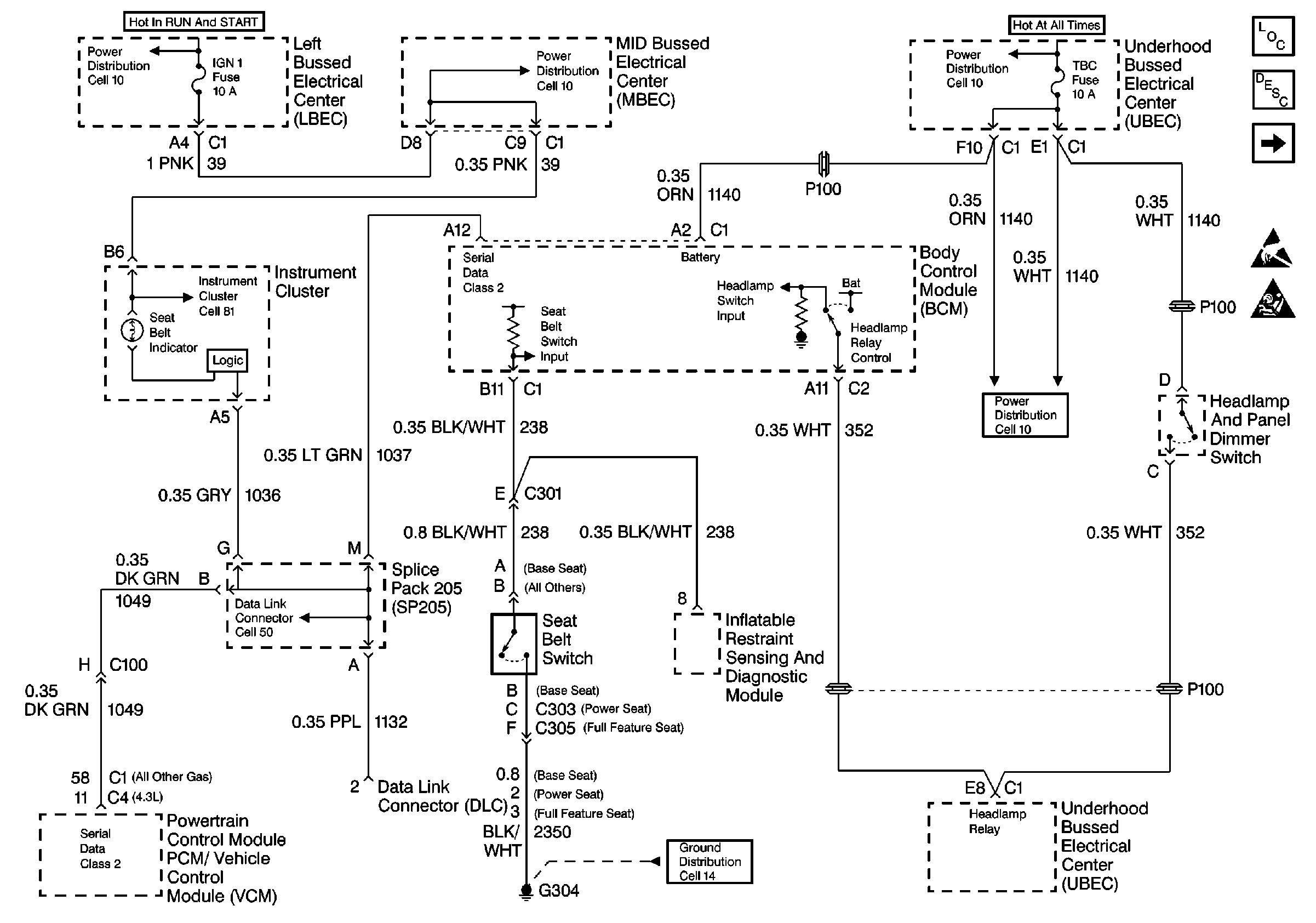
Cell 76: Left Bussed Electrical Center, Body Control Module, LH Mini Wedge
Audible Warnings Components
Audible Warnings Circuit Description
Cell 76: Underhood Bussed Electrical Center, Headlamp Dimmer Switch
Handling ESD Sensitive Parts Notice
Cell 10: Underhood Bussed Electrical Center, HVAC Blower Switch
Cell 10: Underhood Bussed Electrical Center, Electronic Brake Control ModuLe
Cell 10: Underhood Bussed Electrical Center, Electronic Brake Control ModuLe
Cell 14: Full Feature Seat Heated/Memory Seat Switch, Light Bar Switch
Cell 14: Full Feature Seat Heated/Memory Seat Switch, Light Bar Switch
Cell 14: Full Feature Seat Heated/Memory Seat Switch, Light Bar Switch
Cell 14: Horn Switch, C201C, C207C
Cell 14: Full Feature Seat Heated/Memory Seat Switch, Light Bar Switch
Cell 14: Full Feature Seat Heated/Memory Seat Switch, Light Bar Switch
Cell 14: Full Feature Seat Heated/Memory Seat Switch, Light Bar Switch
Cell 14: Full Feature Seat Heated/Memory Seat Switch, Light Bar Switch