GM Service Manual Online
For 1990-2009 cars only
Makes
🢒
Chevrolet
🢒
2003
🢒
Chevy K Silverado - 4WD
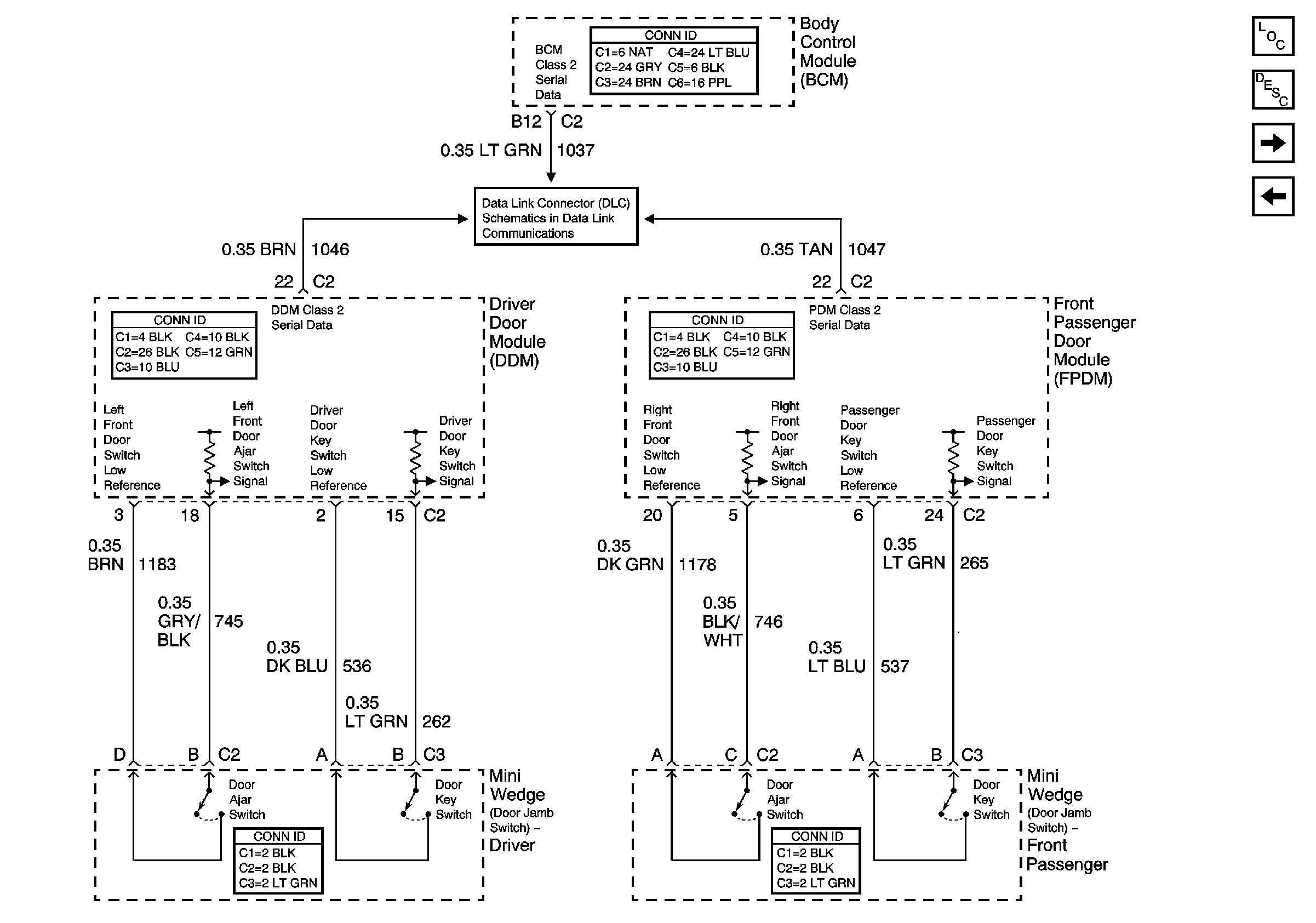
🢒 Front Door Switches - Uplevel
Front Door Switches - Uplevel
Front Door Switches - Uplevel
Master Electrical Component List
Content Theft Deterrent (CTD) Description and Operation
Rear Door Switches - Crew Cab
Front Door Switches - Base
SP205 - 1 of 2