GM Service Manual Online
For 1990-2009 cars only

INTAKE HEATER INDICATOR LIGHT INOPERATIVE

SUBJECT: INTAKE HEATER INDICATOR LIGHT INOPERATIVE (INSTALL JUMPER WIRE)

MODELS: 1993-94 CHEVROLET AND GMC TRUCK P6 FORWARD CHASSIS WITH 3116 DIESEL ENGINES (RPO LXO)

CONDITION:

SOME OWNERS MAY COMMENT THAT THE INTAKE HEATER INDICATOR LIGHT IS INOPERATIVE (INTAKE HEATER IS OPERATIONAL).

CAUSE:

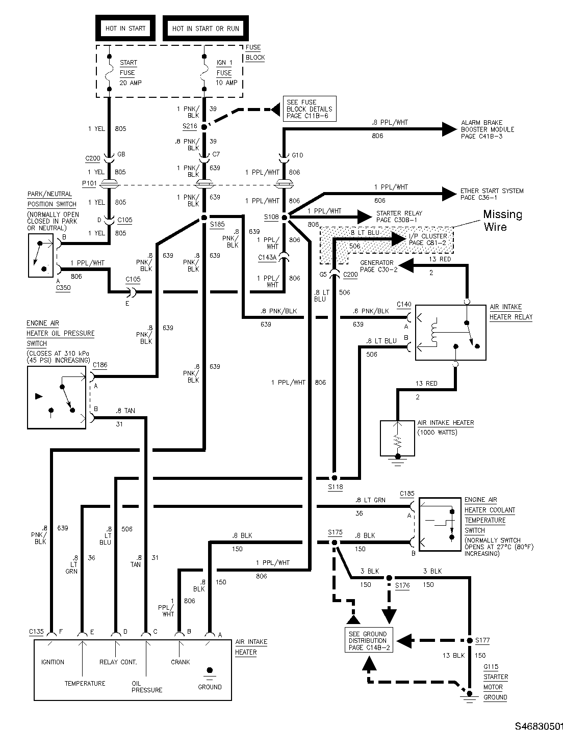
PORTION OF .8 LT. BLUE (CIRCUIT 506) WIRE MAY HAVE BEEN OMITTED FROM I/P HARNESS ON SOME VEHICLES. SEE FIGURE 1 WHICH IS THE WIRING DIAGRAM OF THE AIR INTAKE HEATER CIRCUIT WITH THE MISSING WIRE HIGHLIGHTED.

CORRECTION:

1. LOCATE CONNECTOR 200 (C200) NEAR THE PARK BRAKE HANDLE AND STEERING COLUMN UNDER THE INSTRUMENT PANEL. THE EXACT LOCATION MAY VARY DUE TO VARIOUS BODIES THAT MAY BE MOUNTED ON THE P6 CHASSIS. FIGURE 2 LOCATES C200 ON THE P6 CHASSIS BEFORE BODY INSTALLATION. 2. IDENTIFY PIN CAVITY LOCATION G5 ON THE INSTRUMENT PANEL SIDE OF THE CONNECTOR; THIS CAVITY LOCATION SHOULD BE EMPTY. IF THERE IS A LT. BLUE WIRE THERE, NO REPAIR IS REQUIRED. SEE FIGURE 3 FOR SHAPE AND PIN CAVITY LOCATIONS OF C200. 3. INSTALL ONE TERMINAL OF THE JUMPER WIRE, PART NUMBER 12165336 INTO THE G5 PIN CAVITY OF CONNECTOR 200. 4. INSTALL THE OTHER END OF THE JUMPER INTO PIN CAVITY LOCATION 34 AT THE INSTRUMENT PANEL CONNECTOR (C209). DEPENDING ON THE BODY, IT MAY BE POSSIBLE TO REACH THE C209 AT THE BACK OF THE INSTRUMENT PANEL FROM THE TOP OF THE DASH (THIS CAN BE DONE ON CHAMPION BODIES, FOR EXAMPLE) OR FROM THE INSIDE OF THE TRUCK UNDER THE INSTRUMENT PANEL. FIGURE 4 SHOWS THE GENERAL LOCATION OF CONNECTOR (C209) ATTACHED TO BACK OF THE INSTRUMENT PANEL. FIGURE 5 SHOWS THE SHAPE OF THE CONNECTOR (C209) AND THE PIN LOCATION. 5. ROUTE THE JUMPER WIRE ALONG EXISTING INSTRUMENT PANEL HARNESS AND BAND STRAP OR ELECTRICAL TAPE THE WIRE TO THE HARNESS. FIGURE 6 SHOWS THE ROUTING OF THE JUMPER HARNESS ALONG THE EXISTING HARNESS BEFORE THE BODY IS INSTALLED. 6. VERIFY THE TELLTALE LIGHT, "INTAKE HEATER," COMES ON WHEN THE INTAKE HEATER IS ON AND THE IGNITION SWITCH IS IN RUN. FIGURE 7 SHOWS HOW THE INTAKE HEATER TELLTALE LOOKS. THE LIGHT WILL ONLY STAY ON FOR 30 SECONDS UNLESS THE ENGINE IS RUNNING AND THE OIL PRESSURE IS ABOVE PRESET LEVELS. IF THE ENGINE IS RUNNING, IT WILL STAY ON UNTIL THE ENGINE COOLANT IS WARM ENOUGH TO SHUT OFF THE INTAKE HEATER. THE LIGHT AND HEATER WILL NOT STAY ON LONGER THAN 7 MINUTES.

SERVICE PARTS INFORMATION:

P/N DESCRIPTION QTY

12165336 JUMPER WIRE 1 (40 INCHES OF .8 LT. BLUE WIRE WITH TERMINALS ON EACH END)

PARTS ARE CURRENTLY AVAILABLE FROM GMSPO.

WARRANTY INFORMATION:

FOR VEHICLES REPAIRED UNDER WARRANTY, USE:

LABOR OP DESCRIPTION LABOR TIME N6360 WIRING REPAIR - INSTRUMENT PANEL USE PUBLISHED LABOR OPERATION TIME

FIGURES: 7

CAPTIONS: FIGURE 1 - WIRING DIAGRAM OF THE P6 (AND LXO ENGINE) AIR INTAKE HEATER CIRCUIT FIGURE 2 - LOCATION OF C200 ON P6 CHASSIS FIGURE 3 - CONNECTOR (C200) FIGURE 4 - LOCATION OF C209 ON P6 CHASSIS FIGURE 5 - CONNECTOR (C209) FIGURE 6 - ROUTING FOR THE JUMPER WIRE FIGURE 7 - INTAKE HEATER TELLTALE


Object Number: 81090  Size: FS


Object Number: 94952  Size: SH


Object Number: 87804  Size: SF


Object Number: 94901  Size: SH


Object Number: 95238  Size: MH


Object Number: 88591  Size: LF


Object Number: 95193  Size: SH

GENERAL MOTORS BULLETINS ARE INTENDED FOR USE BY PROFESSIONAL TECHNICIANS, NOT A "DO-IT-YOURSELFER". THEY ARE WRITTEN TO INFORM THOSE TECHNICIANS OF CONDITIONS THAT MAY OCCUR ON SOME VEHICLES, OR TO PROVIDE INFORMATION THAT COULD ASSIST IN THE PROPER SERVICE OF A VEHICLE. PROPERLY TRAINED TECHNICIANS HAVE THE EQUIPMENT, TOOLS, SAFETY INSTRUCTIONS AND KNOW-HOW TO DO A JOB PROPERLY AND SAFELY. IF A CONDITION IS DESCRIBED, DO NOT ASSUME THAT THE BULLETIN APPLIES TO YOUR VEHICLE, OR THAT YOUR VEHICLE WILL HAVE THAT CONDITION. SEE A GENERAL MOTORS DEALER SERVICING YOUR BRAND OF GENERAL MOTORS VEHICLE FOR INFORMATION ON WHETHER YOUR VEHICLE MAY BENEFIT FROM THE INFORMATION.

COPYRIGHT 1994 GENERAL MOTORS CORPORATION. ALL RIGHTS RESERVED.