GM Service Manual Online
For 1990-2009 cars only

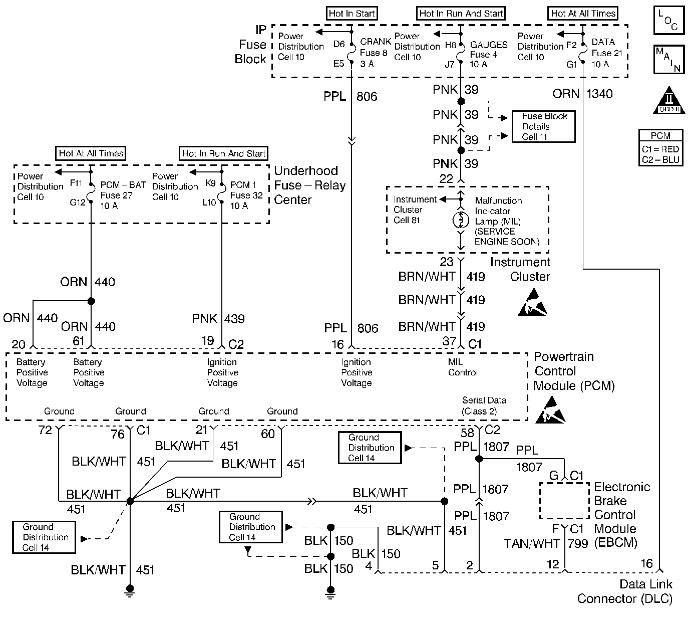
Object Number: 214713  Size: LF
Engine Controls Components
Cell 20: Grounds, Data Lines, Power Input, MIL Lamp
OBD II Symbol Description Notice
Handling ESD Sensitive Parts Notice
Handling ESD Sensitive Parts Notice

Circuit Description

Ignition voltage is supplied directly to the malfunction indicator lamp (MIL). The powertrain control module (PCM) controls the lamp by grounding the control circuit via an internal switch called a driver. The primary function of the driver is to supply the ground for the component being controlled. Each driver has a fault line which is monitored by the PCM. When the PCM is commanding a component ON, the voltage of the control circuit should be low (near 0  volts). When the PCM is commanding the control circuit to a component OFF, the voltage potential of the circuit should be high (near battery voltage). If the fault detection circuit senses a voltage other than what is expected, the fault line status will change causing a DTC to set.

Diagnostic Aids

    • An open gauge fuse will cause the entire IP cluster to be inoperative.
    • If the ignition feed circuit is suspected of being open, check if other bulbs on that circuit illuminate.
    • Inspect for any circuitry that is suspected of causing an intermittent complaint for the following conditions:
       - Backed out terminals
       - Improper mating
       - Broken locks
       - Improperly formed or damaged terminals
       - Poor terminal to wiring connections
       - Physical damage to the wiring harness

Test Description

The numbers below refer to the step numbers on the diagnostic table.

  1. Important: If the I/P is completely inoperative, refer to Body and Accessories for further diagnosis.

    Command both the ON and the OFF states. Repeat the commands as necessary.

  2. If you do not find trouble in the control circuit or the connection at the PCM, the PCM may be faulty. However, this is an extremely unlikely failure.

Step

Action

Value(s)

Yes

No

1

Did you perform the Powertrain On-Board Diagnostic (OBD) System Check?

--

Go to Step 2

Go to Powertrain On Board Diagnostic (OBD) System Check

2

  1. Turn ON the ignition leaving the engine OFF.
  2. Command the lamp ON and OFF using the Scan tool.

Does the lamp turn ON and OFF with each command?

--

Go to Diagnostic Aids

Go to Step 3

3

  1. Turn OFF the ignition.
  2. Disconnect the PCM connector.
  3. Turn ON the ignition.

Is the lamp OFF?

--

Go to Step 4

Go to Step 5

4

Probe the lamp control circuit in the PCM harness connector with a fused jumper wire connected to ground.

Is the lamp ON?

--

Go to Step 6

Go to Step 7

5

Repair the short to ground in the lamp control circuit. Refer to Body and Accessories/Wiring Systems.

Is the repair complete?

--

Go to Step 9

--

6

Check the connections at the PCM.

Did you find and correct the condition?

--

Go to Step 9

Go to Step 8

7

Check for the following conditions:

    • Faulty bulb
    • Open ignition feed to the bulb
    • Control circuit open or shorted to B+

Refer to Body and Accessories/Wiring Systems.

Is the repair complete?

--

Go to Step 9

--

8

Important:: Program the replacement PCM. Refer to Powertrain Control Module Replacement .

Replace the PCM.

Is the action complete?

--

Go to Step 9

--

9

  1. Turn the ignition switch to the OFF position for the specified value
  2. Turn the ignition switch to the ON position

Is the MIL ON?

10 seconds

Go to Step 10

Go to Step 2

10

Select the Capture Info option and the Review Info option using the scan tool.

Does the scan tool display any DTCs that you have not diagnosed?

--

Go to the applicable DTC table

System OK