GM Service Manual Online
For 1990-2009 cars only

The charging system consists of the following components:

    • The battery
    • The generator
    • A voltage regulator
    • An indicator lamp or voltmeter circuitry

The generator supplies the electrical power for charging the battery and for operating the accessories.

CS-144 Generator


Object Number: 17202  Size: SH

The CS-144 generator features a high ampere output per pound of weight. The CS stands for charging systems. The 144 is the measurement, in millimeters, of the outside diameter of the stator laminations.

The CS-144 generator is serviceable.


Object Number: 181768  Size: SH

The CS-144 generator, with an internal regulator, does not have a diode trio. The delta stator (1), the rectifier bridge (4), and the rotor with slip rings and brushes (3), are electrically similar to other CS Series generators.

The generator uses a conventional fan and pulley. An internal fan cools the slip rings, the end frame, the rectifier bridge, and the regulator.

The charge indicator turns on when the ignition switch is closed and the engine is not running, and turns off when the engine is running. If the charge indicator is on with the engine running, this indicates a charging system condition. The indicator will glow at full brilliance, not half lit, if any of the following conditions occur:

    • Any charging condition
    • System voltage is too high or too low

Object Number: 375662  Size: SH

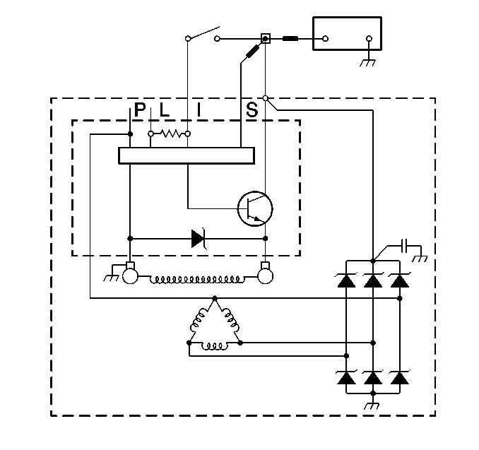
The regulator limits system voltage by controlling the rotor field current. When the field current is on, the regulator switches the rotor field on and off at a fixed rate of about 400 cycles per second. By varying the overall on/off time, correct average field current for proper system voltage control is maintained. At high speeds, the on time may be 10 percent and the off time may be 90 percent. At low speeds, and with high electrical loads, the on/off time may be 90 percent and 10 percent respectively.

The regulator has four terminals-- P, L, I, and S. On all P applications, P, L, I, and S is stamped on the regulator.

The I terminal turns on the regulator and allows field current flow when the switch is closed. The I terminal connects to B+.

The S terminal may be used to "sense" voltage at another location on the vehicle for voltage control.

P model vehicles use a voltmeter in place of an indicator lamp. For schematics of the specific generator circuits, refer to Starting and Charging Schematics .

The CS-144 generator requires no periodic maintenance or adjustment.

For bench repair of the CS-144 generator, refer to Generator Overhaul .