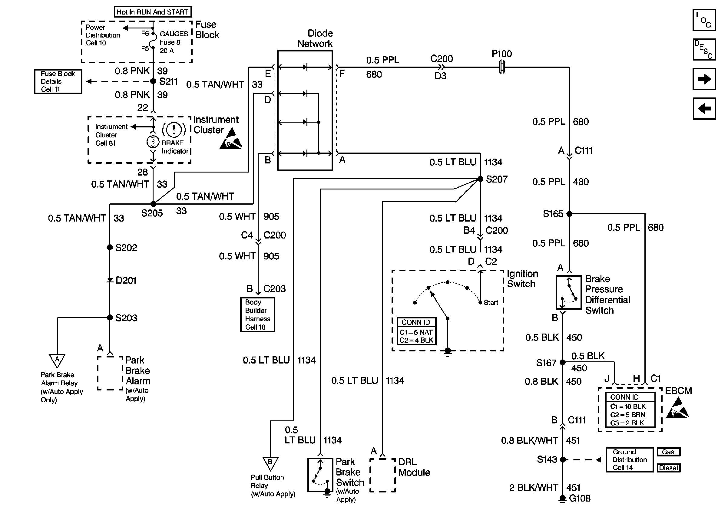
| Figure 1: |
Cell 41: Brake Warning System -- US
|
| Figure 2: |
Cell 41: Brake Warning System -- Canada
|
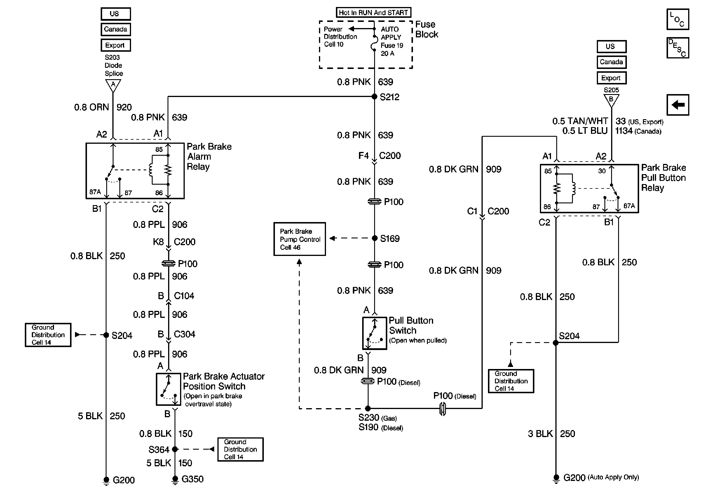
| Figure 3: |
Cell 41: Brake Alarm System
|
| Figure 1: |
Cell 41: Brake Warning System -- US
|
| Figure 2: |
Cell 41: Brake Warning System -- Canada
|
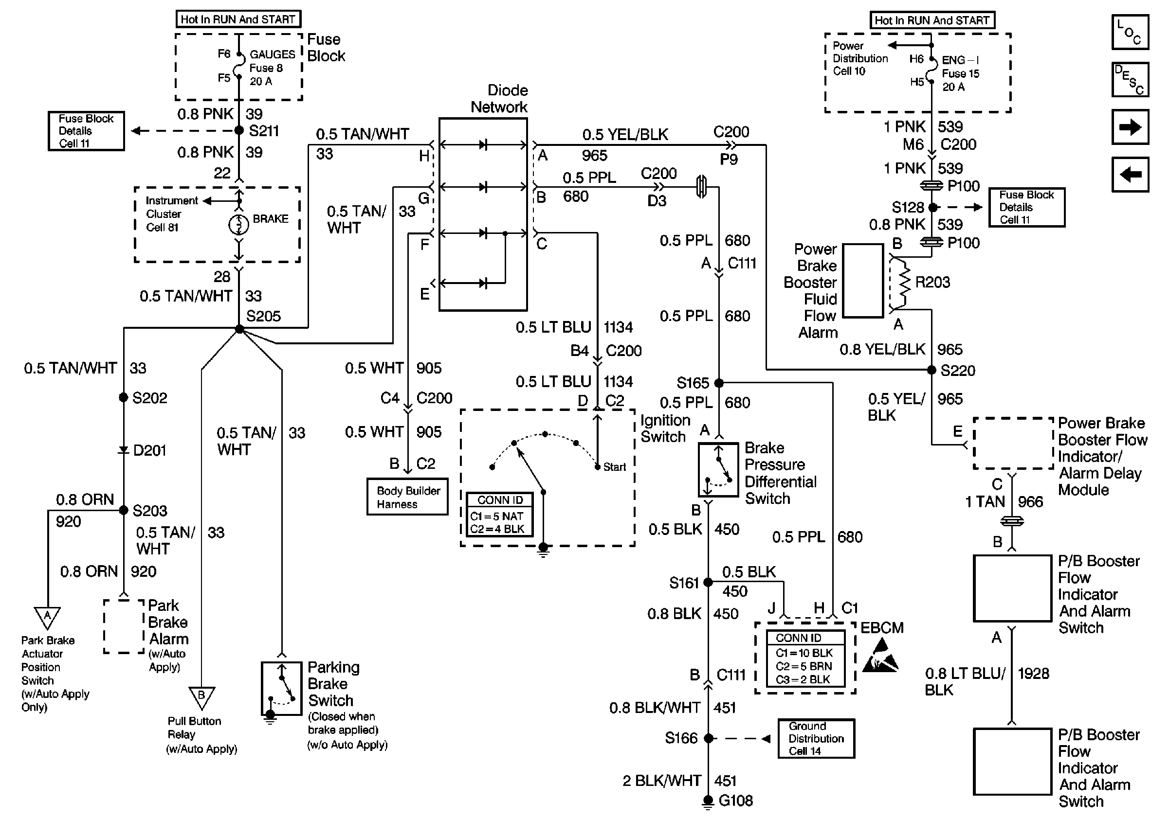
| Figure 3: |
Cell 41: Brake Warning System -- Export
|
| Figure 4: |
Cell 41: Auto Apply Relays
|