GM Service Manual Online
For 1990-2009 cars only

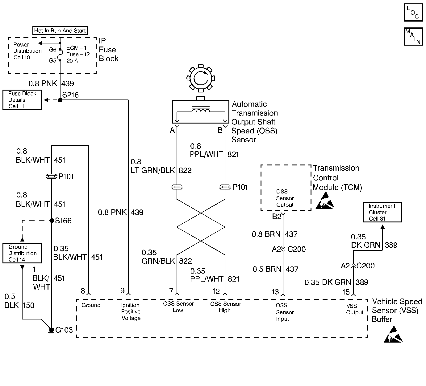
Object Number: 230142  Size: LF
Automatic Transmission Components Gasoline
Handling ESD Sensitive Parts Notice
Handling ESD Sensitive Parts Notice

Circuit Description

The speed sensor circuit consists of a magnetic induction type sensor, which is the Output Shaft Speed (OSS) Sensor, a Vehicle Speed Sensor (VSS) Buffer Module, and wiring. Gear teeth pressed onto the output shaft carrier assembly induce an alternating voltage into the sensor. This signal transmits to the VSS Buffer Module. The VSS Buffer Module compensates for various final drive ratios. The VSS Buffer Module also converts the alternating current (AC) OSS signal into a 40 pulse per revolution (PPR) 5 volt DC square wave form signal on circuit 437 to indicate transmission output speed.

If the Transmission Control Module (TCM) detects an unrealistically large change in the OSS Sensor reading, then DTC 72 sets.

Conditions for Setting the DTC

Not in Park/Neutral

    • No TFP Val. Position Sw. DTC 28.
    • The engine must be running more than 300 RPM.
    • The OSS sensor RPM change is greater than 1000 RPM for at least 2 seconds.

In Park/Neutral

    • No DTC 28.
    • The engine must be running more than 300 RPM.
    • The OSS sensor RPM change is greater than 2048 RPM, within 2 seconds.

Action Taken When the DTC Sets

    • The TCM does not illuminate the Malfunction Indicator Lamp (MIL).
    • The TCM commands maximum line pressure.
    • The TCM commands a soft delayed landing into second gear.
    • DTC 72 is stored in TCM history.

Conditions for Clearing the DTC

    • The TCM clears the DTC from Current to History when the fault condition(s) no longer exist and the ignition switch is cycled OFF and then ON.
    • A scan tool can clear the DTC from Current and History status. The TCM clears the DTC from the TCM history if the vehicle completes 40 ignition cycles without a failure reported.
    • The TCM cancels the DTC default actions when the fault no longer exists and the ignition is cycled OFF and then ON.

Diagnostic Aids

    • Inspect the wiring at the TCM, the A/T OSS, the VSS Buffer Module connectors and all other circuit connecting points for the following conditions:
       - A bent terminal
       - A backed out terminal
       - A damaged terminal
       - Poor terminal tension
       - A chafed wire
       - A broken wire inside the insulation
       - Moisture intrusion
       - Corrosion
    • It may be necessary to drive the vehicle.
    • When diagnosing for an intermittent short or open, massage the wiring harness while watching the test equipment for a change.

Test Description

The numbers below refer to the step numbers on the diagnostic table.

  1. This step verifies the fault condition.

  2. This step verifies the OSS Sensor and circuit output to the VSS Buffer Module.

  3. This step tests the voltage supply to the VSS Buffer Module.

  4. This step tests the integrity of the ground circuit.

DTC 72

Step

Action

Value(s)

Yes

No

1

Was the Powertrain On-Board Diagnostic (OBD) System Check performed?

--

Go to Step 2

Go to On-Board Diagnostic System Check

2

  1. Install the Scan Tool .
  2. With the engine OFF, turn the ignition switch to the RUN position.
  3. Important:: Before clearing the DTC's, record the Current and History DTC's information for reference. The Clear Info function erases the stored Current and History DTC from the TCM.

  4. Record Current and History DTC's, then clear the DTC.
  5. Raise the drive wheels and support the axle assembly.
  6. Start the engine and place the transmission in D 3 range.
  7. With the Drive wheels rotating, slowly accelerate to 2000 RPM and hold.

Does the Transmission OSS drop or fluctuate more than the specified value?

1000 RPM

Go to Step 3

No fault verified at this time.

Go to Diagnostic Aids

3

  1. Turn the ignition OFF.
  2. Disconnect the OSS Sensor connector from the OSS sensor.
  3. Connect a J 39200 DMM on AC Voltage scale between terminals A and B on the OSS Sensor.
  4. Start the engine.
  5. Place the transmission in D 3 range.
  6. With the wheels rotating, slowly accelerate to 2000 engine RPM and hold.

Does the voltage drop or fluctuate at 2000 RPM?

--

Go to Step 17

Go to Step 4

4

  1. Turn the ignition OFF.
  2. Reconnect the OSS Sensor harness to the sensor.
  3. Disconnect the VSS Buffer Module harness connector from the component.
  4. Turn the ignition to the RUN position.
  5. Set the J 39200 DMM on AC volts.
  6. Connect the J 39200 DMM between terminals 7 and 12 of the VSS Buffer Module harness connector.
  7. Start the engine.
  8. Place the transmission in D 3 range.
  9. With the wheels rotating, slowly accelerate to 2000 engine RPM and hold steady.

Does the voltage drop or fluctuate at 2000 RPM?

Greater than 2.0 volts AC

Go to Step 5

Go to Step 7

5

Inspect circuit 821 and circuit 822 for an intermittent open. Refer to General Electrical Diagnosis .

Did you find the condition?

--

Go to Step 12

Go to Step 6

6

Inspect circuit 821 and circuit 822 for an intermittent short together or a short to ground. Refer to General Electrical Diagnosis .

Did you find the condition?

--

Go to Step 12

--

7

  1. With the engine OFF, turn the ignition switch to the RUN position.
  2. Select DC volts, and measure ignition voltage at terminal 9 of the VSS Buffer Module harness.

Is the voltage greater than the specified value?

10.5 volts DC

Go to Step 9

Go to Step 8

8

Repair the intermittent open or high resistance in circuit 439. Refer to General Electrical Diagnosis .

Is the repair complete?

--

Go to Step 21

--

9

  1. Connect the J 39200 DMM between terminals 8 and 9 of the VSS Buffer Module harness connector. Set the J 39200 DMM on DC volts.
  2. Turn the ignition to the RUN position.

Is the voltage greater than the specified value?

10.5 volts DC

Go to Step 11

Go to Step 10

10

Repair the open or high resistance in circuit 451 (ground). Refer to General Electrical Diagnosis .

Is the repair complete?

--

Go to Step 21

--

11

  1. With the engine OFF, turn the ignition to the RUN position.
  2. Using the J 39200 DMM, measure the voltage at the VSS Buffer connector terminal 13.

Is the voltage steady and within the specified value?

4.8 - 5.2 volts DC

Go to Step 13

Go to Step 14

12

Repair the fault in circuit 821 and circuit 822. Refer to Wiring Repairs .

Did you correct the condition?

--

Go to Step 21

--

13

  1. Turn the ignition to the OFF position.
  2. Reconnect the VSS Buffer Module harness to the VSS Buffer Module.
  3. Set the J 39200 DMM on the DC volts scale.
  4. Back probe terminal 13 of the VSS Buffer Harness connector with the J 39200 DMM.
  5. Start the engine.
  6. Place the transmission in a D 3 range.
  7. With the wheels rotating, slowly accelerate the engine to 2000 RPM and hold.

Is the voltage reading steady within the specified value?

1.5 - 3.5 volts DC

Go to Step 19

Go to Step 18

14

Is the voltage from Step 11 greater than the specified value?

5.2 volts DC

Go to Step 15

Go to Step 16

15

Inspect for a short to power in circuit 437. Refer to General Electrical Diagnosis .

Did you find the condition?

--

Go to Step 21

Go to Step 20

16

Inspect circuit 437 for continuity or short to ground. Refer to General Electrical Diagnosis .

Did you find the condition?

--

Go to Step 21

Go to Step 19

17

Replace the OSS Sensor. Refer to Vehicle Speed Sensor Replacement .

Is the replacement complete?

--

Go to Step 21

--

18

Replace the VSS Buffer Module.

Is the replacement complete?

--

Go to Step 21

--

19

Inspect the TCM terminals and connector for improper tension or corrosion.

Did you find the condition?

--

Go to Step 21

Go to Step 20

20

Replace the TCM. Refer to DTC 51 PROM Error TCM Replacement . Re-use the PROM (Mem-cal).

Is the replacement complete?

--

Go to Step 19

--

21

In order to verify your repair, perform the following procedure:

  1. Select DTC.
  2. Select Clear Info.
  3. Operate the vehicle under the following conditions:
  4. Drive the vehicle in D 3.

Does the Scan Tool display a Transmission OSS greater than 200 RPM and no change greater than 1000 RPM for 1 second.

--

System OK

Begin the Diagnosis again

Go to Step 1