GM Service Manual Online
For 1990-2009 cars only

Evaporative Emission Control System Operation Description Enhanced

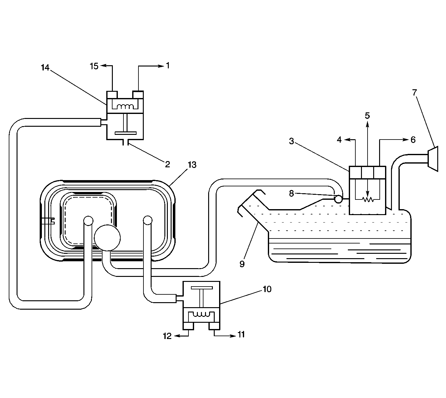
EVAP System Components


Object Number: 388127  Size: LF
(1)EVAP Purge Solenoid Ignition Positive Voltage
(2)To Intake Manifold Port
(3)Fuel Tank Pressure Sensor
(4)Fuel Tank Pressure Sensor Ground Circuit
(5)Fuel Tank Pressure Sensor Signal Circuit
(6)Fuel Tank Pressure Sensor 5V Reference Circuit
(7)Fuel Filler Neck
(8)Rollover Valve
(9)Fuel Tank
(10)EVAP Vent Valve
(11)EVAP Vent Valve Control Circuit
(12)EVAP Vent Valve Ignition Positive Voltage
(13)EVAP Canister
(14)EVAP Purge Solenoid
(15)EVAP Purge Solenoid Control Circuit

The purpose of the evaporative emission (EVAP) control system is to prevent the fuel vapors from escaping into the atmosphere. The EVAP transfers the fuel vapor from the sealed fuel tank to an activated carbon, or charcoal, storage device, or EVAP canister. The EVAP canister stores the vapors until the engine is able to use the extra fuel vapor.

When the engine is able to use the extra fuel vapor, the intake air flow purges the fuel vapor from the carbon element, and then the normal combustion process consumes the fuel vapor.

The system is designed to detect the evaporative fuel system leaks as small as 0.040 of an inch between the fuel filler cap and the purge solenoid. The system can test the evaporative system integrity by applying a vacuum to the fuel tank in order to create a small vacuum. The vehicle control module (VCM) then used the fuel tank pressure sensor to determine system integrity.

Operation

The control module monitors the ability of the system to maintain the vacuum. If the vacuum remains for a specified period of time, then there are no evaporative leaks, and a PASS report is made by the control module. If there is a leak, the system either will not achieve a vacuum, or a vacuum cannot be maintained. Usually a fault can only be detected after a cold start with a trip of sufficient length and driving conditions to run the needed tests. The enhanced evaporative system diagnostic conducts up to 8 specific sub-tests in order to detect the fault conditions. If the diagnostic fails a sub-test, the control module stores a diagnostic trouble code (DTC) in order to indicate the type of fault detected.

Evaporative (EVAP) Emissions System Diagnostic Tests

The control module performs diagnostic tests in order to monitor the performance of the evaporative emissions (EVAP) system. These test are as follows:

Excess Vacuum Tests

The control module monitors the fuel tank pressure (FTP) sensor signal during the normal purging of the EVAP canister under various driving conditions in order to detect a malfunction in the fuel tank vent control components. If the Excess Vacuum tests run and pass, the Purge Valve Leak Test will run. If the Excess Vacuum tests run and fail, a DTC P0446 is set.

Loaded Canister Test

The control module monitors the oxygen sensors during normal EVAP purging in order to determine if the EVAP canister is storing a sufficient amount of fuel vapors. If the test indicates that the EVAP canister is storing a sufficient amount of fuel vapors, the remaining diagnostic tests for the EVAP system will store a pass. If the Loaded Canister Test indicates to the control module that an insufficient amount of fuel vapors are being stored by the EVAP canister, the Weak Vacuum Tests will run.

Weak Vacuum Tests

The Weak Vacuum Test is performed by the control module in order to determine if the EVAP control system is capable of achieving a sufficient vacuum in the system. During the normal purging of the EVAP control system, the control module will perform the following:

    • Command the EVAP vent valve ON or closed
    •  Monitor the fuel tank pressure sensor signal

If the control module determines that sufficient vacuum is not achieved, the control module will perform the following steps:

    • Store a DTC P0440 after the first failed test
    • Store the data in the Freeze Frame and Failure Records
    • Turn the malfunction indicator lamp (MIL) ON after a second consecutive failed test

If the control module determines that sufficient vacuum is achieved, the control module will perform the following steps:

    • While the EVAP vent valve is ON or closed, turn the EVAP purge solenoid OFF or closed, and run the Small EVAP Leak Test.
    • Run the Purge Solenoid Leak Test if the first Weak Vacuum Test passes.
    • Turn OFF the MIL, if the MIL is ON because of a previous failed Weak Vacuum Test.
    • Clear the data stored in the Freeze Frame for the DTC P0440.

The Weak Vacuum Tests will not run unless the Loaded Canister Test has run and failed.

Small EVAP Leak Test

The control module performs the Small EVAP Leak Test in order to detect a small leak in the following components of the EVAP system:

    • The fuel tank
    • The fuel filler cap
    • The fuel filler neck
    • The EVAP canister
    • The EVAP vent valve
    • The EVAP vapor pipes and hoses

The Small EVAP Leak Test does not test the EVAP purge solenoid for leaks.

In order to run the Small EVAP Leak Test the control module performs the following steps:

    • Turn OFF the EVAP purge valve.
    • Following the passed Weak Vacuum Test and while the EVAP vent valve is still turned ON or closed, run the Small EVAP Leak Test .
    • Monitor the fuel tank pressure sensor signal.

The control module monitors the vacuum trapped in the system. If the control module detects an excessive decrease in the vacuum that is trapped in the system, a DTC P0442 is set.

Purge Valve Leak test

The control module monitors the fuel tank pressure sensor signal during a cold start in order to test the EVAP purge valve. With the purge valve OFF or closed, the VCM expects to detect no vacuum in the system. If the control module detects a vacuum while the Purge Valve Leak Test is being performed, a DTC P1441 is set.

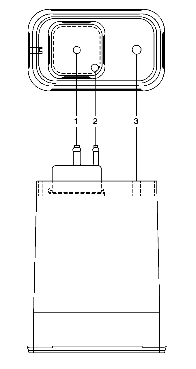
Evaporative (EVAP) System Canister


Object Number: 12722  Size: LH
(1)Purge Line
(2)Vapor From Fuel Tank
(3)Air

The evaporative system canister, filled with activated carbon pellets, stores the fuel vapors from the fuel tank. The engine vacuum purges the vapor canister during normal driving.

Fuel Tank Pressure Sensor


Object Number: 18839  Size: SH

The fuel tank pressure (FTP) sensor is a 3 wire strain gauge sensor much like that of the manifold absolute pressure (MAP) sensor, however this sensor has a very different electrical characteristic due to its pressure differential design. The sensor measures the difference between the air pressure, or vacuum in the fuel tank and the outside air pressure.

The sensor mounts at the top of the fuel tank sending unit. A three wire electrical harness connects it to the control module. The control module supplies a 5 volt reference voltage and ground to the sensor. The sensor varies a voltage between 0.1-4.9 volts. When the air pressure in the fuel tank is equal to the outside air pressure, such as when the fuel fill cap is removed, the output voltage of the sensor will measure 1.3-1.7 volts.

When the air pressure in the tank is 4.5 inches Hg (1.25 kPa), the sensor output voltage should measure 0.3-0.7 volts.

The sensor voltage will be approximately 1.5 volts when the fuel tank pressure is equalized with ambient pressure. The sensor voltage increases to approximately 4.5 volts when a vacuum of 14 inches Hg (-3.75 kPa) is detected.

Evaporative Canister Purge Solenoid


Object Number: 379713  Size: SH

When energized, the evaporative canister purge solenoid allows the fuel vapor to flow from the EVAP canister to the engine. The normally closed valve is pulse width modulated by the control module in order to precisely control the vapor flow. The valve opens during the Enhanced Evaporative Diagnostic Test in order to create a vacuum in the fuel tank and then closes in order to seal the system.

Evaporative System Service Port


Object Number: 21046  Size: SH

The evaporative system service port is located in the evaporative hose located between the purge solenoid and the canister. The service port is identified by a green colored cap.

Evaporative Emission Control System Operation Description Non-Enhanced

EVAP Control System (Purpose)


Object Number: 245919  Size: MF
(1)EVAP Canister Purge Hose
(2)EVAP Canister Purge Solenoid
(3)EVAP Canister Purge Solenoid Ground Circuit
(4)EVAP Canister Purge Solenoid Ignition Feed Circuit
(5)Intake Manifold
(6)Air/Water Separator
(7)Fuel Tank Filler Neck
(8)Fuel Tank Vent
(9)Fuel Tank
(10)EVAP Canister

The Evaporative Emission (EVAP) control system limits the fuel vapors from escaping into the atmosphere. The EVAP system transfers the fuel vapor from the sealed fuel tank (9) to an activated carbon (charcoal) storage device known as the EVAP canister (10). The EVAP canister stores the fuel vapors until the engine is able to use the extra fuel vapor.

When the engine is able to use the extra fuel vapor, the intake air flow (5) purges the fuel vapor from the carbon element. After the fuel vapor has been purged from the carbon element, the normal combustion process consumes the fuel vapors.

The fuel tank is sealed with a fuel cap that is not normally vented to the atmosphere. The fuel tank cap has a safety valve which allows for both pressure and vacuum relief.

EVAP Control System (Operation)


Object Number: 245919  Size: MF
(1)EVAP Canister Purge Hose
(2)EVAP Canister Purge Solenoid
(3)EVAP Canister Purge Solenoid Ground Circuit
(4)EVAP Canister Purge Solenoid Ignition Feed Circuit
(5)Intake Manifold
(6)Air/Water Separator
(7)Fuel Tank Filler Neck
(8)Fuel Tank Vent
(9)Fuel Tank
(10)EVAP Canister

Fuel vapors from the fuel tank (9) purge and flow into the EVAP canister (10) where the carbon absorbs these vapors. The canister purges when the engine is able to use extra fuel vapor. A vacuum source is applied to the EVAP canister and the canister draws in fresh air through the top of the canister. The air mixes with the fuel vapor and the mixture is drawn into the intake manifold (5) to be consumed in the normal combustion process.

While the EVAP canister is purging, fresh air is drawn in through the air inlet at the top of the canister. Air flows to the bottom of the canister and forces the vapors into the purge tube(1).

The EVAP system in some applications uses an electrically controlled solenoid known as the EVAP Canister Purge Solenoid (2) to cycle the vacuum to the EVAP canister. The VCM cycles the EVAP canister purge solenoid when the engine coolant temperature is greater than 45°C (113°F) or the Short Term Fuel Trim counter is less than 122 counts.

Evaporative (EVAP) System Canister


Object Number: 12722  Size: LH
(1)Purge Line
(2)Vapor From Fuel Tank
(3)Air

The evaporative system canister, filled with charcoal pellets, stores the fuel vapors from the fuel tank. The engine vacuum purges the vapor canister during normal driving.

Evaporative Canister Purge Solenoid Valve


Object Number: 12726  Size: SH

When energized, the evaporative Canister Purge Valve allows the fuel vapor to flow from the EVAP canister to the engine. The normally closed valve is pulse width modulated by the Control Module in order to precisely control the vapor flow. The valve opens during the Enhanced Evaporative Diagnostic Test in order to create a vacuum in the fuel tank and then closed in order to seal the system.

EVAP Air Separator


Object Number: 245607  Size: MH

The Air Separator is connected to the EVAP Canisters inlet tube by a hose. It is open to the atmosphere. A series of baffles prevents water droplets from entering the EVAP Canisters fresh air inlet tube.

Evaporative System Service Port


Object Number: 21046  Size: SH

The Evaporative System Service Port is located in the evaporative hose located between the purge solenoid and the canister. The service port is identified by a green colored cap.