GM Service Manual Online
For 1990-2009 cars only

Electric/Auto Park Circuit Description P32 Upfitter

The electric/auto parking brake system controls the propeller shaft-mounted parking brake. The system consists of the following components:

    • The pump motor switch
    • The pump
    • The solenoid valve
    • The actuator assembly
    • The park/neutral position switch
    • The pump motor relay
    • The pressure indicator switch
    • The actuator position switch

This section covers the diagnostic and service procedures for the system components. For service information on the propeller shaft parking brake, refer to Park Brake Cable Service/Adjustment .

Basic Knowledge Required

Before attempting to diagnose the electric/auto park brake system, you must have a good understanding of electrical and hydraulic system basics. Without this basic knowledge, you will find it difficult to diagnose this system.

Some electrical basics, basic troubleshooting procedures and hints, and the use of circuit testing tools are discussed in Electrical Diagnosis.

Pump Motor Switch

The pump motor switch mounts to the housing of the parking brake pump assembly . The switch is a hydraulic pressure switch that operates within a certain pressure range to turn the pump motor on and off. The switch closes when the system pressure is below 8 300 kPa (1,200 psi) and opens when the system pressure reaches approximately 11 000 kPa (1,600 psi). The switch operates the pump motor by applying B+ to the coil (control side) of the relay switch. This also applies B+ to the AUTO PARK indicator lamp which lights whenever the pump relay is energized.

Parking Brake Pump Assembly

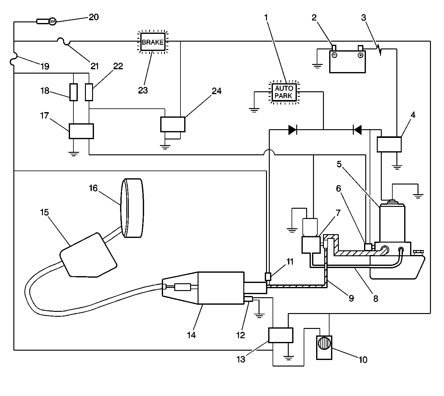
Electric/Auto Parking Brake Components


Object Number: 400962  Size: LF
(1)AUTO PARK indicator lamp
(2)Battery
(3)Fusible link
(4)Pump motor relay
(5)Pump and reservoir
(6)Pump motor switch
(7)Solenoid valve
(8)Hydraulic return pipe (low pressure)
(9)Hydraulic supply pipe (high pressure)
(10)Parking brake alarm
(11)Pressure indicator switch
(12)Actuator position switch
(13)Alarm relay
(14)Actuator assembly
(15)Differential lever
(16)Parking brake
(17)Park/Neutral position switch relay
(18)Park/Neutral position and backup lamps switch
(19)A/A (Auto Apply) fuse 19
(20)Ignition switch
(21)GAUGES fuse 8
(22)Pull button switch
(23)BRAKE indicator lamp
(24)Pull button relay

Parking Brake Pump Assembly


Object Number: 29075  Size: SH
(1)Parking Brake Pump Assembly
(2)Pressure Maintenance Switch

The parking brake pump assembly is located in a component box on the passenger side of the vehicle. The component box is on the inside of the right frame rail behind the transmission. The pump assembly consists of an electric pump and a fluid reservoir. The pump provides fluid pressure to release the brake. A pressure relief valve in the pump limits system pressure to 12 400  kPa (1,800 psi).

Parking Brake Solenoid Valve

The parking brake solenoid valve is located in the component box on the underside of the vehicle. The valve regulates fluid return to the pump reservoir. The parking brake is released by turning on the hydraulic pump and closing the solenoid valve to hold the pressure in the system. The parking brake is applied by turning off the power, which stops pump operation and opens the valve to allow the fluid to return to the pump reservoir.

Actuator Assembly

CAUTION:: Do not disassemble the actuator. Always service the actuator as a unit. The actuator contains a large spring under tension. Disassembling the actuator allows the spring to expand with great force, which can result in personal injury.

The actuator is located underneath the vehicle in front of the component box. The actuator is a spring-loaded device that operates the parking brake cable. A large spring inside the actuator applies the parking brake. The brake is released by applying hydraulic fluid pressure against a piston. When that pressure is great enough, the piston overcomes spring tension and pushes against the actuator to release the parking brake.

Park/Neutral Position Switch

The park/neutral position (PNP) switch is located on the left side of the transmission housing. One portion of this switch is normally open, closed in PARK. This operates a normally closed relay that supplies power to the park brake release mechanism when that relay coil is not energized. By placing the range selector in PARK, the PNP switch applies voltage to the relay coil which opens the contacts and removes voltage from the release system resulting in application of the parking brake. Moving the selector out of PARK de-engerizes the relay which switches power on for the release mechanism to release the park brake.

Pump Motor Relay

The parking brake pump motor relay is located in the component box underneath the vehicle. The relay coil receives B+ from the pump motor switch closing the contacts to complete the feed circuit to the pump motor. When the relay coil is energized, the AUTO PARK indicator is lighted.

Pressure Indicator Switch

The parking brake pressure indicator switch is a hydraulic on/off switch located in the hydraulic fitting at the end of the actuator release cylinder underneath the vehicle. The switch is mounted in the park brake hydraulic system and controls B+ to the AUTO PARK lamp. This switch closes when the system pressure is below 3 100 kPa (450 psi) and turns on the light when the ignition is on.

Actuator Position Switch (Alarm Circuit)

This is a switch mounted beside the release cylinder on the end of the actuator housing. This switch opens in an actuator overtravel condition, causing the alarm relay to de-energize and complete ground for the park brake alarm and the diode network. That sounds the alarm and lights the BRAKE indicator lamp. Except for an electrical malfunction, this alarm will be active only when the parking brake is applied and indicates the need for adjustment of the cable or service of the park brake linings.