GM Service Manual Online
For 1990-2009 cars only
Makes
🢒
Chevrolet
🢒
1998
🢒
Chevy P42 Commercial Chassis
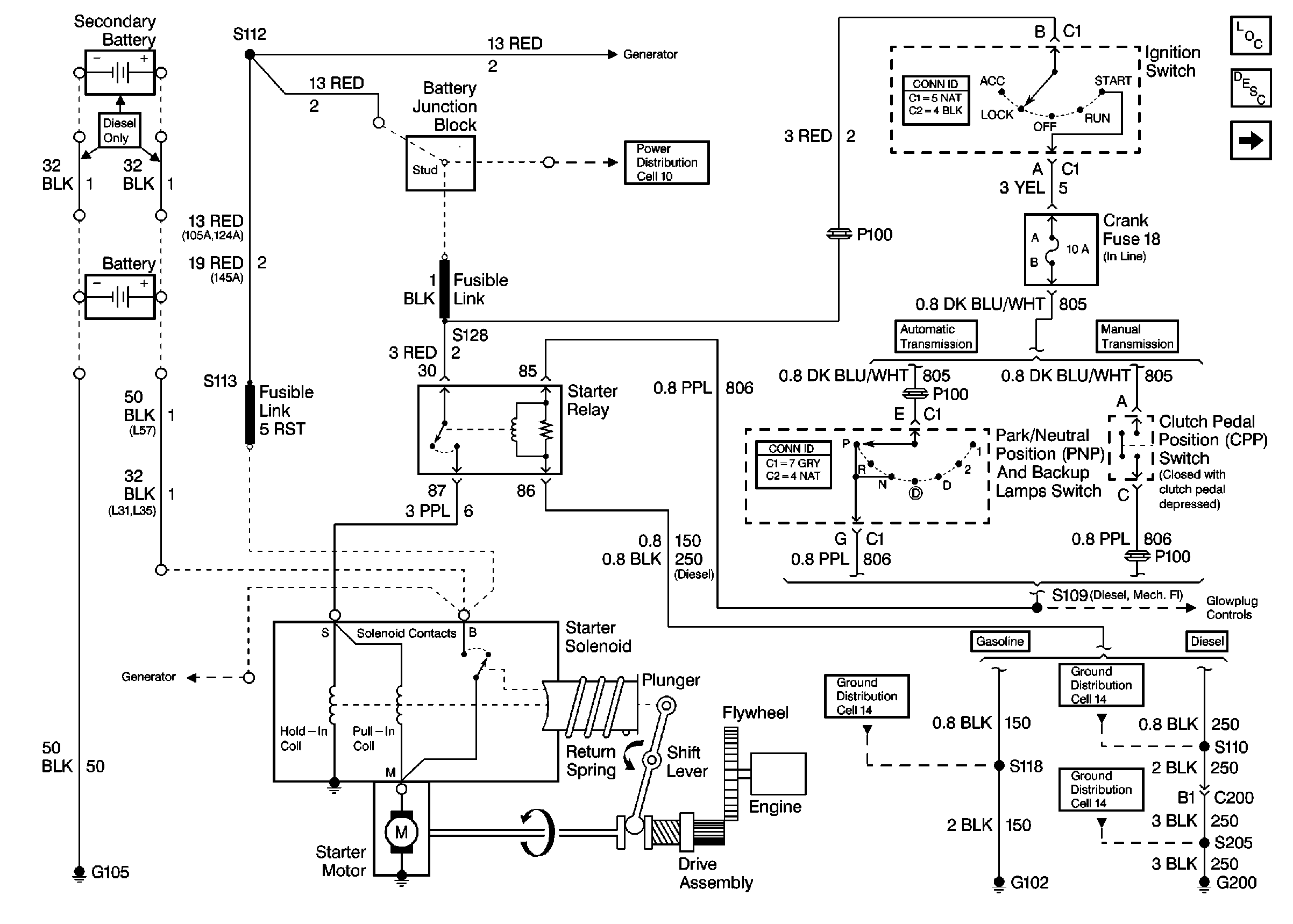
🢒 Starting System
Starting System
Starting System
Engine Electrical Components P42
Starting System Circuit Description P42
Charging System
Charging System
Cell 10: Battery, Starter, and Junction Block
Cell 10: Ignition Switch and Fuse Block
Cell 14: S110 [L57]
Cell 14: G200
Cell 14: G102 [L31/L35]
Charging System