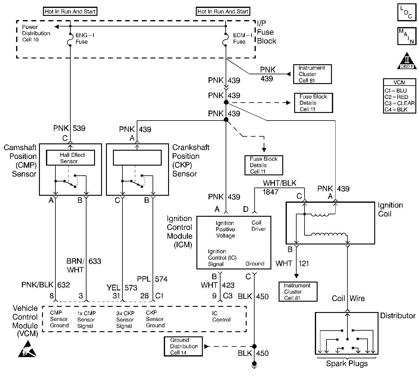
The crankshaft position (CKP) sensor is the primary input to determine if misfire is occurring. Engine misfire is detected by monitoring crankshaft speed variations between cylinders. If a crankshaft deceleration occurs during a combustion or power stroke, the control module will compare this change in crankshaft speed to the previous cylinder. If the crankshaft speed change is more than a maximum allowable speed, the misfire is detected. Misfire may occur in a specific cylinder or in all cylinders randomly.
When an engine is misfiring, brief decelerations in crankshaft rotational speed will be detected by the CKP. The control module determines which cylinder has misfired based upon the camshaft position (CMP) sensor input. Misfire data is stored for each cylinder in separate accumulators. After 100 combustion events, the misfire totals are compared to a calibrated maximum number. If the misfire is excessive, this diagnostic trouble code (DTC) will set.
Important: If the start-up ECT is below -7°C (20°F), misfire detection is delayed until ECT is greater than 21°C (70°F). If start-up ECT is greater than -7°C (20°F), misfire detection begins after a 5 second delay.
| • | No active TP sensor DTCs |
| • | No active VSS DTC |
| • | No active MAF sensor DTCs |
| • | No active CKP DTCs |
| • | No active CMP DTCs |
| • | Fuel level is greater than 10% |
| • | The ECT is greater than or equal to -7°C |
| • | The engine speed is between 450-5000 RPM |
| • | The system voltage is between 11-16 volts |
| • | The positive or negative throttle position change is less than 1.9% for 100 msec. |
The VCM detects a deceleration in the crankshaft speed characteristic of either an emission type misfire or a catalyst damaging type misfire.
If the VCM determines that the engine misfire is significant enough to have a negative impact on emissions, the VCM turns ON the malfunction indicator lamp (MIL) after the misfire has been detected on 2 non-consecutive trips under the same operating conditions. If the misfire is severe enough that catalytic converter damage could result, the MIL flashes while the misfire is present.
| • | The control module turns OFF the MIL after 3 consecutive drive trips when the test has run and passed. |
| • | A history DTC will clear if no fault conditions have been detected for 40 warm-up cycles. A warm-up cycle occurs when the coolant temperature has risen 22°C (40°F) from the startup coolant temperature and the engine coolant reaches a temperature that is more than 70°C (158°F) during the same ignition cycle. |
| • | Use a scan tool in order to clear the DTCs. |
The Misfire Index counts the number of misfires. The scan tool can monitor the Misfire Index. There is a current and history misfire counter for each cylinder. Use the current misfire counter in order to determine which cylinder is misfiring or use the history misfire counter for misfires that are not currently present.
Many different condition could cause an intermittent misfire.
Check for the following conditions:
| • | Check the IC control circuit for an intermittent short to ground. |
| • | Check the spark plug wires and the coil wire for the following conditions: |
| - | Ensure that the spark plug wires are securely attached to the spark plugs and the distributor cap. |
| - | Check the wire routing in order to ensure that cross-firing is not occurring. |
| - | If the misfire occurs when the weather is damp, the problem could be due to worn plugs wires. |
| • | Check for contaminated or a low fuel level and the following conditions: |
| - | If the fuel level is low, the fuel pump may draw air into the fuel rail, causing a stumble and possible misfire condition. Check the fuel trim numbers in the freeze frame to determine if this has occurred. It would be likely if the short term fuel number was above +20 |
| - | Check the fuel condition and quality. Dirty or contaminated fuel could cause a misfire condition. |
| - | A restricted fuel filter can also cause a misfire. |
Sticking intake or exhaust valves on engines with a misfire when cold.
Check for a vacuum leak as a possible cause of the engine misfire.
Check HO2S for abnormal voltage readings.
An intermittent may be caused by any of the following conditions:
| • | A poor connection |
| • | Rubbed through wire insulation |
| • | A broken wire inside the insulation |
Thoroughly check any circuitry that is suspected of causing the intermittent complaint. Refer to Intermittents and Poor Connections Diagnosis in Wiring Systems.
If a repair is necessary, refer to Wiring Repairs or Connector Repairs in Wiring Systems.
The numbers below refer to the step numbers on the diagnostic table.
The misfire is considered random on all cylinders if, while viewing the misfire fire counters in the misfire data list, the misfire seems to move to different cylinders.
The misfire is considered consistent if the misfire is occurring on the same cylinder(s) consistently.
When checking the spark at the spark plug wires, the spark should be consistent. A few sparks then nothing is no spark.
Step | Action | Value(s) | Yes | No |
|---|---|---|---|---|
1 |
Important: Before clearing the DTCs, record the Freeze Frame and the Failure Records for reference. The control module's data is deleted once the Clear Info function is used. Did you perform the Powertrain On-Board Diagnostic (OBD) System Check? | -- | ||
2 | Install the scan tool. Are there any other DTC's stored? | -- | Go to the applicable DTC table | |
3 |
Is the Misfire counter increasing? | -- | ||
4 |
Does the scan tool indicate a misfire is present? | -- | ||
Is the misfire random on all cylinders? | -- | |||
Is the misfire consistent on specific cylinder(s)? | -- | -- | ||
Does the tester indicate spark is consistent on the tested ignition wire? | -- | |||
8 |
Did you find a problem? | -- | ||
9 |
Did the misfire(s) change cylinder(s)? | -- | ||
10 | Perform the fuel system diagnostic. Refer to Fuel System Diagnosis . Repair as necessary. Did you find a problem? | -- | ||
11 | Perform the Fuel Injector Balance test. Refer to Fuel Injector Balance Test . Did you find a problem? | -- | ||
12 |
Does the lamp flash on all tested circuits while cranking engine? | 10 sec | ||
13 | Replace the spark plugs. Refer to Spark Plug Replacement in Engine Electrical. Is the action complete? | -- | -- | |
14 | Physically and visually check for these conditions in the following order:
Repair as necessary. Did you find a problem? | -- | ||
15 |
Did you find a problem? | -- | Go to Diagnostic Aids | |
16 | Perform the CKP Variation Learn procedure. Refer to Crankshaft Position System Variation Learn . Is the action complete? | -- | -- | |
17 |
Does the scan tool indicate that this diagnostic ran and passed? | -- | ||
18 | Does the scan tool display any additional undiagnosed DTC's? | -- | Go to the applicable DTC table | System OK |
.