GM Service Manual Online
For 1990-2009 cars only
Makes
🢒
Chevrolet
🢒
1999
🢒
Chevy P42 Commercial Chassis
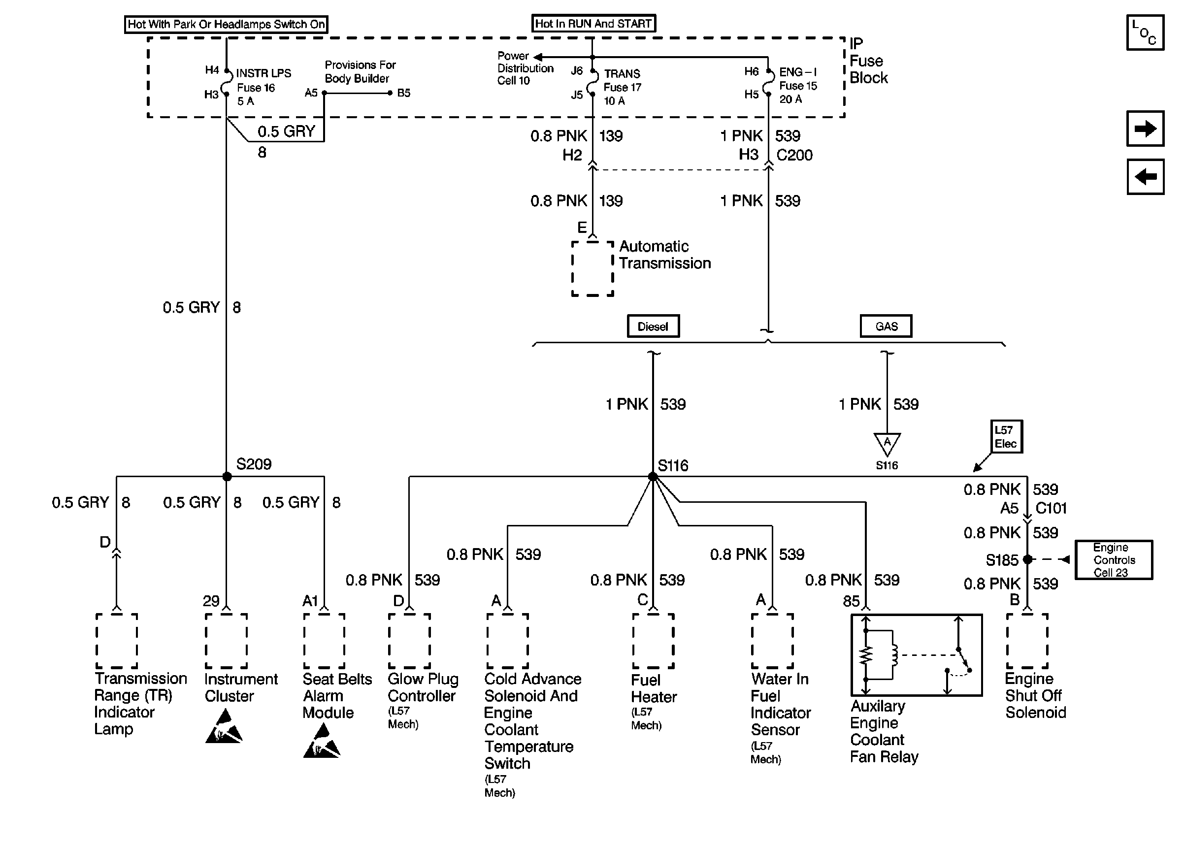
🢒 Cell 11: INSTR LPS, TRANS, and ENG-I fuses
Cell 11: INSTR LPS, TRANS, and ENG-I fuses
Cell 11: INSTR LPS, TRANS, and ENG-I fuses
Power and Grounding Components P42
Cell 11: Engine Control Sensors
Cell 11: ECM-I fuse [L57]
Cell 10: Ignition Switch and Fuse Block
Cell 11: Engine Control Sensors
Handling ESD Sensitive Parts Notice
Handling ESD Sensitive Parts Notice
Cell 23: Fuel Controls 3 - Engine Shutoff Solenoid, Fuel Solenoid Driver