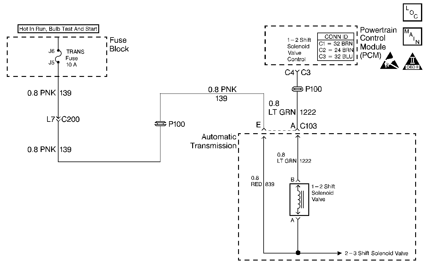
The 1-2 shift solenoid (SS) valve controls the fluid flow action on the 1-2 and the 3-4 shift valves. The 1-2 SS valve is a normally-open exhaust valve that is used with the 2-3 SS valve to allow for four different shifting combinations. The 1-2 SS valve attaches to the control valve body within the transmission. The ignition voltage goes directly to the 1-2 SS valve. The VCM controls the 1-2 SS Valve by providing the ground path through circuit 1222.
When the vehicle control module (VCM) detects a continuous open or short in the 1-2 SS valve circuit or the 1-2 SS valve, then DTC P0753 sets. DTC P0753 is a type D DTC. For California emissions vehicles, DTC P0753 is a type A DTC.
| • | The system voltage is 10-16 volts. |
| • | The ignition is ON. |
| • | The engine runs more than 475 RPM for greater than 7 seconds. |
All conditions for running the DTC are met, and either of the following conditions occur for 4.3 out of 5 seconds.
| • | The VCM commands the solenoid on, and the voltage input remains high (B+). |
| • | The VCM commands the solenoid off and the voltage input remains low. |
| • | The VCM illuminates the malfunction indicator lamp (MIL) for California emissions vehicles. |
| • | The VCM commands maximum line pressure. |
| • | The VCM freezes shift adapts. |
| • | The VCM inhibits 3-2 downshifts above 25 MPH. |
| • | The VCM stores DTC P0753 in VCM history. |
| • | For California emissions, the VCM turns OFF the MIL during the third consecutive trip in which the diagnostic test runs and passes. |
| • | A scan tool clears the DTC from VCM history. |
| • | For California emissions, the VCM clears the DTC from VCM history if the vehicle completes 40 consecutive warm-up cycles without an emission related diagnostic fault occurring. |
| • | For Federal emissions, the VCM clears the DTC from VCM history if the vehicle completes 40 consecutive warm-up cycles without a non-emission related diagnostic fault occurring. |
| • | The VCM cancels the DTC default actions when the fault no longer exists and the ignition switch is OFF long enough in order to power down the VCM. |
| • | Inspect the wiring at the VCM, the transmission connector and all other circuit connecting points for the following conditions: |
| - | A backed out terminal |
| - | A damaged terminal |
| - | Reduced terminal tension |
| - | A chafed wire |
| - | A broken wire inside the insulation |
| - | Moisture intrusion |
| - | Corrosion |
| • | When diagnosing for an intermittent short or open, massage the wiring harness while watching the test equipment for a change. |
| • | An open ignition feed on circuit 1020 can cause multiple DTCs to set. |
| • | First diagnose and clear any engine DTCs or TP sensor codes that are present. Then inspect for any transmission DTCs that may have reset. |
| Refer to Shift Solenoid Valve State and Gear Ratio table. |
The numbers below refer to the step numbers on the diagnostic table.
This step tests the function of the 1-2 SS valve and the internal wiring harness.
This step tests the power to the 1-2 SS valve from the ignition through the fuse.
This step tests the ability of the VCM and the wiring to control the ground circuit.
This step measures the resistance of the automatic transmission wiring harness assembly and the 1-2 SS valve.
Step | Action | Value(s) | Yes | No | ||||||
|---|---|---|---|---|---|---|---|---|---|---|
1 | Was the Powertrain On-Board Diagnostic (OBD) System Check performed? | -- | Go to Powertrain On Board Diagnostic (OBD) System Check (4.3L) or Powertrain On Board Diagnostic (OBD) System Check (5.7L) or Powertrain On Board Diagnostic (OBD) System Check (7.4L) | |||||||
2 |
Important: Before clearing the DTCs, use the scan tool in order to record the Freeze Frame and Failure Records. Using the Clear Info function erases the Freeze Frame and Failure Records from the VCM. Were DTCs P0753, P0758, or P1860 also set? | -- | ||||||||
3 |
Refer to Wiring Repairs in Wiring Systems. Was the condition found? | -- | ||||||||
Using the transmission output control function on the scan tool, command the 1-2 SS valve ON and OFF three times while listening to the bottom of the transmission pan (use a stethoscope if needed). Does the solenoid click when commanded? | -- | Go to Diagnostic Aids | ||||||||
Is the test lamp on? | -- | |||||||||
6 | Repair the open or high resistance in ignition feed circuit 139 (PNK) to the 1-2 SS valve. Refer to Wiring Repairs in Wiring Systems. Is the repair complete? | -- | -- | |||||||
Does the test lamp illuminate when you command the shift solenoid ON and turn off when you command the shift solenoid OFF? | -- | |||||||||
8 | Inspect circuit 1222 (LT GRN) for an open or short to ground. Refer to General Electrical Diagnosis in Wiring Systems. Was the condition found? | -- | ||||||||
9 | Replace the VCM. Refer to VCM Replacement/Programming (4.3L) or VCM Replacement/Programming (5.7L) or VCM Replacement/Programming (7.4L) in Engine Controls. Is the replacement complete? | -- | -- | |||||||
Is the resistance within the specified values? | 19-31 ohms | |||||||||
11 |
Is the resistance within the specified values? | 19-31 ohms | ||||||||
12 |
Are both readings greater than the specified value? | 250 kohms | Go to Diagnostic Aids | |||||||
13 |
Are both readings greater than the specified value? | 250 kohms | ||||||||
14 | Replace the automatic transmission wiring harness assembly. Refer to AT Wiring Harness Replacement. Is the replacement complete? | -- | -- | |||||||
15 | Replace the 1-2 SS valve. Refer to Control Valve Body Replacement . Is the replacement complete? | -- | -- | |||||||
16 | Repair the circuit as necessary. Refer to Wiring Repairs in Wiring Systems. Is the repair complete? | -- | -- | |||||||
17 | Perform the following procedure in order to verify the repair:
Has the test run and passed? | -- | System OK |
The 1-2 shift solenoid (1-2 SS) valve controls the fluid flow acting on the 1-2 and the 3-4 shift valves. The 1-2 SS valve is a normally-open exhaust valve that is used with the 2-3 shift solenoid (2-3 SS) valve in order to allow four different shifting combinations. The 1-2 SS valve attaches to the control valve body within the transmission. The ignition voltage goes directly to the 1-2 SS valve. The powertrain control module (PCM) controls the 1-2 SS valve by providing the ground path through circuit 1222.
If the PCM detects a continuous open or short to ground in the 1-2 SS valve circuit or the 1-2 SS valve, then DTC P0753 sets. DTC P0753 is a type A DTC.
| • | The engine runs more than 475 RPM for greater than 7 seconds. |
| • | System voltage is 8.0-18.0 volts. |
The above conditions are met and either of the following conditions occur for 4.3 out of 5 seconds:
| • | The PCM commands the Solenoid ON and the voltage input remains high (B+). |
| • | The PCM commands the Solenoid OFF and the voltage input remains low (0 volts). |
| • | The PCM illuminates the malfunction indicator lamp (MIL). |
| • | The PCM commands maximum line pressure. |
| • | The PCM freezes shift adapts. |
| • | The PCM stores DTC P0753 in PCM history. |
| • | For Federal and California emissions, the PCM turns OFF the MIL during the third consecutive trip in which the diagnostic test runs and passes. |
| • | A scan tool clears the DTC from PCM history. |
| • | For Federal and California emissions, the PCM clears the DTC from PCM history if the vehicle completes 40 consecutive warm-up cycles without an emission related diagnostic fault occurring. |
| • | For vehicles equal to or greater than 15,000 lbs GVW, the PCM clears the DTC from PCM history if the vehicle completes 40 consecutive warm-up cycles without a non-emission related diagnostic fault occurring. |
| • | The PCM cancels the DTC default actions when the fault no longer exists and the ignition switch is OFF long enough in order to power down the PCM. |
| • | Inspect the wiring at the PCM, the transmission connector and all other connecting points for the following conditions: |
| - | A backed out terminal |
| - | A damaged terminal |
| - | Reduced terminal tension |
| - | A chafed wire |
| - | A broken wire inside the insulation |
| - | Moisture intrusion |
| - | Corrosion |
| • | When diagnosing for an intermittent short or open, massage the wiring harness while watching the test equipment for a change. |
| • | An open ignition feed circuit can cause multiple DTCs to set. |
| • | First diagnose and clear any engine DTCs that are present. Then inspect for any transmission DTCs that may have reset. |
| Refer to Shift Solenoid Valve State and Gear Ratio table. |
The numbers below refer to the step numbers on the diagnostic table.
This step tests the function of the 1-2 SS valve and the automatic transmission wiring harness assembly.
This step tests the power to the 1-2 SS valve from the ignition through the fuse.
This step tests the ability of the PCM and the wiring to control the ground circuit.
This step measures the resistance of the automatic transmission wiring harness assembly and the 1-2 SS valve.
Step | Action | Value(s) | Yes | No | ||||||
|---|---|---|---|---|---|---|---|---|---|---|
1 | Was the Powertrain On-Board Diagnostic (OBD) System Check performed? | -- | ||||||||
2 |
Important: Before clearing the DTCs, use the scan tool in order to record the Freeze Frame and Failure Records. Using the Clear Info function erases the Freeze Frame and Failure Records from the PCM. Are DTCs P0758 or P1860 also set? | -- | ||||||||
3 |
Refer to General Electrical Diagnosis in Wiring Systems. Was a condition found? | -- | ||||||||
Using the transmission output control function on the scan tool, command the 1-2 SS valve ON and OFF three times while listening to the bottom of the transmission pan (use a stethoscope if needed). Does the solenoid click when commanded? | -- | Go to Diagnostic Aids | ||||||||
Is the test lamp on? | -- | |||||||||
6 | Repair the open or short to ground in ignition feed circuit 139 (PNK) to the 1-2 SS valve. Refer to Wiring Repairs in Wiring Systems. Was a condition found? | -- | -- | |||||||
Does the test lamp illuminate when the shift solenoid is commanded ON and turn off when the shift solenoid is commanded OFF? | -- | |||||||||
8 | Inspect circuit 1222 (LT GRN) for an open or short to ground. Refer to General Electrical Diagnosis in Wiring Systems. Was the condition found? | -- | ||||||||
9 | Replace the PCM. Refer to Powertrain Control Module Replacement/Programming in Engine Controls. Is the replacement complete? | -- | -- | |||||||
Is the resistance within the specified value? | 19-31 ohms | |||||||||
11 |
Is the resistance within the specified values? | 19-31 ohms | ||||||||
12 | Measure the resistance between terminals A and E and a good ground. Are both reading greater than the specified value? | 250 kohms | Go to Diagnostic Aids | |||||||
13 |
Are both readings greater than the specified value? | 250 kohms | ||||||||
14 | Replace the automatic transmission wiring harness assembly. Refer to A/T Wiring Harness Replacement. Is the replacement complete? | -- | -- | |||||||
15 | Replace the 1-2 SS valve. Refer to Control Valve Body Replacement . Is the replacement complete? | -- | -- | |||||||
16 | Repair the circuit as necessary. Refer to Wiring Repairs in Wiring Systems. Is the repair complete? | -- | -- | |||||||
17 | Perform the following procedure in order to verify the repair:
Has the test run and passed? | -- | System OK |