GM Service Manual Online
For 1990-2009 cars only

DTC 68 Transmission Component Slipping L57 MFI


Object Number: 230201  Size: LF
Automatic Transmission Components Diesel
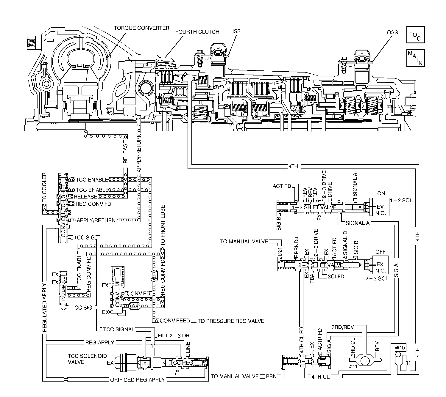
Automatic Transmission Controls Schematics TCM Control

Circuit Description

The transmission control module (TCM) monitors the engine speed and the transmission output shaft speed. The TCM calculates turbine shaft speed and torque converter clutch (TCC) slip speed by using inputs from the transmission input shaft speed (ISS) sensor, transmission output shaft speed (OSS) sensor and other transmission components. The forward clutch housing is used as the ISS sensor rotor. Whenever the TCC is engaged, engine speed and turbine speed closely match, indicating low TCC slip speed. In D3 with the TCC engaged, calculated transmission component slip can only occur in the torque converter. In D4 OVERDRIVE with the TCC engaged, transmission component slip can occur in the TCC or the fourth clutch assembly.

If the TCM detects an excessive TCC slip speed in D4 OVERDRIVE when the TCC should be engaged, then DTC 68 sets.

Conditions for Running the DTC

    • No DTC 28.
    • No DTC 71.
    • No DTC 74.
    • Not in PARK/NEUTRAL.
    • Fourth gear ratio is indicated.

Conditions for Setting the DTC

    • TCC slip speed greater than 200 RPM.
    • All conditions are met for 2 seconds.

Action Taken When the DTC Sets

    • The TCM does not illuminate the malfunction indicator lamp (MIL).
    • The TCM inhibits TCC operation.
    • The TCM inhibits manual mode operation.
    • The TCM stores DTC 68 in TCM history.

Conditions for Clearing the DTC

    • A scan tool clears the DTC from TCM history.
    • The TCM clears the DTC from TCM history if the vehicle completes 40 consecutive key cycles without a diagnostic fault occurring.
    • The TCM cancels the DTC default actions when the fault no longer exists and the ignition switch is OFF long enough in order to power down the TCM.

Diagnostic Aids

    • Check for deformed connectors at pass-thru connector.
    • DTC 68 sets when going to default (second gear).
    • An intermittent, incorrect engine speed signal sets a DTC 68 if the incorrect signal lasts for greater than 2 seconds.
    • A mechanical failure in the 1-2 shift solenoid valve (stuck OFF), 2-3 shift solenoid valve (stuck ON), or the TCC PWM solenoid valve, could set DTC 68.
    • A TFP manual valve position switch malfunction can set DTC 68.
    • Internal transmission failures can result in a DTC 68.
    • Sticking shift valves or contamination may cause intermittent slipping in D4.
    • First, diagnose and clear any engine DTCs that are present. Then inspect for any transmission DTCs that may have reset.

Test Description

The numbers below refer to the step numbers on the diagnostic table.

  1. This step tests the indicated range signal to the actual selected range. A faulty TFP manual valve position switch can set a DTC 68.

  2. This step tests for excessive TCC slip speed while in a commanded TCC lock-up state, and in fourth gear; and confirms that the fault is present.

  3. This step tests for excessive TCC slip speed while in a commanded TCC lock-up state, and in third gear.

  4. This step tests for a sticking TCC shift valve.

  5. This step tests for proper transmission line pressure.

DTC 68

Step

Action

Value(s)

Yes

No

1

Was the Powertrain On-Board Diagnostic (OBD) System Check performed?

--

Go to Step 2

Go to Powertrain On Board Diagnostic (OBD) System Check

2

Perform the Transmission Fluid Checking Procedure.

Refer to Transmission Fluid Check .

Was the Transmission Fluid Checking Procedure performed?

--

Go to Step 3

Go to Transmission Fluid Check

3

  1. Install the Scan Tool .
  2. With the engine OFF, turn the ignition switch to the RUN position.
  3. Important:: Before clearing the DTCs, use the scan tool in order to record the Failure Records. Using the Clear Info function erases the Failure Records from the TCM.

  4. Record the Failure Records.
  5. Clear the DTC.
  6. With the engine idling and at normal operating temperature, apply the brake pedal.
  7. Select each transmission range: D1, D2, D3, D4, N, R and P.
  8. Refer to the Range Signal table.

Does each selected transmission range match the Scan Tool TFP Sw. A/B/C display?

--

Go to Step 4

Go to DTC P1810 TFP Valve Position Switch Circuit

4

Drive the vehicle under the following conditions:

  1. The TFT is 20-130°C (50-266°F)
  2. The transmission is in D4.
  3. The TCC duty cycle is greater than 80%.
  4. The TP angle is 10-80%.

At any time, is the TCC slip speed greater than the specified value for 10 seconds?

200 RPM

Go to Step 5

Go to Diagnostic Aids

5

Drive the vehicle under the following conditions:

  1. The transmission is in D3.
  2. Command the TCC ON with the Scan Tool .
  3. The TP angle is 10-80%.

At any time is the TCC slip speed greater than the specified value for 10 seconds?

200 RPM

Go to Step 7

Go to Step 6

6

Repeat the procedure in Step 4.

Drive the vehicle under the following conditions:

  1. The transmission is in D4.
  2. The TCC duty cycle is greater than 80%.
  3. The TP angle is 10-80%.

Is the TCC Slip Speed greater than the specified value?

200 RPM

Go to Step 8

Go to Step 11

7

Refer to Symptom Diagnosis Slipping TCC.

Was the condition corrected?

--

Go to Step 12

--

8

  1. Connect the J 21867 pressure gauge to the transmission line pressure tap.
  2. Perform the Line Pressure Check Procedure.
  3. Refer to Line Pressure Check .

Is the line pressure within specifications?

--

Go to Step 9

Go to Low Line Pressure

9

  1. Remove the transmission oil pan.
  2. Refer to Automatic Transmission Fluid and Filter Replacement .

  3. Inspect for contaminated fluid and excessive material in the pan.

Is the fluid or the pan contaminated?

--

Go to Unit Repair

Go to Step 10

10

  1. Inspect the 1-2 SS valve for contamination or damaged seals.
  2. Inspect the 2-3 SS valve for contamination or damaged seals.

Was a condition found?

--

Go to Step 12

Go to Step 11

11

  1. Inspect the 2-3 shift valve for contamination or sticking.
  2. Inspect the 3-4 shift valve for contamination or sticking.

Was a condition found?

--

Go to Step 12

Go to Unit Repair

12

Perform the following procedure in order to verify the repair:

  1. Select DTC.
  2. Select Clear Info.
  3. Operate the vehicle under the following conditions, with road conditions permitting:
  4. 3.1. Ensure that TFT is 20-130°C (50-266°F).
    3.2. Drive the vehicle in 4th gear, with the TCC commanded ON, (up to 55 MPH).
    3.3. The TP angle is 7-80%.

Does the Scan Tool indicate a slip of -20 to +20 RPM for greater than 10 seconds?

--

System OK

Go to Step 1