GM Service Manual Online
For 1990-2009 cars only

Refer to

A/C Controls


Object Number: 44729  Size: FS
Engine Controls Components
Information Sensors
4L80-E Switch and ISS Controls
.

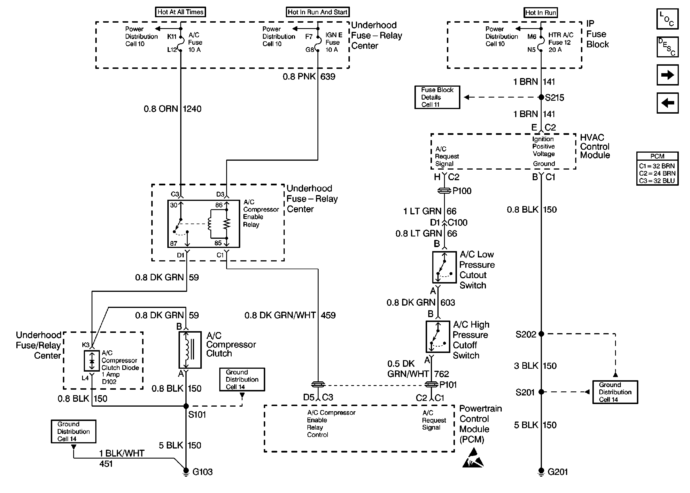
Circuit Description

Turning ON the air conditioning supplies ignition voltage to the A/C compressor clutch and to the PCM to increase and maintain idle speed.

The PCM does not control the A/C compressor clutch. Therefore, if the A/C system does not function, refer to A/C Systems of the appropriate service manual for diagnosis of the system.