GM Service Manual Online
For 1990-2009 cars only

Refer to

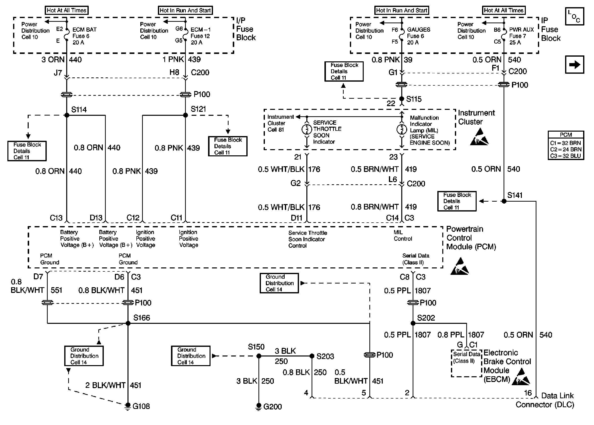
Engine Controls (Cell 22: Power and Grounds)


Object Number: 191285  Size: FS
Engine Controls Components
Engine Controls (Cell 22: Ignition Controls)
Handling ESD Sensitive Parts Notice
Handling ESD Sensitive Parts Notice
Handling ESD Sensitive Parts Notice

Circuit Description

A dash light is illuminated by the PCM if the diagnostic has detected certain errors related to the Accelerator Pedal Position (APP) sensor. When the PCM is commanding the Service Throttle Soon Lamp ON, the voltage potential of the circuit will be low (near 0 volts). When the PCM is commanding the Service Throttle Soon Lamp OFF, the voltage potential of the circuit will be high (near the battery volts). The primary function of the PCM in this circuit is to supply the ground for the Service Throttle Soon Lamp.

Conditions for Setting the DTC

    • The Service Throttle Soon lamp is requested ON.
    • The voltage on the Service Throttle Soon control circuit is high (near the battery volts).

or

    • The Service Throttle Soon lamp is requested OFF.
    • The voltage on the Service Throttle Soon control circuit is low (near 0 volts).

Action Taken When the DTC Sets

    • The PCM will not illuminate the Malfunction Indicator Lamp (MIL).
    • The PCM records the operating conditions at the time the diagnostic fails. This information stores in the Failure Records.

Conditions for Clearing the MIL/DTC

    • The PCM will turn the MIL off after three consecutive trips without a fault condition.
    • A History DTC will clear after forty consecutive warm-up cycles during which the diagnostic does not fail (the coolant temperature has risen 5°C (40°F) from the start up coolant temperature and the engine coolant temperature exceeds 71°C (160°F) during that same ignition cycle).
    • Use of a Scan Tool will clear the DTC codes.

Diagnostic Aids

A malfunctioning bulb or the control circuit is shorted to ground will cause a P1654 to set.

Test Description

The numbers below refer to the step numbers on the Diagnostic Table.

  1. Be sure that both the ON and the OFF states are commanded. Repeat the commands as many times as necessary.

  2. If no trouble is found in the control circuit or the connections at the PCM, the PCM maybe malfunctioning, however, this is an extremely unlikely failure.

Step

Action

Value(s)

Yes

No

1

Important: Before clearing the DTCs, use the Scan Tool in order to record the Freeze Frame and the failure records for reference, as the data will be lost when the Clear Info function is used.

Was the Powertrain On-Board Diagnostic (OBD) System Check performed?

--

Go to Step 2

Go to A Powertrain On Board Diagnostic (OBD) System Check

2

  1. Turn the ignition ON with the engine OFF.
  2. Use a Scan Tool in order to command the lamp ON and OFF.

Does the lamp turn ON and OFF with each command?

--

Go to Step 3

Go to Step 4

3

The DTC is intermittent. If no additional DTCs are stored, refer to Diagnostic Aids. If any additional DTCs were stored, refer to those tables.

Are there any additional DTCs stored?

--

Go to the applicable DTC table

Go to Diagnostic Aids

4

  1. Turn the ignition OFF.
  2. Disconnect the PCM connector containing the lamp control circuit.
  3. Turn the ignition ON with the engine OFF.

Is the lamp OFF?

--

Go to Step 5

Go to Step 7

5

With a fused jumper wire connected to ground, probe the lamp control circuit in the PCM harness connector.

Is the lamp ON?

--

Go to Step 6

Go to Step 8

6

  1. Check for poor connections at PCM.
  2. If a problem was found, repair as necessary.

Was a repair performed?

--

Go to Step 10

Go to Step 9

7

The Service Throttle Soon lamp control circuit is shorted to ground. Repair as necessary.

Is the action complete?

--

Go to Step 10

--

8

  1. Check the Service Throttle Soon circuit for the following:
  2. • Open ignition feed to the bulb
    • Malfunctioning bulb
    • Control circuit open or shorted to B+
  3. Repair the problem as necessary.

Is the repair complete?

--

Go to Step 10

--

9

Important: The new PCM must be programmed.

Replace the PCM. Refer to PCM Replacement/Programming .

Is the action complete?

--

Go to Step 10

--

10

  1. Use the Scan Tool in order to select DTC, Clear Info.
  2. Start the engine.
  3. Allow the engine to idle at the normal operating temperature.
  4. Select DTC, Specific, then enter the DTC number which was set.
  5. Operate the vehicle until the Scan Tool indicates that the diagnostic Ran.

Does the Scan Tool indicate that this diagnostic Passed?

--

Go to Step 11

Go to Step 2

11

Use the Scan Tool in order to select Capture Info, Review Info.

Are there any DTCs displayed that have not been diagnosed?

--

Go to the applicable DTC table

System OK