GM Service Manual Online
For 1990-2009 cars only
Makes
🢒
Chevrolet
🢒
1997
🢒
Chevy Suburban - 2WD
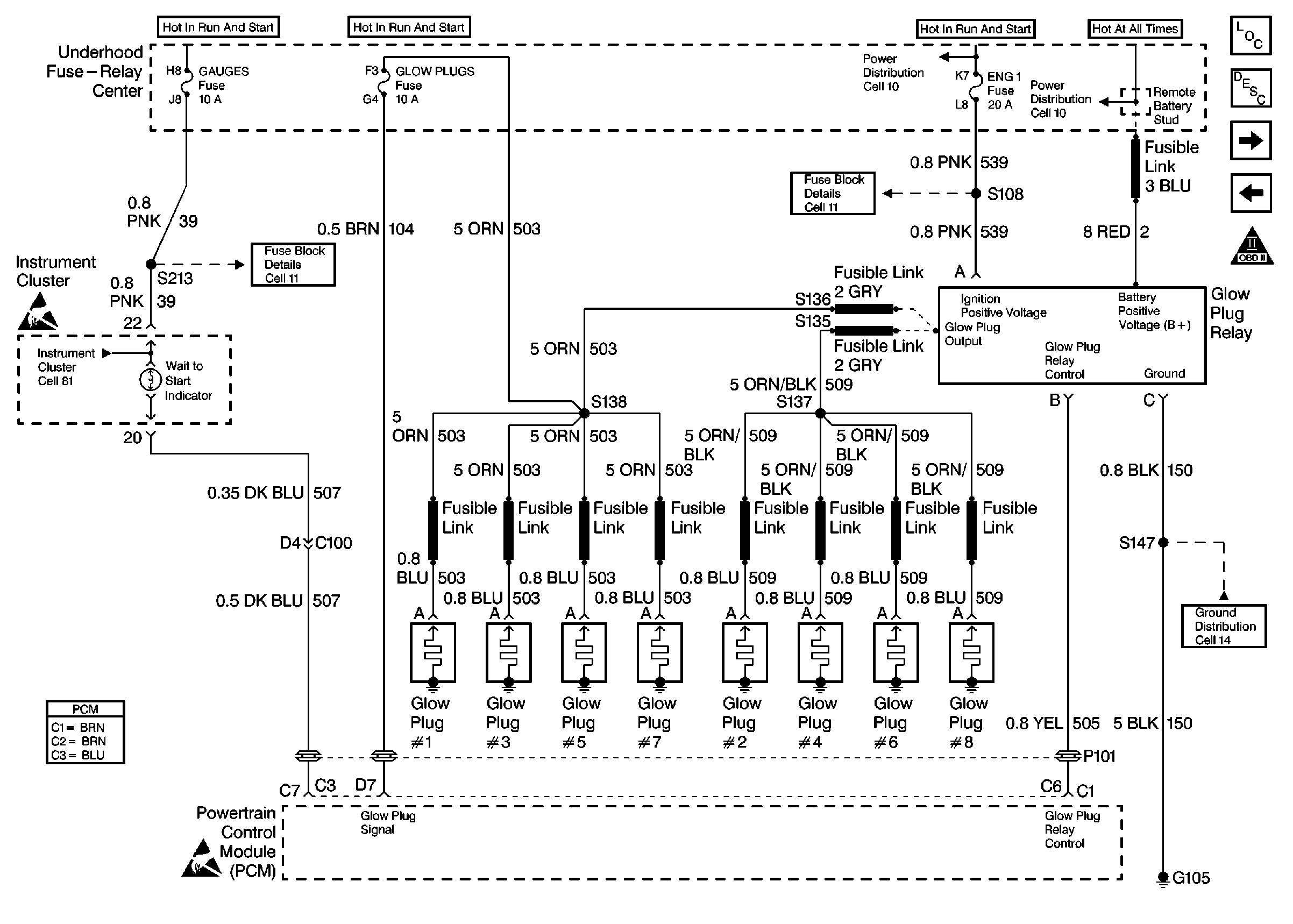
🢒 DIESEL PCM, GLOW PLUGS, FUSE-RELAY
DIESEL PCM, GLOW PLUGS, FUSE-RELAY
DIESEL PCM, GLOW PLUGS, FUSE-RELAY
Engine Controls Components
DIESEL FUEL PUMP, LIFT PUMP
DIESEL PCM, DLC, I/P
OBD II Symbol Description Notice
Engine Controls Schematic References
Engine Controls Schematic References
Engine Controls Schematic References
Handling Electrostatic Discharge Sensitive Parts Notice
Handling Electrostatic Discharge Sensitive Parts Notice
Engine Controls Schematic References
Engine Controls Schematic References