GM Service Manual Online
For 1990-2009 cars only
Makes
🢒
Chevrolet
🢒
1997
🢒
Chevy Suburban - 2WD
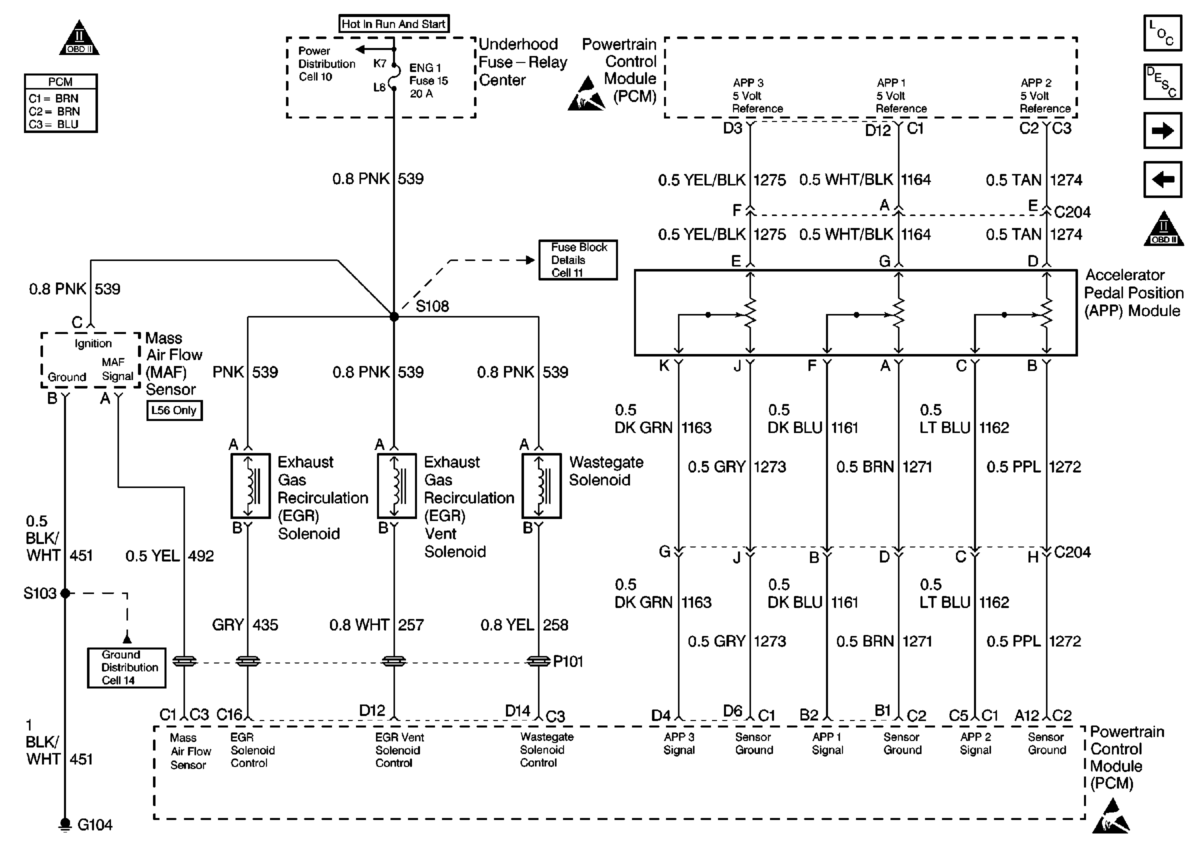
🢒 DIESEL PCM, MAF, EGR, APP, WASTEGATE
DIESEL PCM, MAF, EGR, APP, WASTEGATE
DIESEL PCM, MAF, EGR, APP, WASTEGATE
Engine Controls Components
DIESEL PCM, CRUISE CONTROL, TRANSFER CASE
DIESEL PCM, EGR, SENSORS
OBD II Symbol Description Notice
Engine Controls Schematic References
Engine Controls Schematic References
Handling Electrostatic Discharge Sensitive Parts Notice
Handling Electrostatic Discharge Sensitive Parts Notice
Engine Controls Schematic References