GM Service Manual Online
For 1990-2009 cars only

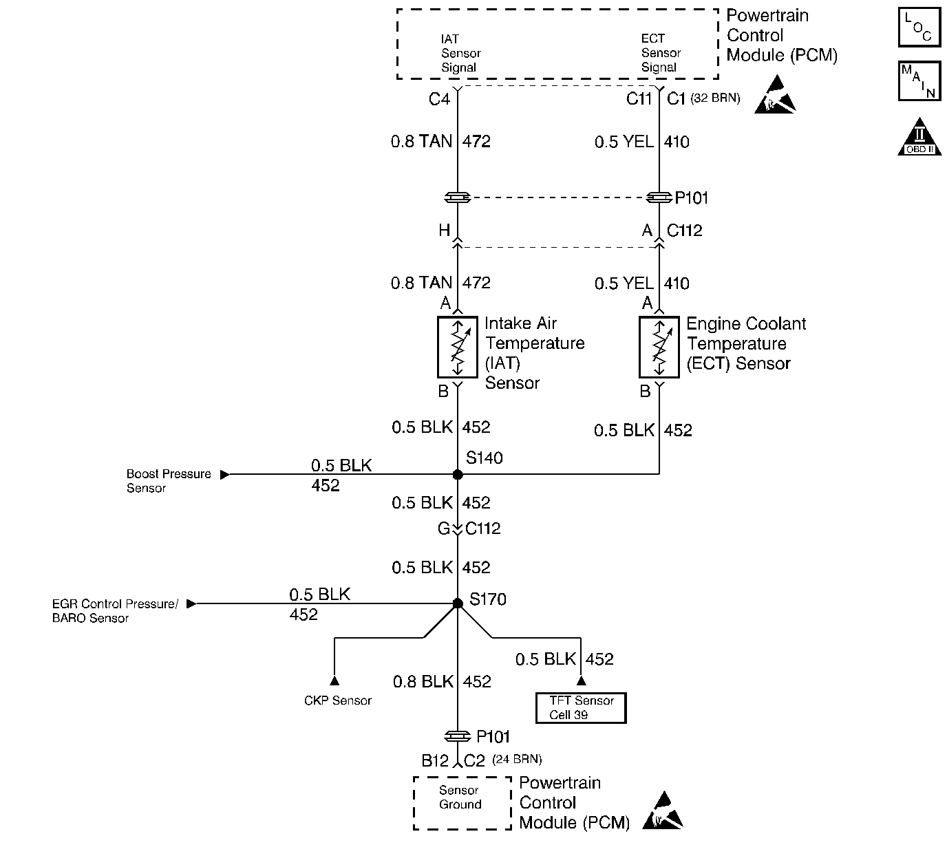
Object Number: 56422  Size: LF
Engine Controls Components
DIESEL PCM, EGR, SENSORS
OBD II Symbol Description Notice
Handling ESD Sensitive Parts Notice
Handling ESD Sensitive Parts Notice

Circuit Description

The Intake Air Temperature (IAT) sensor is a thermister that controls signal voltage to the PCM. When the air is cold, the sensor resistance is high, therefore the PCM will see a high signal voltage. As air warms, sensor resistance becomes less and voltage drops. This is a type B DTC.

Conditions for Setting the DTC

    • Engine operating for 8 minutes.
    • IAT less than or equal to -40°C (-40°F).
    • Conditions met for 2 seconds.

Action Taken When the DTC Sets

A possible poor performance problem may exist during cold weather operation.

Conditions for Clearing the MIL/DTC

    • The PCM will turn the MIL off after three consecutive trips without a fault condition.
    • A History DTC will clear when forty consecutive warm-up cycles that the diagnostic does not fail (coolant temperature has risen 5°C (40°F) from start up coolant temperature and engine coolant temperature exceeds 71°C (160°F) that same ignition cycle.
    • Use of a Scan Tool

Diagnostic Aids

The scan tool displays intake air temperature in degrees centigrade. Refer to Intermittent Conditions . A skewed sensor could result in poor driveability complaints. Refer to Temperature vs Resistance .

Test Description

Number(s) below refer to the step number(s) on the Diagnostic Table.

  1. This step determines if P0113 is a hard failure or an intermittent condition.

  2. This step will determine if there is a wiring problem or a malfunctioning PCM.

Step

Action

Value(s)

Yes

No

1

Important: Before clearing DTCs use the scan tool Capture Info to record freeze frame and failure records for reference, as data will be lost when Clear Info function is used.

Was the Powertrain On-Board Diagnostic (OBD) System Check performed?

--

Go to Step 2

Go to Powertrain On Board Diagnostic (OBD) System Check

2

  1. Scan tool connected.
  2. Start the engine.
  3. Monitor the IAT display on scan tool.

Does the IAT display a temperature colder than or equal to the specified value?

-30°C (-22°F)

Go to Step 3

Go to Step 5

3

  1. Turn the engine OFF.
  2. Turn the ignition ON.
  3. Disconnect the IAT sensor connector.
  4. Jumper the IAT harness terminals together.

Does the scan tool display IAT greater than or equal to the specified value?

151°C (303°F)

Go to Step 6

Go to Step 4

4

Jumper the IAT sensor signal circuit to a known good ground.

Does the scan tool display a IAT greater than or equal to the specified value?

151°C (303°F)

Go to Step 7

Go to Step 8

5

DTC is intermittent. If no other DTCs are stored, refer to Diagnostic Aids.

Are than any other DTCs stored?

--

Go to the Applicable DTC Table

Go to Diagnostic Aids

6

Inspect the sensor connector and PCM connector for a proper connection.

Was a problem found?

--

Go to Step 9

Go to Step 10

7

Check the IAT sensor ground circuit for an open between the IAT sensor and the PCM.

Was a problem found?

--

Go to Step 9

Go to Step 11

8

Check the IAT sensor signal circuit for an open between the IAT sensor and the PCM.

Was a problem found?

--

Go to Step 9

Go to Step 11

9

Repair the circuit as necessary.

Is the action complete?

--

Go to Step 12

--

10

Replace the IAT sensor. Refer to Intake Air Temperature Sensor Replacement

Is the action complete?

--

Go to Step 12

--

11

Replace the PCM.

Important:  The new PCM must be programmed. Refer to Powertrain Control Module Replacement/Programming

Is the action complete?

--

Go to Step 12

--

12

  1. Using the Scan Tool, select DTC, Clear Info.
  2. Start engine and idle at normal operating temperature.
  3. Select DTC, Specific, then enter the DTC number which was set.
  4. Operate the vehicle until the Scan Tool indicates that the diagnostic Ran.

Does the Scan Tool indicate that the diagnostic Passed?

--

Go to Step 13

--

13

Using the Scan Tool, select Capture Info, Review Info.

Are any DTCs displayed that have not been diagnosed?

--

Go to the Applicable DTC Table

System OK