GM Service Manual Online
For 1990-2009 cars only
Makes
🢒
Chevrolet
🢒
2000
🢒
Chevy Suburban - 4WD
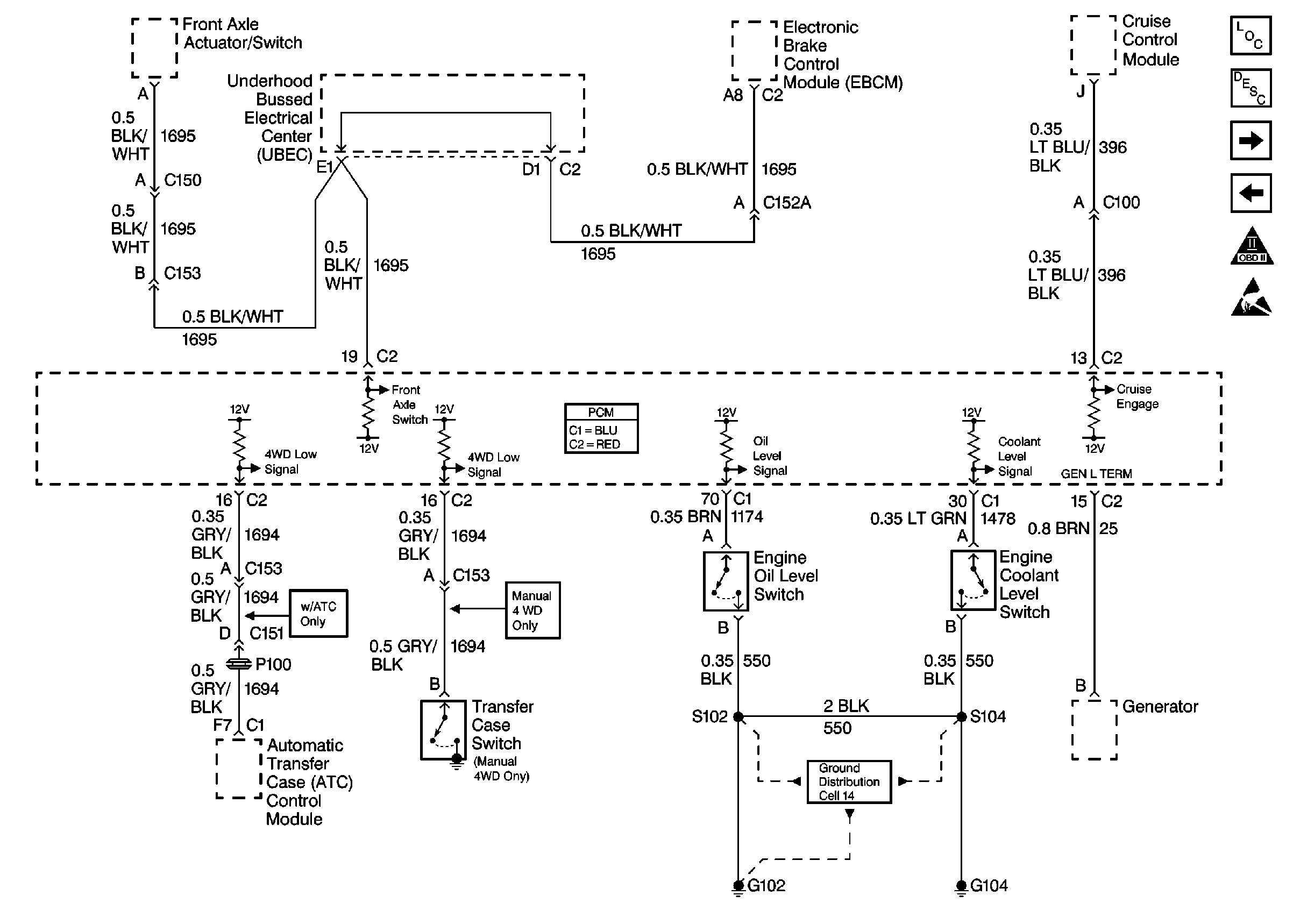
🢒 Cell 21: Engine Oil Level, Engine Coolant Level, 4WD Switches, Cruise Input, Generator Input
Cell 21: Engine Oil Level, Engine Coolant Level, 4WD Switches, Cruise Input, Generator Input
Cell 21: Engine Oil Level, Engine Coolant Level, 4WD Switches, Cruise Input, Generator Input
Engine Controls Components
Powertrain Control Module Description
Cell 21: Stoplamp/CPP Switches
Cell 21: EVAP Controls
OBD II Symbol Description Notice
Handling ESD Sensitive Parts Notice
Cell 14: Vehicle Control Module, S103, G102