GM Service Manual Online
For 1990-2009 cars only
Makes
🢒
Chevrolet
🢒
2000
🢒
Chevy Suburban - 4WD
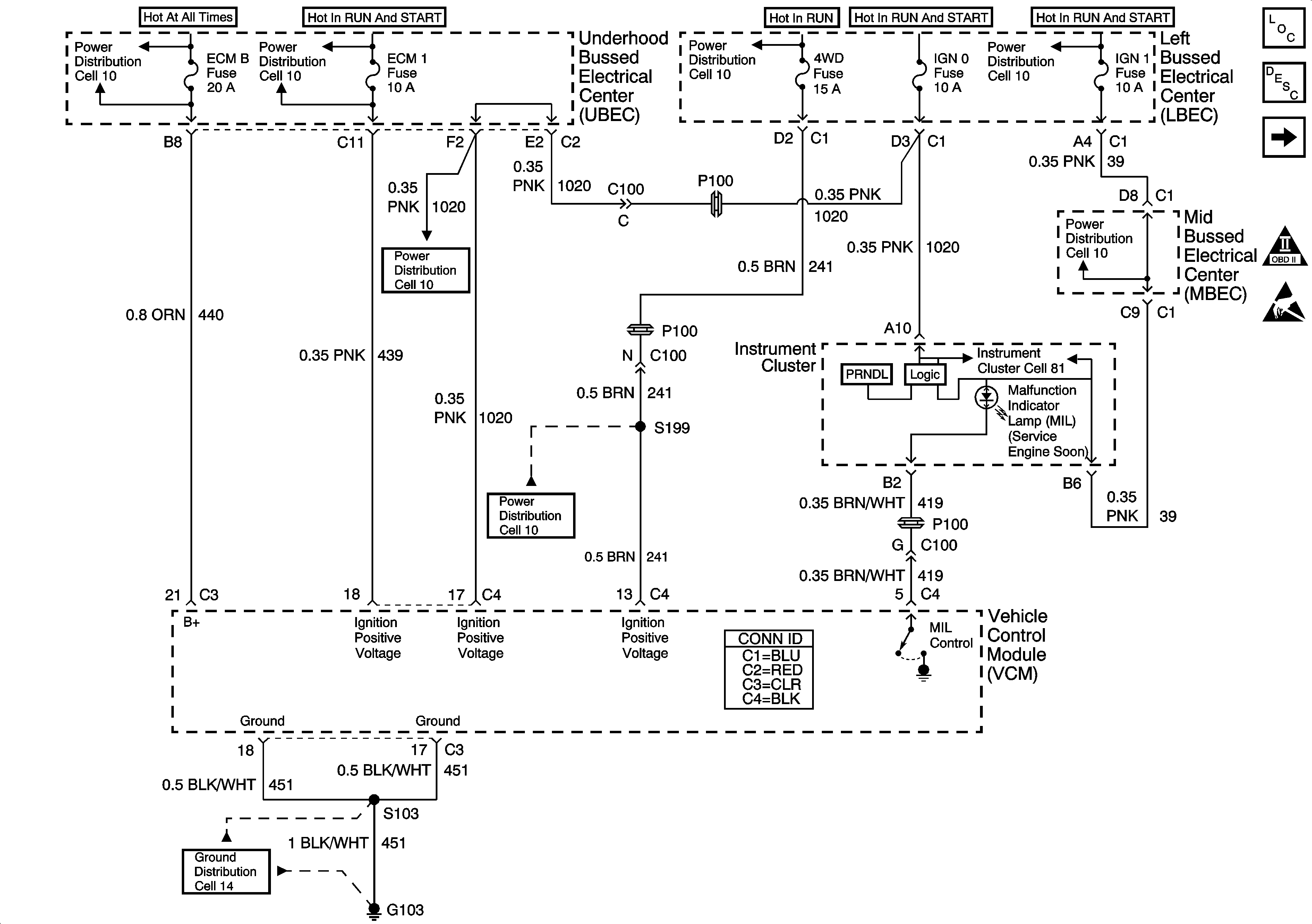
🢒 Cell 20: MIL, VCM Power and Ground
Cell 20: MIL, VCM Power and Ground
Cell 20: MIL, VCM Power and Ground
Engine Controls Components
Vehicle Control Module Description
Cell 20: IAC, IAT, ECT, MAF, MAP Sensor
OBD II Symbol Description Notice
Handling ESD Sensitive Parts Notice
Cell 10: Underhood Bussed Electrical Center, Data Link Connector
Cell 10: Underhood Bussed Electrical Center, Vehicle Control Module
Cell 10: Underhood Bussed Electrical Center, Electronic Brake Control ModuLe
Cell 10: Underhood Bussed Electrical Center, Vehicle Control Module
Cell 10: Underhood Bussed Electrical Center, Secondary Air Injection Pump Relay
Cell 10: Underhood Bussed Electrical Center, Secondary Air Injection Pump Relay
Cell 81: Left Bussed Electrical Center, Splice Pack SP205, Splice PackSP203
Cell 14: Vehicle Control Module, S103, G102
Cell 14: Vehicle Control Module, S103, G102