GM Service Manual Online
For 1990-2009 cars only
Makes
🢒
Chevrolet
🢒
2000
🢒
Chevy Suburban - 4WD
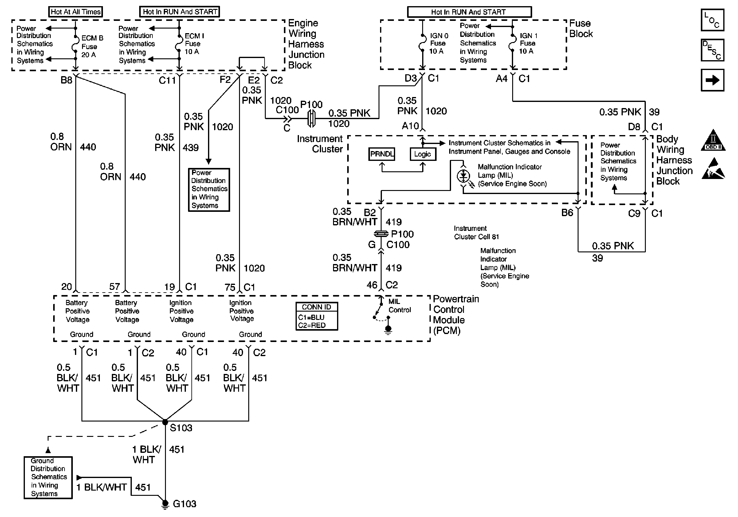
🢒 ECM B, ECM 1, IGN 1, IGN 0 Fuses G103, IPC, PCM
ECM B, ECM 1, IGN 1, IGN 0 Fuses G103, IPC, PCM
ECM B, ECM 1, IGN 1, IGN 0 Fuses G103, IPC, PCM
Engine Controls Components
Evaporative Emission Control System Operation Description
CIGAR Fuse, BCM, PCM, DLC, G103, G203
OBD II Symbol Description Notice
Handling ESD Sensitive Parts Notice
Power Distribution Schematics
Power Distribution Schematics
Power Distribution Schematics
Instrument Cluster: Analog Schematics
Instrument Cluster: Analog Schematics
Power Distribution Schematics
Power Distribution Schematics
Ground Distribution Schematics