The torque converter clutch (TCC) solenoid valve is a pulse width modulation (PWM) solenoid. When vehicle operating conditions are appropriate for TCC application, the PCM begins the TCC duty cycle at approximately 42 percent. The PCM then increases the duty cycle up to 90 percent, in order to achieve full TCC apply pressure.
When the TCC PWM solenoid valve is de-energized, the solenoid blocks filtered 2-3 drive fluid, and allows TCC signal fluid to exhaust. When energized, the solenoid modulates fluid into the TCC signal fluid circuit. When fully energized, modulation stops, and the solenoid blocks both 2-3 drive fluid and TCC signal fluid exhaust.
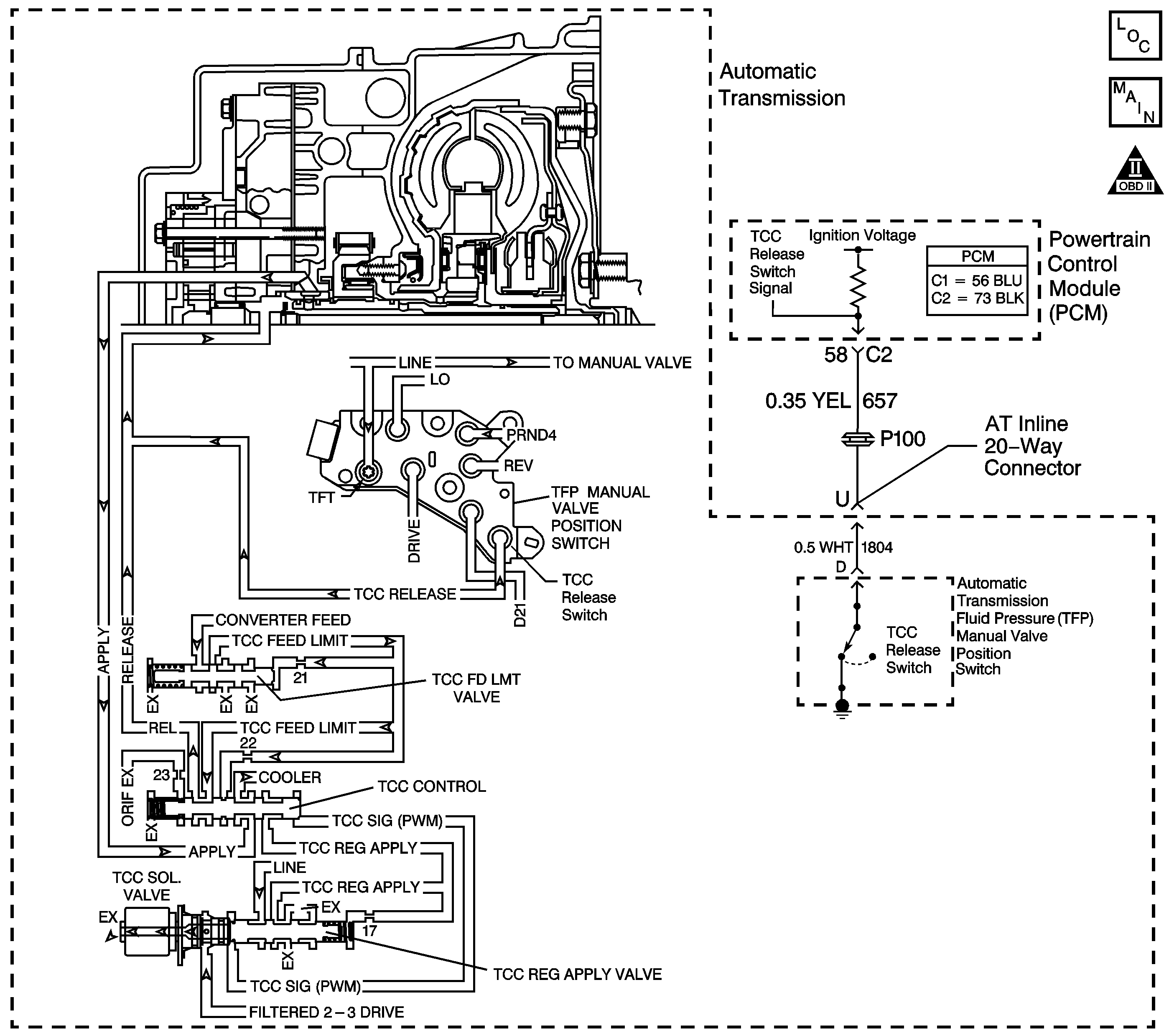
The TCC release switch is part of the automatic transmission fluid pressure (TFP) manual valve position switch. The TFP manual valve position switch is attached to the control valve body.
The TCC release switch is a normally-closed switch. The switch signals the PCM that the TCC is released. Torque converter release fluid pressure acts on the switch contact, opening the signal circuit. When the voltage on the circuit is high, the PCM recognizes that the TCC is no longer engaged.
When the PCM detects that the TCC release switch is closed when the TCC is commanded OFF, then DTC P0742 sets. DTC P0742 is a type B DTC.
| • | No TP DTCs P0122 or P0123. |
| • | No TCC electrical DTC P1860. |
| • | No TCC release switch DTC P1887. |
| • | The TFP is indicating D4. |
| • | The transmission fluid temperature (TFT) is 10-130°C (50-266°F). |
| • | The TP is 12 percent or greater. |
| • | The TCC is commanded OFF. |
| • | The engine torque is greater than 27 N·m (20 lb ft). |
The TCC release switch is closed for 4 seconds, 4 times during the same trip.
| • | The PCM illuminates the malfunction indicator lamp (MIL) during the second consecutive trip in which the Conditions for Setting the DTC are met. |
| • | The PCM commands maximum line pressure. |
| • | The PCM commands the TCC ON. |
| • | The PCM freezes transmission adaptive functions. |
| • | The PCM records the operating conditions when the Conditions for Setting the DTC are met. The PCM stores this information as Freeze Frame and Failure Records. |
| • | The PCM stores DTC P0742 in PCM history. |
| • | The PCM turns OFF the MIL during the third consecutive trip in which the diagnostic test runs and passes. |
| • | A scan tool can clear the MIL/DTC. |
| • | The PCM clears the DTC from PCM history if the vehicle completes 40 warm-up cycles without an emission-related diagnostic fault occurring. |
| • | The PCM cancels the DTC default actions when the ignition switch is OFF long enough in order to power down the PCM. |
| • | The customer may notice an engine stalling condition. |
| • | If the scan tool indicated TCC release pressure was present in Step 2 and a mechanical or hydraulic condition was not found, an intermittent short to ground condition may exist in the TCC release switch signal circuit. Refer to Intermittent Conditions in Engine Controls - 2.2L. |
The numbers below refer to the step numbers on the diagnostic table.
This step tests for a TCC release switch status change when the engine is running. If TCC release oil is present, the switch should be open.
If you disconnect the AT inline 20-way connector, the PCM should recognize an open TCC release switch. This indicates the wiring from the AT inline 20-way connector to the PCM is good.
This step ensures that the TCC release switch is in good working condition.
This step tests the TCC circuit for a mechanical or hydraulic condition.
Step | Action | Yes | No | ||||||||||||||||||||
|---|---|---|---|---|---|---|---|---|---|---|---|---|---|---|---|---|---|---|---|---|---|---|---|
1 | Did you perform the Diagnostic System Check - Engine Controls? | Go to Step 2 | Go to Diagnostic System Check - Engine Controls in Engine Controls - 2.2L | ||||||||||||||||||||
Important: Before clearing the DTC, use the scan tool in order to record the Freeze Frame and Failure Records. Using the Clear Info function erases the Freeze Frame and Failure Records from the PCM. Does the scan tool indicate TCC release pressure is present? | Go to Step 7 | Go to Step 3 | |||||||||||||||||||||
Does the scan tool indicate TCC release pressure is present? | Go to Step 5 | Go to Step 4 | |||||||||||||||||||||
4 | Test the signal circuit of the TCC release switch for a short to ground between the PCM connector C2 and the AT inline 20-way connector. Refer to Testing for Short to Ground and Wiring Repairs in Wiring Systems. Did you find and correct the condition? | Go to Step 11 | Go to Step 10 | ||||||||||||||||||||
5 | Test the signal circuit of the TCC release switch for a short to ground between the AT inline 20-way connector and the TFP manual valve position switch. Refer to Testing for Short to Ground in Wiring Systems. Did you find the condition? | Go to Step 9 | Go to Step 6 | ||||||||||||||||||||
Did you find a condition? | Go to Step 8 | Go to Step 7 | |||||||||||||||||||||
Did you find and correct a condition? | Go to Step 11 | Go to Diagnostic Aids | |||||||||||||||||||||
8 | Replace the TFP manual valve position switch. Refer to Transmission Fluid Pressure Manual Valve Position Switch Replacement . Did you complete the replacement? | Go to Step 11 | -- | ||||||||||||||||||||
9 | Replace the automatic transmission wiring harness. Refer to Wiring Harness Replacement . Did you complete the replacement? | Go to Step 11 | -- | ||||||||||||||||||||
10 | Replace the PCM. Refer to Powertrain Control Module Replacement in Engine Controls - 2.2L. Did you complete the replacement? | Go to Step 11 | -- | ||||||||||||||||||||
11 | Perform the following procedure in order to verify the repair:
Has the test run and passed? | Go to Step 12 | Go to Step 2 | ||||||||||||||||||||
12 | With the scan tool, observe the stored information, capture info and DTC info. Does the scan tool display any DTCs that you have not diagnosed? | Go to Diagnostic Trouble Code (DTC) List in Engine Controls - 2.2L | System OK |