GM Service Manual Online
For 1990-2009 cars only
Makes
🢒
Chevrolet
🢒
2005
🢒
Classic
🢒
Body
🢒
Wiring Systems
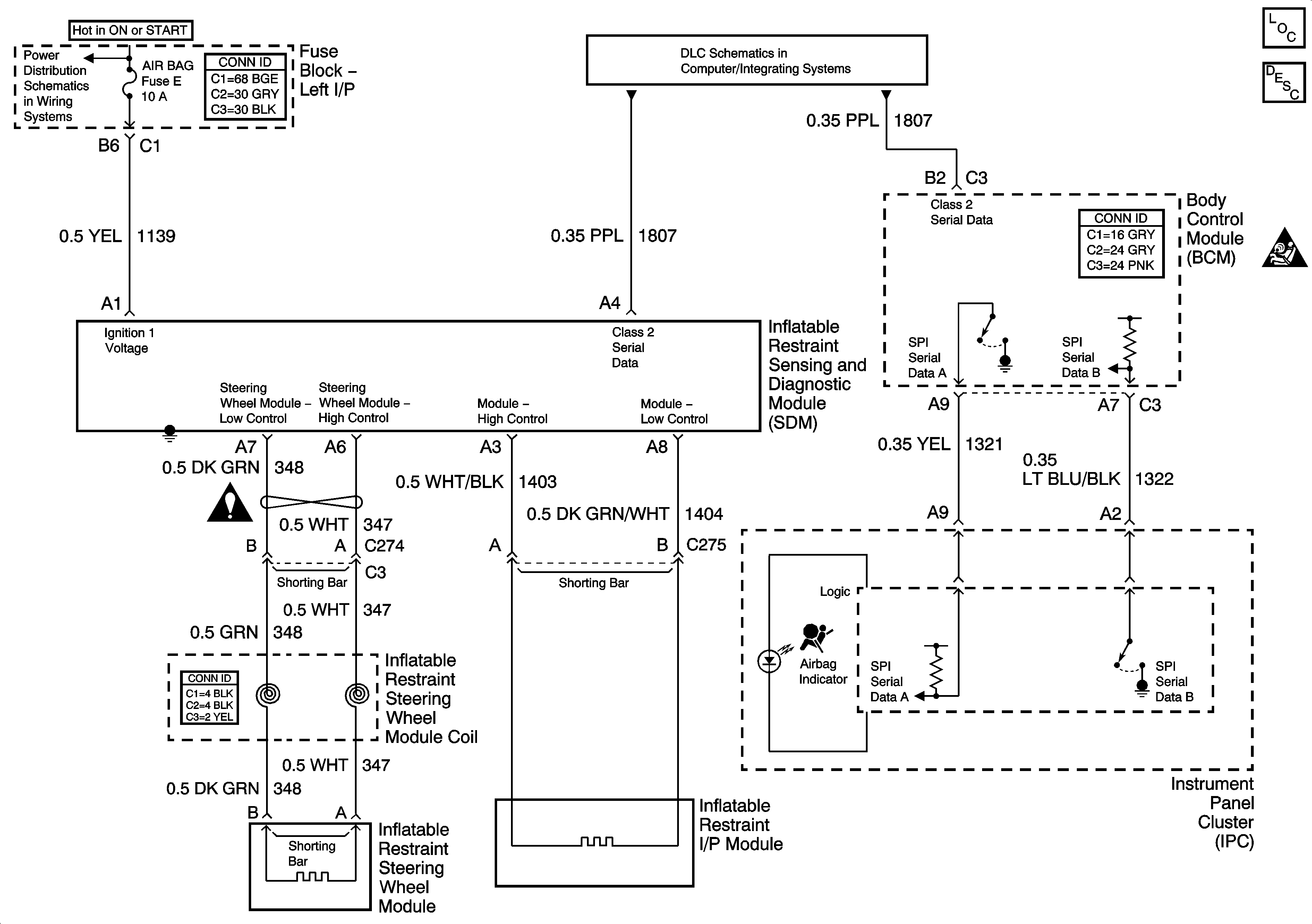
🢒 SIR Schematics
Master Electrical Component List
SIR System Description and Operation
SIR Schematic Icons
IGN BATT 1, IGN SW BATT 2, Ignition Switch
SIR Schematic Icons