GM Service Manual Online
For 1990-2009 cars only
Makes
🢒
Chevrolet
🢒
2005
🢒
Classic
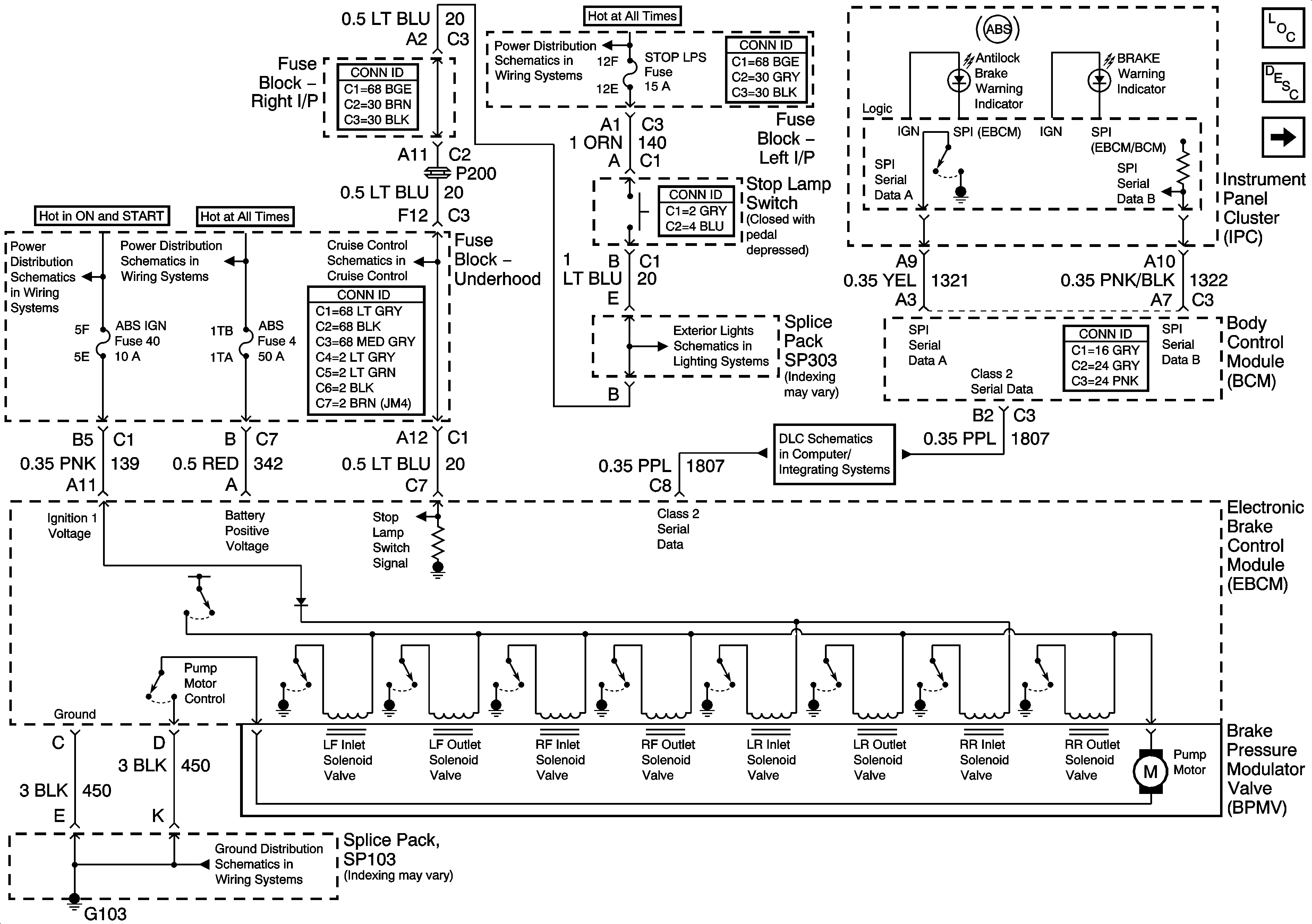
🢒 EBCM, PWR, GND and BPMV
EBCM, PWR, GND and BPMV
EBCM, PWR, GND, and BPMV
Master Electrical Component List
ABS Description and Operation
Wheel Speed Sensors
LH BFC BATT 2, STOP LPS, HAZARD LPS, IPC/HVAC BATT Fuses
IGN MOD, B/U LMP, PCM IGN, INJR, A/C FBC, AUTO TRANS, ABS IGN Fuses
RR DEFOG, HORN, HI BLO MOT, RH BEC BATT, COOL FANS, and ABS Fuses
Tail and Stop Lights
Data Link Connector (DLC) Schematics
SP103