GM Service Manual Online
For 1990-2009 cars only
Makes
🢒
Chevrolet
🢒
2007
🢒
Colorado Pickup - 2WD
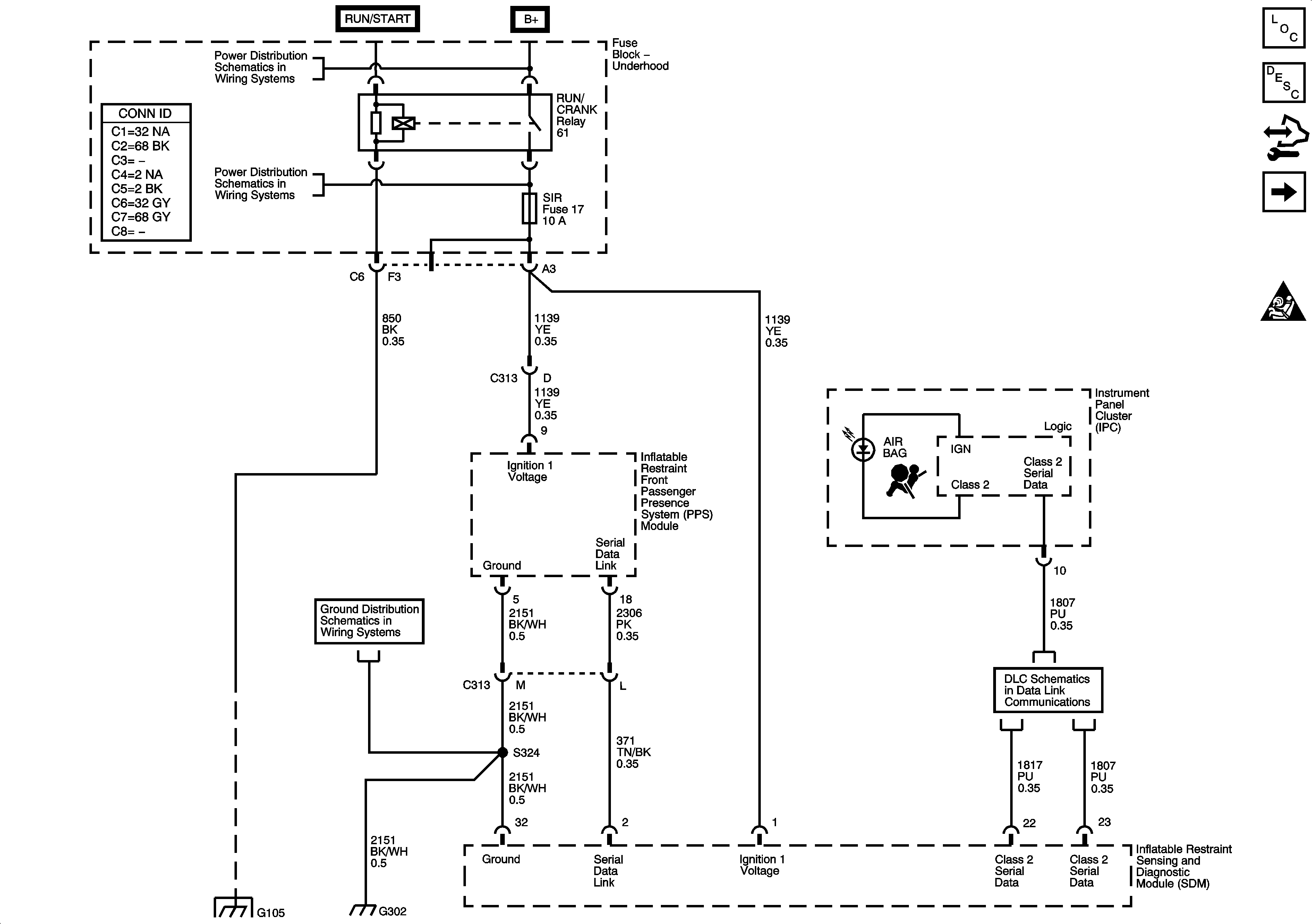
🢒 Power, Ground, Serial Data, and Disable Switch
Power, Ground, Serial Data, and Disable Switch
Module Power, Ground, Serial Data, and Indicators
Master Electrical Component List
SIR System Description and Operation
Body Control Module (BCM) Programming/RPO Configuration
Driver and Passenger Inflatable Restraint Module and Sensors
SIR Schematic Icons
B+ Bus - Underhood Fuse Block
RUN/CRANK RELAY BUS - 1 of 3, CRUISE, SIR, and TRANS Fuses
G300, G301, G302, and G303
Splice Pack SP1`05 and G105 - 1 of 2
Data Link Connector (DLC) Schematics