GM Service Manual Online
For 1990-2009 cars only
Makes
🢒
Chevrolet
🢒
2007
🢒
Colorado Pickup - 2WD
🢒 Manual Transmission Schematics
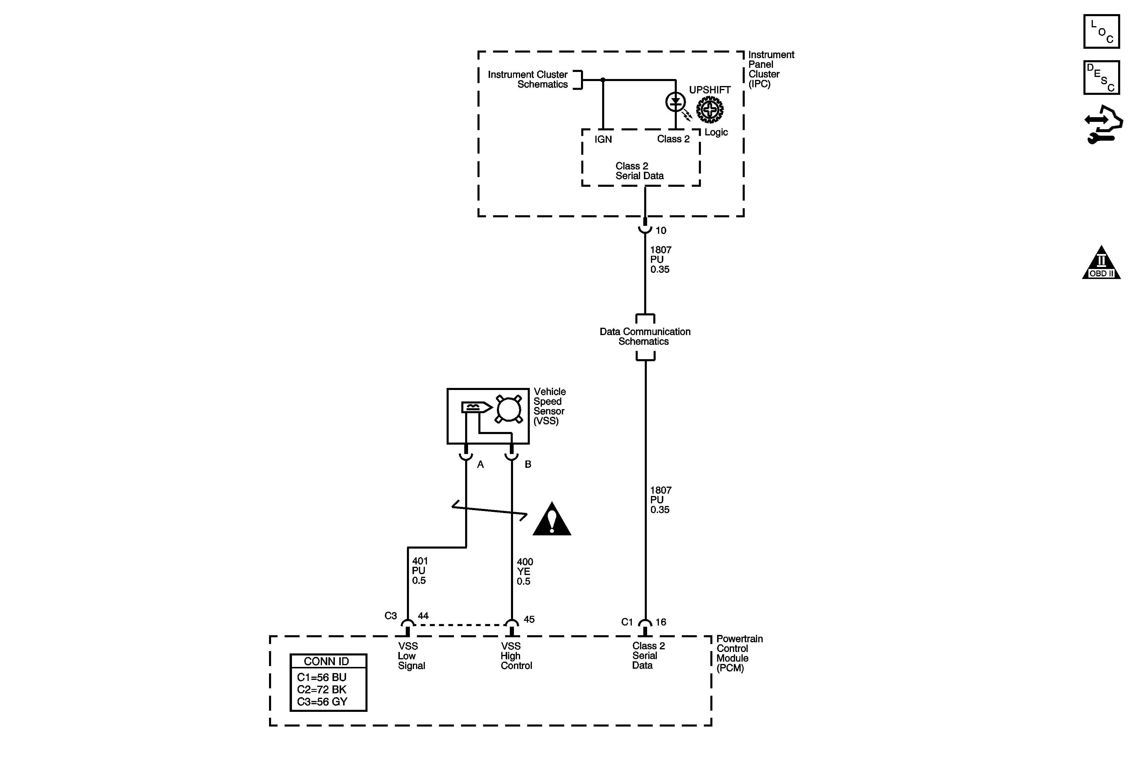
Manual Transmission Schematics
Master Electrical Component List
Transmission System Description and Operation
Body Control Module Programming and Setup
Engine Controls Schematic Icons
Power, Ground, Serial Data, MIL, and Security
Data Communication Schematics
Manual Transmission Schematic Icons