GM Service Manual Online
For 1990-2009 cars only
Makes
🢒
Chevrolet
🢒
2008
🢒
Colorado Pickup - 2WD
🢒
Engine
🢒
Engine Controls and Fuel - 2.9L
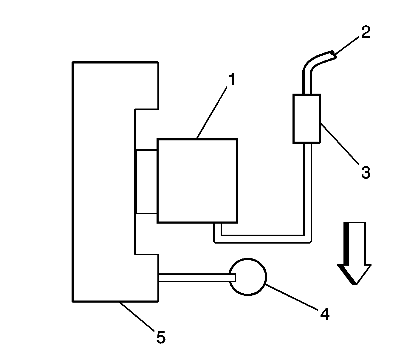
🢒 Emission Hose Routing Diagram
(1)
Throttle Body
(2)
To the EVAP Canister
(3)
EVAP Canister Purge Valve
(4)
Preplenum Resonator
(5)
Fuel Pressure Regulator