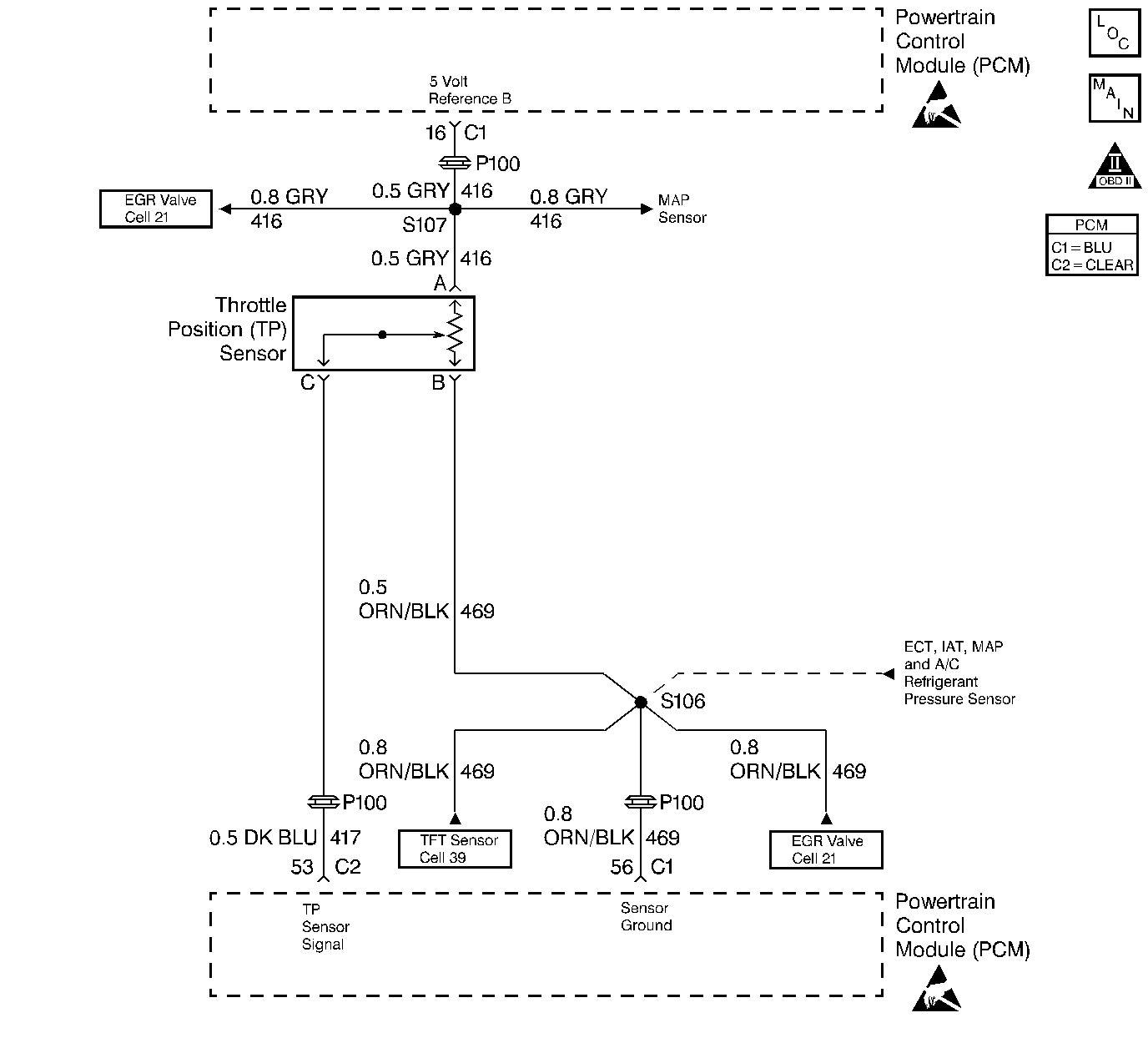
The Throttle Position (TP) Sensor circuit provides a voltage signal that changes relative to throttle blade angle. The signal voltage will vary from below 1 volt at closed throttle to about 4 volts at Wide Open Throttle (WOT).
The TP signal is one of the most important inputs used by the PCM for fuel control and most of the PCM - controlled outputs.
| • | The engine is running |
| • | TP sensor signal voltage is less than 0.16 volt. |
| • | The PCM will illuminate the malfunction indicator lamp (MIL) during the first trip in which the diagnostic test has been run and failed. |
| • | The PCM will store conditions which were present when the DTC set as Freeze Frame and Failure Records data. |
| • | The PCM will turn OFF the MIL during the third consecutive trip in which the diagnostic has been run and passed. |
| • | The History DTC will clear after 40 consecutive warm-up cycles have occurred without a malfunction. |
| • | The DTC can be cleared by using the scan tool. |
Check for the following conditions:
| • | Poor connection at PCM. Inspect harness connectors for backed out terminals, improper mating, broken locks, improperly formed or damaged terminals, and poor terminal to wire connection. |
| • | Damaged harness. Inspect the wiring harness for damage. If the harness appears to be OK, observe the throttle position display on the scan tool while moving connectors and wiring harnesses related to the TP sensor. A change in the display will indicate the location of the fault. |
If DTC P0122 cannot be duplicated, the information included in the Fail Records data can be useful in determining vehicle mileage since the DTC was last set. If it is determined that the DTC occurs intermittently, performing the DTC P1122 Diagnostic Chart may isolate the cause of the fault.
Number(s) below refer to the Step number(s) on the Diagnostic Chart:
Step | Action | Value(s) | Yes | No |
|---|---|---|---|---|
1 | Was the Powertrain On-Board Diagnostic Check performed? | -- | Go to Powertrain OBD System Check | |
2 |
Is TP Sensor below the specified value? | 0.16V | ||
3 |
Does scan tool indicate DTC P0122 failed? | -- | Go to Diagnostic Aids | |
4 |
Is TP Sensor at the specified value? | 5V | ||
5 |
Is TP Sensor at the specified value? | 5V | ||
6 |
Was the 5 volt reference A circuit open or shorted to ground? | -- | ||
7 | Check the 5 volt reference A circuit for a poor connection at the PCM and replace terminal if necessary. Refer to Repair Procedures in Electrical Diagnosis. Did the terminal require replacement? | -- | ||
8 |
Was the TP signal circuit open or shorted to ground? | -- | ||
9 | Check the TP sensor signal circuit for a poor connection at the PCM and replace terminal if necessary. Refer to Repair Procedures in Electrical Diagnosis. Did the terminal require replacement? | -- | ||
10 | Check the TP sensor signal circuit for a poor connection at the TP sensor and replace terminal if necessary. Refer to Repair Procedures in Electrical Diagnosis. Did the terminal require replacement? | -- | ||
11 | Replace the TP sensor. Is action complete? | -- | -- | |
Replace the PCM. Important: The replacement PCM must be programmed. Refer to PCM Replacement/Programming. Is action complete? | -- | -- | ||
13 |
Does scan tool indicate DTC P0122 failed? | -- | Repair complete |