GM Service Manual Online
For 1990-2009 cars only
Table 1: Shift Solenoid Valve State and Gear Ratio 4L60-E
Table 2: DTC P0751 1-2 Shift Solenoid Valve - Performance

Object Number: 13286  Size: SF

Circuit Description

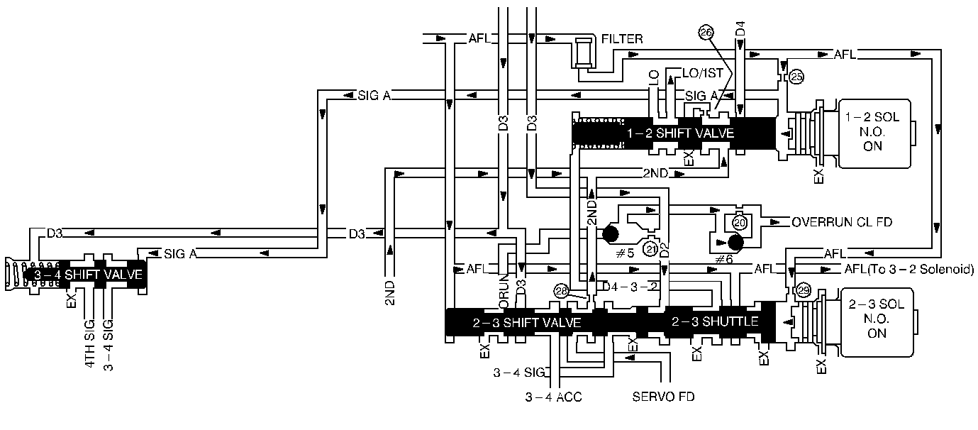
The 1-2 Shift Solenoid Valve (1-2 SS Valve) controls fluid flow acting on the 1-2 shift valve and the 3-4 shift valve. The 1-2 SS Valve is a normally-open exhaust valve. Used with the 2-3 Shift Solenoid Valve (2-3 SS Valve), the 1-2 SS Valve allows four different shifting combinations.

DTC P0751 detects a 1-1-4-4 only or a 2-2-3-3 only shift pattern. The pattern DTC P0751 detects depends on the mechanical failure. DTC P0751 is a type B DTC.

Conditions for Setting the DTC

    • No TP DTCs P0122 or P0123
    • No VSS DTC P0502
    • No TCC Stuck ON DTC P0742
    • No 1-2 SS Valve DTC P0753
    • No 2-3 SS Valve DTC P0758
    • No TFP Val Position Sw. DTC P1810
    • No 3-2 Shift Solenoid Valve Assembly DTC P1886
    • The gear range is D4.
    • The vehicle speed is greater than 8 km/h (5 mph).
    • Transmission temperature is between 20-130°C (68-266°F).
    • The traction control is not active.

All the above conditions have been met and the combination of Conditions 1, 2, 3, and 4 or 1, 2, 3, and 5 occur two consecutive times.

Condition 1:

    • Commanded 1-2 shift
    • The TP angle is between 17 and 42%.
    • The TP angle is constant within +/-3%.
    • Vehicle speed is between 8 and 56 km/h (5 and 35 mph).
    • Within 2.5 seconds, the engine speed in 2nd gear must be 150 RPM greater than the last speed in 1st gear.

Condition 2:

    • Commanded 2-3 shift
    • The TP angle is between 17 and 32%.
    • The TP angle is constant within +/-3%.
    • Vehicle speed is between 32 and 72 km/h (20 and 45 mph).
    • Within 1.7 seconds, the engine speed in 3rd gear must be 75 RPM less than the last speed in 2nd gear.

Condition 3:

    • Commanded 3-4 shift
    • The TP angle is between 17 and 30%.
    • The TP angle is constant within +/-3%.
    • The vehicle speed is between 45 and 105 km/h (28 and 65 mph).
    • Within 3 seconds, the engine speed in 4th gear must be 20 RPM greater than the last speed in 3rd gear.

Condition 4:

    • Commanded 4th gear
    • The TCC is ON.
    • The TP angle is between 13 and 26%.
    • The speed ratio is between 0.85 and 1.2 (the speed ratio is the engine speed divided by the output speed).
    • The TCC slip speed is between 300 and 2000 RPM for 4 seconds.

Condition 5:

    • Commanded 4th gear
    • The TCC is ON.
    • The TP is between 13 and 26%.
    • The Speed ratio is between 0.5 and 0.788.
    • The TCC slip speed is between -20 and 20 RPM for 4 seconds.

Action Taken When the DTC Sets

    • D2 line pressure
    • The freeze shift adapts from being updated.
    • The PCM illuminates the Malfunction Indicator Lamp (MIL).

Conditions for Clearing the DTC

    • The PCM turns OFF the MIL after three consecutive ignition cycles without a failure reported.
    • A scan tool can clear the DTC from the PCM history. The PCM clears the DTC from the PCM history if the vehicle completes 40 warm-up cycles without a failure reported.
    • The PCM cancels the DTC default actions when the fault no longer exists and the ignition is OFF long enough in order to power down the PCM.

Diagnostic Aids

    • Verify that the transmission meets the specifications in the 4L60-E shift speed chart.
    • More than one shift may occur because of other internal transmission failures.

Shift Solenoid Valve State and Gear Ratio 4L60-E

Gear

1-2 Shift Solenoid

2-3 Shift Solenoid

Gear Ratio

1

ON

ON

3.059:1

2

OFF

ON

1.625:1

3

OFF

OFF

1.000:1

4

ON

OFF

0.696:1

Test Description

The numbers below refer to the step numbers on the diagnostic chart.

  1. This Step verifies that the TFP Valve Position Switch is functioning normally.

  2. This Step verifies that the following sequence occurs:

  3. • The scan tool commands all shifts.
    • All the shift solenoids respond properly.
    • Not all the shifts occur.

DTC P0751 1-2 Shift Solenoid Valve - Performance

Step

Action

Value(s)

Yes

No

1

Was the Powertrain On-Board Diagnostic (OBD) System Check performed?

--

Go to Step 2

Go to Powertrain On Board Diagnostic (OBD) System Check , Section 6E3

2

  1. Install the scan tool (tech 1) .
  2. With the engine OFF, turn the ignition switch to the RUN position.
  3. Important: Before clearing the DTCs, use the scan tool in order to record the Freeze Frame and Failure Records for reference. The Clear Info function will erase the data.

  4. Record the DTC Freeze Frame and Failure Records.
  5. While the engine is operating, apply the brake pedal.
  6. Select each transmission range Low, Dr 2, Dr 3, Overdrive, Park, and Reverse.

Does each selected transmission range match the TR Switch displayed on the scan tool?

--

Go to Step 3

Go to Pressure Switch Assembly Resistance Check

3

  1. While the engine is operating, raise the drive wheels.
  2. Put the transmission in D4 range. Using the scan tool, command 1st, 2nd, 3rd, and 4th gears while accelerating the vehicle.

Was a 1-1-4-4 or 2-2-3-3 only shift pattern detected? (Road testing the vehicle may be necessary.)

--

Go to Step 4

Go to Diagnostic Aids

4

    • Examine the shift solenoid valves for an internal malfunction.
    • Inspect the shift solenoid valves for damaged seals.
    • Refer to the diagnosis charts.

Did you find and correct a problem?

--

Go to Step 5

--

5

  1. After the repair is complete, select DTC. .
  2. Select Clear Info.
  3. Operate the vehicle under the following conditions (only if the traffic and road conditions permit):
  4. • Hold the throttle at 20% and accelerate to 88 km/h (55 mph). If the throttle moves more than 3%, stop the vehicle and start over.
    • Drive at 88 km/h (55 mph) for three km ( two miles).
  5. Select Specific DTC and enter DTC P0751.

Has the test run and passed?

--

System OK

Begin the diagnosis again. Go to Step 1